-
연혁소방법
현행법령 | 위험물안전관리에 관한 세부기준
|
|||||
|---|---|---|---|---|---|
|
yourweb
위험물안전관리에 관한 세부기준 [시행 2018. 3. 27.] [소방청고시 제2018-5호, 2018. 3. 27., 일부개정.]
소방청(위험물안전과), 044-205-7488
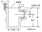
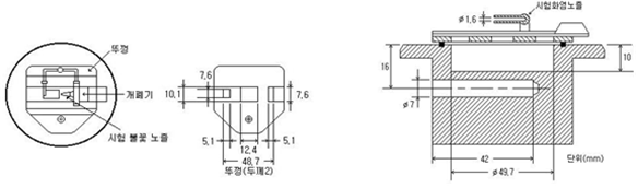
제1조(목적) 이 고시는「위험물안전관리법 시행령」,「위험물안전관리법 시행규칙」및「기업활동 규제완화에 관한 특별조치법」제52조제2항에 따라 위임된 사항과「위험물안전관리법」을 운용하기 위하여 필요한 세부기준을 규정함을 목적으로 한다. 제1장 총칙 제2장 위험물의 시험 및 판정 제2조(산화성고체의 시험방법 및 판정기준) 「위험물안전관리법 시행령」(이하 "영"이라 한다) 별표 1 비고 제1호의 규정에 따른 산화성고체에 해당하는 산화성의 시험방법 및 판정기준은 제3조 및 제4조의 규정에 의하며, 충격에 대한 민감성의 시험방법 및 판정기준은 제5조 및 제6조의 규정에 따른다. 제3조(산화성 시험방법) ① 분립상(매분당 160회의 타진을 받으며 회전하는 2㎜의 체를 30분에 걸쳐 통과하는 양이 10중량% 이상인 것을 말한다. 이하 같다) 물품의 산화성으로 인한 위험성의 정도를 판단하기 위한 시험은 연소시험으로 하며 다음 각 호에 의한다 1. 표준물질의 연소시험 가. 표준물질(시험에 있어서 기준을 정하는 물질을 말한다. 이하 같다)로서 150㎛ 이상 300㎛ 미만(입자의 크기의 측정방법은 매분당 160회의 타진을 받으며 30분간 회전하는 해당 규격의 체를 통과하는지 여부를 확인하여 행한다. 이하 같다)인 과염소산칼륨과 250㎛ 이상 500㎛ 미만인 목분(木粉)을 중량비 1:1로 섞어 혼합물 30g을 만들 것 나. 혼합물을 온도 20℃, 기압 1기압의 실내에서 높이와 바닥면의 직경비가 1:1.75가 되도록 원추형으로 무기질의 단열판 위에 쌓고 직경 2㎜의 원형 니크롬선에 통전(通電)하여 온도 1,000℃로 가열 된 것을 점화원으로 하여 원추형 혼합물의 아랫부분에 착화할 때까지 접촉할 것 다. 착화부터 불꽃이 없어지기까지의 시간을 측정할 것 라. 가목 내지 다목의 시험을 5회 이상 반복하여 평균연소시간을 구할 것 2. 시험물품의 연소시험 가. 시험물품(시험을 하고자 하는 물품을 말한다. 이하 같다)을 직경 1.18㎜ 미만으로 부순 것과 250㎛ 이상 500㎛ 미만인 목분을 중량비 1:1 및 중량비 4:1로 섞어 혼합물 30g을 각각 만들 것 나. 두 혼합물을 제1호나목 내지 라목의 방법에 의하여 각각 평균연소시간을 구한 다음, 둘 중 짧은 연소시간을 택할 것 ② 분립상 외의 물품의 산화성으로 인한 위험성의 정도를 판단하기 위한 시험은 대량연소시험으로 하며 그 방법은 다음 각 호에 의한다. 1. 표준물질의 대량연소시험 가. 표준물질로서 150㎛ 이상 300㎛ 미만인 과염소산칼륨과 250㎛ 이상 500㎛ 미만인 목분을 중량비 4:6으로 섞어 혼합물 500g을 만들 것 나. 혼합물을 온도 20℃, 기압 1기압의 실내에서 높이와 바닥면의 직경비가 1:2가 되도록 원추형으로 무기질의 단열판 위에 쌓고 점화원으로 원추형 혼합물의 아랫부분에 착화할 때까지 접촉할 것 다. 제1항제1호다목 및 라목에 의할 것 2. 시험물품의 대량연소시험 가. 시험물품과 250㎛ 이상 500㎛ 미만인 목분을 체적비 1:1로 섞어 혼합물 500g을 만들 것 나. 제1호나목 및 다목에 의할 것 제4조(산화성 판정기준) 산화성으로 인하여 산화성고체에 해당하는 것은 다음 각 호와 같다. 1. 분립상 물품에 있어서는 제3조제1항제2호의 시험에 의한 연소시간이 동항제1호의 시험에 의한 연소시간 이하인 것 2. 분립상 외의 물품에 있어서는 제3조제2항제2호의 시험에 의한 연소시간이 동항제1호의 시험에 의한 연소시간 이하인 것 제5조(충격민감성 시험방법) ① 분립상 물품의 민감성으로 인한 위험성의 정도를 판단하기 위한 시험은 낙구타격감도시험으로 하며 그 방법은 다음 각 호에 의한다 1. 표준물질의 낙구타격감도시험 가. 온도 20℃, 기압 1기압의 실내에서 직경 및 높이 12㎜의 강제(鋼製) 원기둥 위에 적린(180㎛ 미만인 것. 이하 같다) 5㎎을 쌓고 그 위에 표준물질로서 질산칼륨(150㎛ 이상 300㎛ 미만인 것. 이하 같다) 5㎎을 쌓은 후 직경 40㎜의 쇠구슬을 10㎝의 높이에서 혼합물의 위에 직접 낙하시켜 발화 여부를 관찰할 것. 이 경우에 폭발음, 불꽃 또는 연기를 발생하는 경우에는 폭발한 것으로 본다. 나. 가목에 의한 결과 폭발한 경우에는 낙하높이(H, 강제의 원기둥의 상면에서 강구의 하단까지의 높이)를 당해 낙하높이의 상용대수(logH)와 비교하여 상용대수의 차가 0.1이 되는 높이로 낮추고, 폭발하지 않는 경우에는 낙하높이를 당해 낙하높이의 상용대수와 비교하여 상용대수의 차가 0.1이 되는 높이로 높이는 방법(Up-down법)에 의하여 연속 40회 이상(최초로 폭발될 때부터 폭발되지 않을 때 또는 폭발되지 않을 때부터 폭발이 될 때까지의 횟수) 반복하여 강구를 낙하시켜 폭점산출법으로 표준물질과 적린과의 혼합물의 50% 폭점(폭발확률이 50%가 되는 낙하높이를 말한다. 이하 같다)을 구할 것. 다만, 낙하높이의 상용대수의 표준편차가 0.05에서 0.2까지의 범위 내에 있지 않는 경우에는 시험을 반복한다. 다. 50% 폭점(H50, 단위 cm) 및 상용대수의 표준편차(S)는 다음 식으로 산출할 것 2. 시험물품의 낙구타격감도시험 가. 시험물품을 직경 1.18㎜ 미만으로 부순 것을 제1호가목에 의하여 시험을 10회 실시할 것. 이 경우 제1호나목에서 구한 50% 폭점을 낙하높이로 한다. 나. 가목에 의한 시험결과 폭발하는 경우 및 폭발하지 아니하는 경우가 모두 발생하는 경우에는 추가로 30회 이상의 시험을 실시할 것 다. 가목 및 나목에 의하여 시험물품과 적린과의 혼합물이 폭발하는 확률을 구할 것 ② 분립상 외의 물품의 민감성으로 인한 위험성의 정도를 판단하기 위한 시험은 철관시험으로 하며 그 방법은 다음 각 호에 의한다. 1. 아랫부분을 강제마개(외경 60㎜, 높이 38㎜, 바닥두께 6㎜)로 용접한 외경 60㎜, 두께 5㎜, 길이 500㎜의 이음매 없는 철관에 플라스틱제의 포대를 넣을 것 2. 시험물품(건조용 실리카겔을 넣은 데시케이터 속에 온도 24℃로 24시간 이상 보존되어 있는 것)을 적당한 크기로 부수어 셀룰로오스분(건조용 실리카겔을 넣은 데시케이터 속에 온도 24℃로 24시간 이상 보존되어 있는 것으로 53㎛ 미만의 것)과 중량비 3:1로 혼합하여 제1호의 포대에 균일하게 되도록 넣고 50g의 전폭약(傳爆藥 ; 트리메틸렌트리니트로아민과 왁스를 중량비 19:1로 혼합한 것을 150MPa의 압력으로 직경 30㎜, 높이 45㎜의 원주상에 압축 성형한 것을 말한다. 제4호에서 같다)을 삽입할 것 3. 구멍이 있는 나사 플러그의 뚜껑을 철관에 부착할 것 4. 뚜껑의 구멍을 통해 전폭약의 구멍에 전기뇌관을 삽입할 것 5. 철관을 모래 중에 매설하여 기폭 할 것 6. 제1호 내지 제5호의 시험을 3회 이상 반복하고, 1회 이상 철관이 완전히 파열하는지 여부를 관찰할 것 제6조(충격민감성 판정기준) 충격에 대한 민감성으로 인하여 산화성고체에 해당하는 것은 다음 각 호와 같다. 1. 분립상 물품에 있어서는 제5조제1항제2호의 시험에 의한 폭발 확률이 50% 이상인 것 2. 분립상 외의 물품에 있어서는 제5조제2항의 시험에 의하여 철관이 완전히 파열하는 것 제7조(가연성고체의 시험방법 및 판정기준) 영 별표 1 비고 제2호의 규정에 따른 가연성고체에 해당하는 착화의 위험성의 시험방법 및 판정기준은 제8조의 규정에 의하며, 인화의 위험성의 시험방법은 제9조의 규정에 따른다. 제8조(착화의 위험성 시험방법 및 판정기준) ① 착화의 위험성의 시험방법은 작은 불꽃 착화시험에 의하며 그 방법은 다음 각 호에 의한다 1. 시험장소는 온도 20℃, 습도 50%, 기압 1기압, 무풍의 장소로 할 것 2. 두께 10㎜ 이상의 무기질의 단열판 위에 시험물품(건조용 실리카겔을 넣은 데시케이터 속에 온도 20℃로 24시간 이상 보존되어 있는 것) 3㎤ 정도를 둘 것. 이 경우 시험물품이 분말상 또는 입자상이면 무기질의 단열판 위에 반구상(半球狀)으로 둔다. 3. 액화석유가스의 불꽃[선단이 봉상(棒狀)인 착화기구의 확산염으로서 화염의 길이가 당해 착화기구의 구멍을 위로 향한 상태로 70㎜가 되도록 조절한 것]을 시험물품에 10초간 접촉(화염과 시험물품의 접촉면적은 2㎠로 하고 접촉각도는 30°로 한다) 시킬 것 4. 제2호 및 제3호의 조작을 10회 이상 반복하여 화염을 시험물품에 접촉할 때부터 시험물품이 착화할 때까지의 시간을 측정하고, 시험물품이 1회 이상 연소(불꽃 없이 연소하는 상태를 포함한다)를 계속하는지 여부를 관찰할 것 ② 제1항의 방법에 의한 시험결과 불꽃을 시험물품에 접촉하고 있는 동안에 시험물품이 모두 연소하는 경우, 불꽃을 격리시킨 후 10초 이내에 연소물품의 모두가 연소한 경우 또는 불꽃을 격리시킨 후 10초 이상 계속하여 시험물품이 연소한 경우에는 가연성고체에 해당하는 것으로 한다. 제9조(고체의 인화 위험성 시험방법) 인화의 위험성 시험은 인화점측정에 의하며 그 방법은 다음 각 호에 의한다.<2013. 12. 17.개정> 1. 시험장치는 「페인트, 바니쉬, 석유 및 관련제품 - 인화점 시험방법 - 신속평형법」(KS M ISO 3679)에 의한 인화점측정기 또는 이에 준하는 것으로 할 것 2. 시험장소는 기압 1기압의 무풍의 장소로 할 것 3. 다음 그림의 신속평형법 시료컵을 설정온도(시험물품이 인화하는지의 여부를 확인하는 온도를 말한다. 이하 같다)까지 가열 또는 냉각하여 시험물품(설정온도가 상온보다 낮은 온도인 경우에는 설정온도까지 냉각시킨 것) 2g을 시료컵에 넣고 뚜껑 및 개폐기를 닫을 것 4. 시료컵의 온도를 5분간 설정온도로 유지할 것 5. 시험불꽃을 점화하고 화염의 크기를 직경 4㎜가 되도록 조정할 것 6. 5분 경과 후 개폐기를 작동하여 시험불꽃을 시료컵에 2.5초간 노출시키고 닫을 것. 이 경우 시험불꽃을 급격히 상하로 움직이지 아니하여야 한다. 7. 제6호의 방법에 의하여 인화한 경우에는 인화하지 않게 될 때까지 설정온도를 낮추고, 인화하지 않는 경우에는 인화할 때까지 높여 제3호 내지 제6호의 조작을 반복하여 인화점을 측정할 것 제10조(자연발화성물질 및 금수성물질의 시험방법 및 판정기준) 영 별표 1 비고 제9호의 자연발화성물질의 시험방법 및 판정기준은 제11조의 규정에 의하며 금수성물질의 시험방법 및 판정기준은 제12조의 규정에 따른다. 제11조(자연발화성의 시험방법 및 판정기준) ① 고체의 공기중 발화의 위험성의 시험방법 및 판정기준은 다음 각 호에 의한다.〈2015. 5. 6 개정 1. 시험장소는 온도 20℃, 습도 50%, 기압 1기압, 무풍의 장소로 할 것 2. 시험물품(300㎛의 체를 통과하는 분말) 1㎤를 직경 70㎜인 화학분석용 자기 위에 설치한 직경 90㎜인 여과지의 중앙에 두고 10분 이내에 자연발화 하는지 여부를 관찰할 것. 이 경우 자연발화하지 않는 경우에는 같은 조작을 5회 이상 반복하여 1회 이상 자연발화 하는지 여부를 관찰한다. 3. 분말인 시험물품이 제2호의 방법에 의하여 자연발화하지 않는 경우에는 시험물품 2㎤를 무기질의 단열판 위에 1m의 높이에서 낙하시켜 낙하 중 또는 낙하 후 10분 이내에 자연발화 여부를 관찰할 것. 이 경우 자연발화하지 않는 경우에는 같은 조작을 5회 이상 반복하여 1회 이상 자연발화 하는지 여부를 관찰한다. 4. 제1호 내지 제3호의 방법에 의한 시험결과 자연발화 하는 경우에는 자연발화성물질에 해당하는 것으로 할 것 ② 액체의 공기중 발화의 위험성의 시험방법 및 판정기준은 다음 각 호에 의한다. 1. 시험장소는 온도 20℃, 습도 50%, 기압 1기압, 무풍의 장소로 할 것 2. 시험물품 0.5㎤를 직경 70㎜인 자기에 20㎜의 높이에서 전량을 30초간 균일한 속도로 주사기 또는 피펫을 써서 떨어뜨리고 10분 이내에 자연발화 하는지 여부를 관찰할 것. 이 경우 자연발화 하지 않는 경우에는 같은 조작을 5회 이상 반복하여 1회 이상 자연발화 하는지 여부를 관찰한다. 3. 제2호의 방법에 의하여 자연발화 하지 않는 경우에는 시험물품 0.5㎤를 직경 70㎜인 자기 위에 설치한 직경 90㎜인 여과지에 20㎜의 높이에서 전량을 30초간 균일한 속도로 주사기 또는 피펫을 써서 떨어뜨리고 10분 이내 자연발화 하는지 또는 여과지를 태우는지 여부(여과지가 갈색으로 변하면 태운 것으로 본다. 이하 이 호에서 같다)를 관찰할 것. 이 경우 자연발화하지 않는 경우 또는 여과지를 태우지 않는 경우에는 같은 조작을 5회 이상 반복하여 1회 이상 자연발화 하는지 또는 여과지를 태우는지 여부를 관찰한다. 4. 제1호 내지 제3호의 방법에 의한 시험결과 자연발화 하는 경우에 또는 여과지를 태우는 경우에는 자연발화성물질에 해당하는 것으로 할 것 제12조(금수성의 시험방법 및 판정기준) ① 물과 접촉하여 발화하거나 가연성가스를 발생할 위험성의 시험방법은 다음 각 호에 의한다 1. 시험장소는 온도 20℃, 습도 50%, 기압 1기압, 무풍의 장소로 할 것 2. 용량 500㎤의 비이커 바닥에 여과지 침하방지대를 설치하고 그 위에 직경 70㎜의 여과지를 놓은 후 여과지가 뜨도록 침하방지대의 상면까지 20℃의 순수한 물을 넣고 시험물품 50㎣를 여과지의 중앙에 둔(액체 시험물품에 있어서는 여과지의 중앙에 주사한다) 상태에서 발생하는 가스가 자연발화 하는지 여부를 관찰할 것. 이 경우 자연발화하지 않는 경우에는 같은 방법으로 5회 이상 반복하여 1회 이상 자연발화 하는지 여부를 관찰한다. 3. 제2호의 방법에 의하여 발생하는 가스가 자연발화하지 않는 경우에는 당해 가스에 화염을 가까이하여 착화하는지 여부를 관찰할 것 4. 제2호의 방법에 의하여 발생하는 가스가 자연발화하지 않거나 가스의 발생이 인지되지 않는 경우 또는 제3호의 방법에 의하여 착화되지 않는 경우에는 시험물품 2g을 용량 100㎤의 원형 바닥의 플라스크에 넣고 이것을 40℃의 수조에 넣어 40℃의 순수한 물 50㎤를 신속히 가한 후 직경 12㎜의 구형의 교반자 및 자기교반기를 써서 플라스크내를 교반하면서 가스 발생량을 1시간마다 5회 측정할 것 5. 1시간마다 측정한 시험물품 1kg당의 가스 발생량의 최대치를 가스 발생량으로 할 것 6. 발생하는 가스에 가연성가스가 혼합되어 있는지 여부를 검지관, 가스크로마토그라프 등에 의하여 분석할 것 ② 제1항의 방법에 의한 시험결과 자연발화 하는 경우, 착화하는 경우 또는 가연성 성분을 함유한 가스의 발생량이 200ℓ 이상인 경우에는 금수성물질에 해당하는 것으로 한다.〈2006. 8. 3 개정〉 제13조(인화성액체의 인화점 시험방법 등) ① 영 별표 1 비고 제11호의 규정에 따른 인화성액체의 인화점 측정은 제14조의 규정에 따른 방법으로 측정한 결과에 따라 다음 각 호에 정한 것에 의한다 1. 측정결과가 0℃ 미만인 경우에는 당해 측정결과를 인화점으로 할 것 2. 측정결과가 0℃ 이상 80℃ 이하인 경우에는 동점도 측정을 하여 동점도가 10㎟/s 미만인 경우에는 당해 측정결과를 인화점으로 하고, 동점도가 10㎟/s 이상인 경우에는 제15조의 규정에 따른 방법으로 다시 측정할 것 3. 측정결과가 80℃를 초과하는 경우에는 제16조의 규정에 따른 방법으로 다시 측정할 것 ② 영 별표 1의 인화성액체 중 수용성액체란 온도 20℃, 기압 1기압에서 동일한 양의 증류수와 완만하게 혼합하여, 혼합액의 유동이 멈춘 후 당해 혼합액이 균일한 외관을 유지하는 것을 말한다. 제14조(태그밀폐식인화점측정기에 의한 인화점 측정시험) 태그(Tag)밀폐식인화점측정기에 의한 인화점 측정시험은 다음 각 호에 정한 방법에 의한다. 1. 시험장소는 기압 1기압, 무풍의 장소로 할 것 2. 「원유 및 석유 제품 인화점 시험방법 - 태그 밀폐식시험방법」(KS M 2010)에 의한 인화점측정기의 시료컵에 시험물품 50㎤를 넣고 시험물품의 표면의 기포를 제거한 후 뚜껑을 덮을 것 3. 시험불꽃을 점화하고 화염의 크기를 직경이 4㎜가 되도록 조정할 것 4. 시험물품의 온도가 60초간 1℃의 비율로 상승하도록 수조를 가열하고 시험물품의 온도가 설정온도보다 5℃ 낮은 온도에 도달하면 개폐기를 작동하여 시험불꽃을 시료컵에 1초간 노출시키고 닫을 것. 이 경우 시험불꽃을 급격히 상하로 움직이지 아니하여야 한다. 5. 제4호의 방법에 의하여 인화하지 않는 경우에는 시험물품의 온도가 0.5℃ 상승할 때마다 개폐기를 작동하여 시험불꽃을 시료컵에 1초간 노출시키고 닫는 조작을 인화할 때까지 반복할 것 6. 제5호의 방법에 의하여 인화한 온도가 60℃ 미만의 온도이고 설정온도와의 차가 2℃를 초과하지 않는 경우에는 당해 온도를 인화점으로 할 것 7. 제4호의 방법에 의하여 인화한 경우 및 제5호의 방법에 의하여 인화한 온도와 설정온도와의 차가 2℃를 초과하는 경우에는 제2호 내지 제5호에 의한 방법으로 반복하여 실시할 것 8. 제5호의 방법 및 제7호의 방법에 의하여 인화한 온도가 60℃ 이상의 온도인 경우에는 제9호 내지 제13호의 순서에 의하여 실시할 것 9. 제2호 및 제3호와 같은 순서로 실시할 것 10. 시험물품의 온도가 60초간 3℃의 비율로 상승하도록 수조를 가열하고 시험물품의 온도가 설정온도보다 5℃ 낮은 온도에 도달하면 개폐기를 작동하여 시험불꽃을 시료컵에 1초간 노출시키고 닫을 것. 이 경우 시험불꽃을 급격히 상하로 움직이지 아니하여야 한다. 11. 제10호의 방법에 의하여 인화하지 않는 경우에는 시험물품의 온도가 1℃ 상승마다 개폐기를 작동하여 시험불꽃을 시료컵에 1초간 노출시키고 닫는 조작을 인화할 때까지 반복할 것 12. 제11호의 방법에 의하여 인화한 온도와 설정온도와의 차가 2℃를 초과하지 않는 경우에는 당해 온도를 인화점으로 할 것 13. 제10호의 방법에 의하여 인화한 경우 및 제11호의 방법에 의하여 인화한 온도와 설정온도와의 차가 2℃를 초과하는 경우에는 제9호 내지 제11호와 같은 순서로 반복하여 실시할 것 제15조(신속평형법인화점측정기에 의한 인화점 측정시험) 신속평형법인화점측정기에 의한 인화점 측정시험은 다음 각 호에 정한 방법에 의한다. 1. 시험장소는 기압 1기압, 무풍의 장소로 할 것 2. 신속평형법인화점측정기의 시료컵을 설정온도까지 가열 또는 냉각하여 시험물품(설정온도가 상온보다 낮은 온도인 경우에는 설정온도까지 냉각한 것) 2㎖를 시료컵에 넣고 즉시 뚜껑 및 개폐기를 닫을 것 3. 시료컵의 온도를 1분간 설정온도로 유지할 것 4. 시험불꽃을 점화하고 화염의 크기를 직경 4㎜가 되도록 조정할 것 5. 1분 경과 후 개폐기를 작동하여 시험불꽃을 시료컵에 2.5초간 노출시키고 닫을 것. 이 경우 시험불꽃을 급격히 상하로 움직이지 아니하여야 한다. 6. 제5호의 방법에 의하여 인화한 경우에는 인화하지 않을 때까지 설정온도를 낮추고, 인화하지 않는 경우에는 인화할 때까지 설정온도를 높여 제2호 내지 제5호의 조작을 반복하여 인화점을 측정할 것 제16조(클리브랜드개방컵인화점측정기에 의한 인화점 측정시험) 클리브랜드(Cleaveland)개방컵인화점측정기에 의한 인화점 측정시험은 다음 각 호에 정한 방법에 의한다. 1. 시험장소는 기압 1기압, 무풍의 장소로 할 것 2. 「인화점 및 연소점 시험방법 - 클리브랜드 개방컵 시험방법」(KS M ISO 2592)에 의한 인화점측정기의 시료컵의 표선(標線)까지 시험물품을 채우고 시험물품의 표면의 기포를 제거할 것 3. 시험불꽃을 점화하고 화염의 크기를 직경 4㎜가 되도록 조정할 것 4. 시험물품의 온도가 60초간 14℃의 비율로 상승하도록 가열하고 설정온도보다 55℃ 낮은 온도에 달하면 가열을 조절하여 설정온도보다 28℃ 낮은 온도에서 60초간 5.5℃의 비율로 온도가 상승하도록 할 것 5. 시험물품의 온도가 설정온도보다 28℃ 낮은 온도에 달하면 시험불꽃을 시료컵의 중심을 횡단하여 일직선으로 1초간 통과시킬 것. 이 경우 시험불꽃의 중심을 시료컵 위쪽 가장자리의 상방 2㎜ 이하에서 수평으로 움직여야 한다. 6. 제5호의 방법에 의하여 인화하지 않는 경우에는 시험물품의 온도가 2℃ 상승할 때마다 시험불꽃을 시료컵의 중심을 횡단하여 일직선으로 1초간 통과시키는 조작을 인화할 때까지 반복할 것 7. 제6호의 방법에 의하여 인화한 온도와 설정온도와의 차가 4℃를 초과하지 않는 경우에는 당해 온도를 인화점으로 할 것 8. 제5호의 방법에 의하여 인화한 경우 및 제6호의 방법에 의하여 인화한 온도와 설정온도와의 차가 4℃를 초과하는 경우에는 제2호 내지 제6호와 같은 순서로 반복하여 실시할 것 제17조(자기반응성물질의 시험방법 및 판정기준) 영 별표 1 비고 제19호의 규정에 따른 자기반응성물질에 해당하는 것의 시험방법 및 판정기준은 제18조 내지 제21조에 의한다. 제18조(폭발성 시험방법) 폭발성으로 인한 위험성의 정도를 판단하기 위한 시험은 열분석시험으로 하며 그 방법은 다음 각 호에 의한다. 1. 표준물질의 발열개시온도 및 발열량(단위 질량당 발열량을 말한다. 이하 같다) 가. 표준물질인 2ㆍ4-디니트로톨루엔 및 기준물질인 산화알루미늄을 각각 1㎎씩 파열압력이 5MPa 이상인 스테인레스강재의 내압성 쉘에 밀봉한 것을 시차주사(示差走査)열량측정장치(DSC) 또는 시차(示差)열분석장치(DTA)에 충전하고 2ㆍ4-디니트로톨루엔 및 산화알루미늄의 온도가 60초간 10℃의 비율로 상승하도록 가열하는 시험을 5회 이상 반복하여 발열개시온도 및 발열량의 각각의 평균치를 구할 것 나. 표준물질인 과산화벤조일 및 기준물질인 산화알루미늄을 각각 2㎎씩으로 하여 가목에 의할 것 2. 시험물품의 발열개시온도 및 발열량 시험은 시험물질 및 기준물질인 산화알루미늄을 각각 2㎎씩으로 하여 제1호가목에 의할 것 제19조(폭발성 판정기준) 폭발성으로 인하여 자기반응성물질에 해당하는 것은 다음 각 호에 의한다. 1. 발열개시온도에서 25℃를 뺀 온도(이하 "보정온도"라 한다)의 상용대수를 횡축으로 하고 발열량의 상용대수를 종축으로 하는 좌표도를 만들 것 2. 제1호의 좌표도상에 2ㆍ4-디니트로톨루엔의 발열량에 0.7을 곱하여 얻은 수치의 상용대수와 보정온도의 상용대수의 상호대응 좌표점 및 과산화벤조일의 발열량에 0.8을 곱하여 얻은 수치의 상용대수와 보정온도의 상용대수의 상호대응 좌표점을 연결하여 직선을 그을 것 3. 시험물품의 발열량의 상용대수와 보정온도(1℃ 미만일 때에는 1℃로 한다)의 상용대수의 상호대응 좌표점을 표시할 것 4. 제3호에 의한 좌표점이 제2호에 의한 직선상 또는 이 보다 위에 있는 것을 자기반응성물질에 해당하는 것으로 할 것 제20조(가열분해성 시험방법) 가열분해성으로 인한 위험성의 정도를 판단하기 위한 시험은 압력용기시험으로 하며 그 방법은 다음 각 호에 의한다. 1. 압력용기시험의 시험장치는 다음 각목에 의할 것 가. 압력용기는 다음 그림과 같이 할 것 나. 압력용기는 그 측면 및 상부에 각각 불소고무제 등의 내열성의 가스켓을 넣어 구멍의 직경이 0.6㎜, 1㎜ 또는 9㎜인 오리피스판 및 파열판을 부착하고 그 내부에 시료용기를 넣을 수 있는 내용량 200㎤의 스테인레스강재로 할 것 다. 시료용기는 내경30㎜, 높이50㎜, 두께0.4㎜의 것으로 바닥이 평면이고 상부가 개방된 알루미늄제의 원통형의 것으로 할 것 라. 오리피스판은 구멍의 직경이 0.6㎜, 1㎜ 또는 9㎜이고 두께가 2㎜인 스테인레스강재로 할 것 마. 파열판은 알루미늄 기타 금속제로서 파열압력이 0.6MPa인 것으로 할 것 바. 가열기는 출력 700W 이상의 전기로를 사용할 것 2. 압력용기의 바닥에 실리콘유 5g을 넣은 시료용기를 놓고 당해 압력용기를 가열기로 가열하여 당해 실리콘유의 온도가 100℃에서 200℃의 사이에서 60초간에 40℃의 비율로 상승하도록 가열기의 전압 및 전류를 설정할 것 3. 가열기를 30분 이상에 걸쳐 가열을 계속할 것 4. 파열판의 상부에 물을 바르고 압력용기를 가열기에 넣고 시료용기를 가열할 것 5. 제2호 내지 제4호에 의하여 10회 이상 반복하여 1/2 이상의 확률로 파열판이 파열되는지 여부를 관찰할 것 제21조(가열분해성 판정기준 등) 가열분해성으로 인하여 자기반응성물질에 해당하는 것은 제20조에 의한 시험결과 파열판이 파열되는 것으로 하되, 그 지정수량은 다음 각 호와 같다(2 이상에 해당하는 경우에는 지정수량이 낮은 쪽으로 한다). 1. 구멍의 직경이 0.6㎜인 오리피스판을 이용하여 파열판이 파열되는 물질 : 지정수량 200㎏ 2. 구멍의 직경이 1㎜인 오리피스판을 이용하여 파열판이 파열되는 물질 : 지정수량 100㎏ 3. 구멍의 직경이 9㎜인 오리피스판을 이용하여 파열판이 파열되는 물질 : 지정수량 10㎏ 제22조(산화성액체의 시험방법 및 판정기준) 영 별표 1 비고 제21호의 규정에 따른 산화성의 시험방법 및 판정기준은 제23조에 따른다. 제23조(연소시간의 측정시험) ① 목분(수지분이 적은 삼에 가까운 재료로 하고 크기는 500㎛의 체를 통과하고 250㎛의 체를 통과하지 않는 것), 질산의 90% 수용액 및 시험물품을 사용하여 온도 20℃, 습도 50%, 기압 1기압의 실내에서 제2항 및 제3항의 방법에 의하여 실시한다. 다만, 배기를 행하는 경우에는 바람의 흐름과 평행하게 측정한 풍속이 0.5m/s 이하이어야 한다 ② 질산의 90% 수용액에 관한 시험순서는 다음 각 호와 같다. 1. 외경 120㎜의 평저증발접시[「화학분석용 자기증발접시」(KS L 1561)] 위에 목분(온도 105℃에서 4시간 건조하고 건조용 실리카겔을 넣은 데시케이터 속에 온도 20℃로 24시간 이상 보존되어 있는 것. 이하 이 조에서 같다) 15g을 높이와 바닥면의 직경의 비가 1:1.75가 되도록 원추형으로 만들어 1시간 둘 것 2. 제1호의 원추형 모양에 질산 90% 수용액 15g을 주사기로 상부에서 균일하게 떨어뜨려 목분과 혼합할 것 3. 점화원(둥근 바퀴모양으로 한 직경 2㎜의 니크롬선에 통전하여 온도 약 1,000℃로 가열되어 있는 것)을 위쪽에서 제2호의 혼합물 원추형체적의 바닥부 전 둘레가 착화할 때까지 접촉할 것. 이 경우 점화원의 당해 바닥부에의 접촉시간은 10초로 한다. 4. 연소시간(혼합물에 점화한 경우 제2호의 원추형 모양의 바닥부 전 둘레가 착화하고 나서 발염하지 않게 되는 시간을 말하며 간헐적으로 발염하는 경우에는 최후의 발염이 종료할 때까지의 시간으로 한다. 이하 이 조에서 같다)을 측정할 것 5. 제1호 내지 제4호의 조작을 5회 이상 반복하여 연소시간의 평균치를 질산의 90% 수용액과 목분과의 혼합물의 연소시간으로 할 것 6. 5회 이상의 측정에서 1회 이상의 연소시간이 평균치에서 ±50%의 범위에 들어가지 않는 경우에는 5회 이상의 측정결과가 그 범위에 들어가게 될 때까지 제1호 내지 제5호의 조작을 반복할 것 ③ 시험물품에 관한 시험순서는 다음 각 호와 같다. 1. 외경 120㎜ 및 외경 80㎜의 평저증발접시의 위에 목분 15g 및 6g을 높이와 바닥면의 직경의 비가 1:1.75가 되도록 원추형으로 만들어 1시간 둘 것 2. 제1호의 목분 15g 및 6g의 원추형의 모양에 각각 시험물품 15g 및 24g을 주사기로 상부에서 균일하게 주사하여 목분과 혼합할 것 3. 제2호의 각각의 혼합물에 대하여 제2항제3호 내지 제6호와 같은 순서로 실시할 것. 이 경우 착화 후에 소염하여 훈염 또는 발연상태로 목분의 탄화가 진행하는 경우 또는 측정종료 후에 원추형의 모양의 내부 또는 착화위치의 위쪽에 목분이 연소하지 않고 잔존하는 경우에는 제2항제1호 내지 제4호와 같은 조작을 5회 이상 반복하고, 총 10회 이상의 측정에서 측정회수의 1/2 이상이 연소한 경우에는 그 연소시간의 평균치를 연소시간으로 하고, 총 10회 이상의 측정에서 측정회수의 1/2 미만이 연소한 경우에는 연소시간이 없는 것으로 한다. 4. 시험물품과 목분과의 혼합물의 연소시간은 제3호에서 측정된 연소시간 중 짧은 쪽의 연소시간으로 할 것 ④ 시험물품과 목분과의 혼합물의 연소시간이 표준물질(질산 90% 수용액)과 목분과의 혼합물의 연소시간 이하인 경우에는 산화성액체에 해당하는 것으로 한다. 제3장 제조소등의 허가 및 탱크안전성능검사 제24조(기술검토를 받지 아니하는 변경) 영 제6조제2항제3호 단서의 규정에 의하여 기술검토를 받지 아니하는 부분적 변경은 다음 각 호와 같다. 〈2005. 8. 22 개정〉 1. 옥외저장탱크의 지붕판(노즐ㆍ맨홀 등을 포함한다)의 교체(동일한 형태의 것으로 교체하는 경우에 한한다) 2. 옥외저장탱크의 옆판(노즐ㆍ맨홀 등을 포함한다)의 교체 중 다음 각목의 어느 하나에 해당하는 경우〈2006. 8. 3 개정〉 가. 최하단 옆판을 교체하는 경우에는 옆판 표면적의 10% 이내의 교체 나. 최하단 외의 옆판을 교체하는 경우에는 옆판 표면적의 30% 이내의 교체 3. 옥외저장탱크의 밑판(옆판의 중심선으로부터 600㎜ 이내의 밑판에 있어서는 당해 밑판의 원주길이의 10% 미만에 해당하는 밑판에 한한다)의 교체 4. 옥외저장탱크의 밑판 또는 옆판(노즐ㆍ맨홀 등을 포함한다)의 정비(밑판 또는 옆판의 표면적의 50% 미만의 겹침보수공사 또는 육성보수공사를 포함한다) 5. 옥외탱크저장소의 기초ㆍ지반의 정비 6. 암반탱크의 내벽의 정비 7. 제조소 또는 일반취급소의 구조ㆍ설비를 변경하는 경우에 변경에 의한 위험물 취급량의 증가가 지정수량의 3천배 미만인 경우〈2007. 12. 3 신설〉 8. 제1호 내지 제6호의 경우와 유사한 경우로서 한국소방산업기술원(이하 "기술원"이라 한다)이 부분적 변경에 해당한다고 인정하는 경우 제25조(탱크의 내용적 및 공간용적) ① 「위험물안전관리법 시행규칙」(이하 "규칙"이라 한다) 제5조제2항의 규정에 따른 탱크의 내용적의 계산방법은 별표 1과 같다 ② 규칙 제5조제2항의 규정에 따른 탱크의 공간용적은 탱크의 내용적의 100분의 5 이상 100분의 10 이하의 용적으로 한다. 다만, 소화설비(소화약제 방출구를 탱크안의 윗부분에 설치하는 것에 한한다)를 설치하는 탱크의 공간용적은 당해 소화설비의 소화약제방출구 아래의 0.3미터 이상 1미터 미만 사이의 면으로부터 윗부분의 용적으로 한다.〈2006. 8. 3 개정〉 ③ 제2항의 규정에 불구하고 암반탱크에 있어서는 당해 탱크내에 용출하는 7일간의 지하수의 양에 상당하는 용적과 당해 탱크의 내용적의 100분의 1의 용적 중에서 보다 큰 용적을 공간용적으로 한다. 제26조 〈2006. 8. 3 삭제〉 제27조(탱크안전성능검사 등) 규칙 제16조의 규정에 따른 탱크안전성능검사의 세부기준ㆍ방법ㆍ절차 및 탱크시험자 또는 엔지니어링사업자가 실시하는 탱크안전성능시험에 대한 기술원의 확인 등에 관하여 필요한 사항 및 규칙 별표 8 Ⅰ제6호 후단의 규정에 따른 지하저장탱크의 기밀시험 및 비파괴시험 등에 관하여 필요한 사항은 제28조 내지 제40조의 규정에 따른다. 제28조(처리절차) ① 탱크안전성능시험은 탱크의 설치현장에서 실시하는 것을 원칙으로 한다. 다만, 부득이하게 제작현장에서 시험을 실시하는 경우 설치자는 운반 중에 손상이 발생하지 않도록 하는 조치를 하여야 한다. ② 시험의 신청자는 시험종류별로 시험이 신속하게 이루어 질 수 있도록 제반 시험준비(탱크의 충수, 비파괴시험 등에 따른 표면처리 및 사다리ㆍ비계ㆍ작업대의 설치 등을 말한다)를 하여야 한다. ③ 이 기준에서 정한 판정기준에 부적합하여 보수 등을 한 후 재시험하고자 하는 경우에는 이미 적합 판정을 받은 시험종류 또는 시험부위에 대하여는 시험을 생략할 수 있다. ④ 규칙 제12조제5항ㆍ제13조제2항ㆍ제14조제2항 및 제15조제2항의 규정에 의하여 기술원이 확인하는 방법은 기술원이 시험현장에 입회하는 방법(용접부검사중 방사선투과시험의 경우에는 방사선투과사진을 확인하는 방법)에 의한다. 이 경우 시험의 적정성에 대하여 검증이 필요하다고 인정되는 경우에는 기술원이 시험실시 부분의 일부를 발췌하여 직접 시험할 수 있다.〈2009. 9. 15 개정〉 제29조(시험개소 및 범위) ① 기밀시험 및 충수ㆍ수압시험의 시험개소 또는 범위는 탱크본체와 본체에 용접 등으로 고착시키는 노즐 등으로 한다 ② 용접부시험의 시험개소 또는 범위는 탱크구조 형상 등에 따라 다음 각 호와 같다. 다만, 변경허가에 따른 시험의 경우에는 보수용접부분 및 보수로 인하여 영향을 받을 우려가 있는 인접한 용접부분에 대해서 시험을 실시한다.〈2015. 5. 6 개정〉 1. 원통종형 탱크 가. 에뉼러판 맞대기이음 용접부에 대한 시험은 다음의 규정에 따른 시험방법 중 하나로 할 것 (1) 초층용접후 전용접부에 대하여 침투탐상시험을 하고, 용접종료 후 자기탐상시험을 할 것 (2) 에뉼러판 맞대기이음 용접부의 바깥쪽 끝단에서 250㎜까지를 용접종료 후 전체개소 중 50%에 대하여 방사선투과시험 또는 영상초음파탐상시험(영상출력이 가능한 초음파탐상시험을 말한다. 이하 같다)을 실시하고, 바깥쪽 끝단에서 250㎜까지의 범위를 초과하는 전용접부에 대해서는 (1)의 시험방법을 적용할 것 나. 에뉼러판이 없는 구조의 밑판은 옆판 최하단의 중심선을 기준으로 밑판의 안쪽방향 용접부 200㎜와 바깥쪽 방향 전용접부를 초층용접 후 침투탐상시험을 하고, 용접종료후 자기탐상시험을 할 것 다. 밑판과 옆판의 이음부 및 에뉼러판과 옆판의 이음부인 필렛용접부는 용접종료 후와 충수시험, 수압시험 또는 기밀시험 후에 안쪽 용접부에 대하여 자기탐상시험을 할 것 라. 밑판 용접부 및 밑판과 에뉼러판의 이음 용접부는 다음과 같이 시험할 것 (1) 3매 겹침부 또는 맞대기용접일 경우의 T자부(이하 "3매 겹침부등"이라 한다)에 대해서는 3방향으로 각각 길이 200㎜의 범위에 걸쳐 초층용접 후 침투탐상시험을 하고, 용접종료 후 자기탐상시험을 할 것 (2) 3매 겹침부등을 제외한 밑판 전용접길이의 3%(10m를 초과하는 경우에는 10m로 한다)에 대해 용접종료 후 자기탐상시험을 하거나 3매 겹침부등을 제외한 밑판 전용접길이에 대해 진공시험을 할 것 마. 옆판 맞대기이음 용접부에 대한 시험은 다음의 규정에 따른 시험방법 중 어느 하나로 할 것 (1) 용접종료 후 제34조에 따른 방사선투과시험을 할 것 (2) 용접종료 후 제35조에 따른 영상초음파탐상시험을 할 것. 다만, 옆판 두께가 6㎜ 미만인 경우에는 초층용접후 전용접부에 대하여 침투탐상시험을 하고, 용접종료 후 자기탐상시험을 할 것 바. 옆판최하단의 개구부(보강판을 포함한다. 이하 제38조까지 같다) 및 물받이(sump) 용접부는 용접종료 후 자기탐상시험을 하며, 옆판이 고장력강판(인장강도 규격의 최소치가 500MPa 이상인 강판을 말한다. 이하 같다)인 경우에는 모든 두께의 판, 연강판인 경우에는 25㎜를 초과하는 두께의 판에 설치된 개구부의 용접부에 대하여 초층용접 후 침투탐상시험을 할 것. 다만, 방사선투과시험 또는 영상초음파탐상시험을 실시한 부위를 제외한다. 사. 개구부 및 물받이의 맞대기 용접부는 용접종료 후 방사선투과시험 또는 영상초음파탐상시험을 할 것 아. 탱크의 옆판에 탱크의 제작 등을 위하여 가설재 등을 부착하였다가 제거하는 경우에는 당해 가설재 등을 제거한 부위에 대하여 육안검사 또는 자기탐상시험을 실시할 것. 이 경우 고장력강판 및 25㎜를 초과하는 연강판에 대해서는 자기탐상시험을 실시하여야 하며 자기탐상시험을 실시하지 못할 경우에는 침투탐상시험을 실시할 수 있다. 2. 구형 탱크 가. 개구부의 모든 용접부에 대하여 초층용접 후 침투탐상시험을 할 것. 다만, 방사선투과시험 또는 영상초음파탐상시험을 실시한 부위는 제외한다. 나. 모든 용접부에 대하여 용접종료 후 자기탐상시험을 할 것 다. 맞대기용접의 이음부는 전용접부에 대하여 용접종료 후 방사선투과시험 또는 영상초음파탐상시험을 할 것 라. 개구부의 맞대기용접부는 용접종료후 방사선투과시험 또는 영상초음파탐상시험을 실시할 것 마. 탱크의 강판에 탱크의 제작 등을 위하여 가설재 등을 부착하였다가 제거하는 경우에는 당해 가설재 등을 제거한 부위에 대하여 육안검사 또는 자기탐상시험을 실시할 것. 이 경우 고장력강판 및 25㎜를 초과하는 연강판에 대해서는 자기탐상시험을 실시하여야 하며 자기탐상시험을 실시하지 못할 경우에는 침투탐상시험을 실시할 수 있다. 3. 기타 형상의 탱크 가. 모든 용접부에 대하여 용접종료 후 방사선투과시험, 영상초음파탐상시험, 자기탐상시험, 침투탐상시험 중 적절한 시험방법을 선택하여 시험할 것 나. 탱크의 강판에 탱크의 제작 등을 위하여 가설재 등을 부착하였다가 제거하는 경우에는 당해 가설재 등을 제거한 부위에 대하여 육안검사 또는 자기탐상시험을 실시할 것. 이 경우 고장력강판 및 25㎜를 초과하는 연강판에 대해서는 자기탐상시험을 실시하여야 하며 자기탐상시험을 실시하지 못할 경우에는 침투탐상시험을 실시할 수 있다. ③ 제2항에 따른 용접부에 대한 시험방법 중 방사선투과시험 또는 영상초음파탐상시험을 실시하기 곤란한 경우 초음파탐상시험으로 대체할 수 있다.〈2015. 5. 6 신설〉 제30조(기밀시험의 방법 및 판정기준) 기밀시험의 방법 및 판정기준은 다음 각 호와 같다. 1. 배관 등을 접속하기 전에 탱크내부를 비우고 모든 개구부를 완전히 폐쇄 한 이후에 실시할 것 2. 내부 가압은 공기 또는 질소 등의 불활성가스를 사용하며 설계압력(설계시 최소허용두께 또는 기계적 강도를 결정하기 위한 압력을 말한다. 이하 같다) 이상의 압력으로 서서히 가압할 것 3. 탱크 본체 접속부 및 용접부 등에 발포제를 고루 도포 하였을 때 기포누설 및 영구변형 등의 이상이 없을 것 제31조(충수 ㆍ 수압시험의 방법 및 판정기준) 충수ㆍ수압시험의 방법 및 판정기준은 다음 각 호와 같다. 〈2005. 8. 22 개정〉〈2006. 8. 3 개정〉〈2009. 9. 15 개정〉 1. 충수ㆍ수압시험은 탱크가 완성된 상태에서 배관 등의 접속이나 내ㆍ외부에 대한 도장작업 등을 하기 전에 위험물탱크의 최대사용높이 이상으로 물(물과 비중이 같거나 물보다 비중이 큰 액체로서 위험물이 아닌 것을 포함한다. 이하 이 조에서 같다)을 가득 채워 실시할 것. 다만, 다음 각목의 어느 하나에 해당하는 경우에는 해당 목에 규정된 방법으로 대신할 수 있다. 가. 에뉼러판 또는 밑판의 교체공사 중 옆판의 중심선으로부터 600㎜ 범위 외의 부분에 관련된 것으로서 당해 교체부분이 저부면적(에뉼러판 및 밑판의 면적을 말한다)의 2의 1미만인 경우에는 교체부분의 전용접부에 대하여 초층용접 후 침투탐상시험을 하고 용접종료 후 자기탐상시험을 하는 방법 나. 에뉼러판 또는 밑판의 교체공사 중 옆판의 중심선으로부터 600㎜ 범위 내의 부분에 관련된 것으로서 당해 교체부분이 당해 에뉼러판 또는 밑판의 원주길이의 50% 미만인 경우에는 교체부분의 전용접부에 대하여 초층용접 후 침투탐상시험을 하고 용접종료 후 자기탐상시험을 하며 밑판(에뉼러판을 포함한다)과 옆판이 용접되는 필렛용접부(완전용입용접의 경우에 한한다)에는 초음파탐상시험을 하는 방법 2. 보온재가 부착된 탱크의 변경허가에 따른 충수ㆍ수압시험의 경우에는 보온재를 당해 탱크 옆판의 최하단으로부터 20㎝ 이상 제거하고 시험을 실시할 것 3. 충수시험은 탱크에 물이 채워진 상태에서 1,000㎘ 미만의 탱크는 12시간, 1,000㎘ 이상의 탱크는 24시간 이상 경과한 이후에 지반침하가 없고 탱크본체 접속부 및 용접부 등에서 누설 변형 또는 손상 등의 이상이 없을 것 4. 수압시험은 탱크의 모든 개구부를 완전히 폐쇄한 이후에 물을 가득 채우고 최대사용압력의 1.5배 이상의 압력을 가하여 10분 이상 경과한 이후에 탱크본체ㆍ접속부 및 용접부 등에서 누설 또는 영구변형 등의 이상이 없을 것. 다만, 규칙에서 시험압력을 정하고 있는 탱크의 경우에는 당해 압력을 시험압력으로 한다. 5. 탱크용량이 1,000㎘ 이상인 원통종형탱크는 제1호 내지 제4호의 시험 외에 수평도와 수직도를 측정하여 다음 각목의 기준에 적합할 것 가. 옆판 최하단의 바깥쪽을 등간격으로 나눈 8개소에 스케일을 세우고 레벨측정기 등으로 수평도를 측정하였을 때 수평도는 300㎜ 이내이면서 직경의 1/100 이내 일 것 나. 옆판 바깥쪽을 등간격으로 나눈 8개소의 수직도를 데오드라이트 등으로 측정하였을 때 수직도는 탱크 높이의 1/200 이내일 것. 다만, 변경허가에 따른 시험의 경우에는 127㎜ 이내이면서 1/100 이내이어야 한다. 6. 탱크용량이 1,000㎘ 이상인 원통종형 외의 탱크는 제1호 내지 제4호의 시험 외에 침하량을 측정하기 위하여 모든 기둥의 침하측정의 기준점(수준점)을 측정(기둥이 2개인 경우에는 각 기둥마다 2점을 측정)하여 그 차이를 각각의 기둥사이의 거리로 나눈 수치가 1/200 이내 일 것. 다만, 변경허가에 따른 시험의 경우에는 127㎜ 이내이면서 1/100 이내이어야 한다. 제32조(침투탐상시험의 방법 및 판정기준) ① 용접부시험 중 침투탐상시험의 방법은 염색침투탐상시험과 형광침투탐상시험 중 적절한 시험방법을 선택하여 시험한다 ② 침투탐상시험의 실시범위는 용접부와 모재의 경계선에서 모재쪽으로 모재판두께의 1/2 이상의 길이를 더한 범위로 한다. ③ 시험실시 전에 시험범위에 있는 스패터, 슬래그, 스케일, 기름 등의 부착물을 완전히 제거하여 깨끗하게 하고 시험면 및 결함 내에 잔류하는 용제, 수분 등을 충분히 건조시켜야 한다. ④ 침투탐상시험의 실시방법은 다음 각 호에 의한다. 1. 침투액은 시험제품의 시험부위 및 침투액의 종류에 따라 분무, 솔질 등의 방법을 적용하고 침투에 필요한 시간동안 시험하는 부분의 표면을 침투액으로 적셔 둘 것 2. 침투처리 후 표면에 부착되어 있는 침투액은 마른천으로 닦은 후 용제세정액을 소량 스며들게 한 천으로 완전히 닦아낼 것. 이 경우에 결함속에 침투되어 있는 침투액을 유출시킬 만큼 많은 세정액을 사용하지 아니하여야 한다. 3. 잘 저어서 분산시킨 속건식 현상제를 분무상태로 시험면에 분무시켜 시험면 바탕의 소재가 희미하게 투시되어 보일 정도로 얇고 균일하게 도포할 것. 이 경우에 분무노즐과 시험면의 거리는 약 300㎜로 한다. 4. 현상제를 도포하고 10분이 경과한 후에 관찰 할 것. 다만, 결함지시모양의 등급분류시 결함지시모양이 지나치게 확대되어 실제의 결함과 크게 다른 경우에는 현상여건을 감안하여 그 시간을 단축시킬 수 있다. 5. 고장력강판의 경우 용접후 24시간이 경과한 후 시험을 실시할 것 ⑤ 침투탐상시험결과의 판정기준은 다음 각 호와 같다. 1. 균열이 확인된 경우에는 불합격으로 할 것 2. 선상 및 원형상의 결함크기가 4㎜를 초과할 경우에는 불합격으로 할 것 3. 2 이상의 결함지시모양이 동일 선상에 연속해서 존재하고 그 상호간의 간격이 2㎜ 이하인 경우에는 상호간의 간격을 포함하여 연속된 하나의 결함지시모양으로 간주할 것. 다만, 결함지시모양 중 짧은 쪽의 길이가 2㎜ 이하이면서 결함지시모양 상호간의 간격 이하인 경우에는 독립된 결함지시모양으로 한다. 4. 결함지시모양이 존재하는 임의의 개소에 있어서 2,500㎟의 사각형(한 변의 최대길이는 150㎜로 한다) 내에 길이 1㎜를 초과하는 결함지시모양의 길이의 합계가 8㎜를 초과하는 경우에는 불합격으로 할 것 ⑥ 제5항의 판정기준에 따라 부적합한 결함은 완전히 제거한 후 재용접 하고 그 부분에 대하여 재시험하여 적합하여야 한다. ⑦ 이 조에서 규정하지 아니한 사항은「침투 탐상 시험 방법 및 침투 지시 모양의 분류」(KS B 0816)에 의한다.〈2015. 5. 6 개정〉 제33조(자기탐상시험의 방법 및 판정기준) ① 용접부시험 중 자기탐상시험의 실시범위는 용접부와 모재의 경계선에서 모재쪽으로 모재판두께의 1/2 이상의 길이를 더한 범위로 한다 ② 시험실시 전에 시험범위에 있는 스패터, 슬래그, 스케일, 기름 등의 부착물을 완전히 제거하고 깨끗하게 함과 동시에 시험실시범위의 온도가 시험에 지장이 없는 온도범위로 유지되도록 한다. ③ 자기탐상시험의 실시방법은 다음 각 호에 의한다. 1. 자화장치는 교류전원으로 하며, 시험실시에 지장이 없는 범위로 연속통전이 가능하고 절연성이 좋은 교류 극간식 자화장치를 사용할 것 2. 검사액 살포기는 자분을 균일하게 분산시킬 수 있고 검사액을 부드럽고 안정적으로 탐상유효범위에 적용시킬 수 있을 것 3. 자분 및 검사액은 다음 각목에 의할 것 가. 등유, 물 등에 형광자분 또는 비형광자분을 분산시킨 검사액을 사용하며, 검사액 속의 자분 분산농도는 형광자분의 경우에는 0.2g/ℓ 내지 2g/ℓ으로, 비형광자분의 경우에는 2g/ℓ 내지 10g/ℓ으로 할 것 나. 자분의 분산이 좋지 않은 검사액과 성능이 열화된 검사액을 사용하지 아니할 것 4. 표준시험편은 다음 각목 중에서 하나를 선택하여 사용할 것 가. A1-7/50(직선형) 나. A1-15/100(직선형) 다. A2-15/50(직선형) 라. A2-30/100(직선형) 5. 시험범위에 대한 자화장치의 배치는 용접선에 대하여 거의 직각이 되도록 하고 시험면에 평행방향의 자장이 형성되도록 하며, 인접한 탐상유효범위가 서로 중복되도록 할 것 6. 자분적용에 대한 자화의 시기는 연속법으로 할 것 7. 자분의 적용은 다음 각목에 의할 것 가. 특별히 인정된 경우를 제외하고는 습식법을 사용할 것 나. 검사액의 적용은 탐상유효범위의 바깥쪽부터 탐상유효범위 전면을 적시도록 할 것 다. 통전시간 중의 검사액의 적용시간은 1단위시험 조작당 3초 이상을 표준으로 할 것 8. 통전시간은 원칙으로 검사액의 적용시작시부터 그 탐상유효범위 내의 검사액의 유동이 정지할 때까지로 할 것 9. 결함자분모양의 관찰은 다음 각목에 의할 것 가. 결함자분모양의 관찰은 1단위시험의 조작시마다 할 것 나. 결함자분모양이 나타났을 경우에는 결함자분모양을 제거한 후 다시 시험을 하여 결함자분모양이 전회의 시험결과와 동일하게 검출되는지를 확인할 것 다. 확인된 결함자분모양 중 유사자분모양은 제외할 것 라. 결함자분모양과 유사자분모양과의 판별이 곤란한 것은 허용한도 이내에서 표면을 매끄럽게 하고 재시험을 할 것 10. 탐상유효범위의 설정은 다음 각목에 의할 것 가. 탐상유효범위의 설정은 자화장치, 용접선에 대한 자화장치의 배치, 검사액, 검사액의 적용방법, 검사액의 적용시간ㆍ통전시간, 탐상유효범위의 자외선강도ㆍ가시광선강도 등의 시험조건 및 실제 시험을 실시할 때의 조건 등을 고려하여 정할 것 나. 탐상유효범위는 용접선에 홈이 평행 및 직각이 되도록 붙인 A형 표준시험편에 명료한 결함자분모양이 얻어지는 범위로 할 것 다. 시험개시전, 시험조건의 변경시, 시험중 의문이 발생했을 경우 등 필요한 경우에는 탐상유효범위를 재설정 할 것 11. 고장력강판의 경우 용접후 24시간이 경과한 후 시험을 실시할 것 ④ 자기탐상시험결과의 판정기준은 다음 각 호와 같다. 1. 균열이 확인된 경우에는 불합격으로 할 것 2. 선상 및 원형상의 결함크기가 4㎜를 초과할 경우에는 불합격으로 할 것 3. 2 이상의 결함자분모양이 동일 선상에 연속해서 존재하고 그 상호간의 간격이 2㎜ 이하인 경우에는 상호간의 간격을 포함하여 연속된 하나의 결함자분모양으로 간주할 것. 다만, 결함자분모양 중 짧은 쪽의 길이가 2㎜ 이하이면서 결함자분모양 상호간의 간격 이하인 경우에는 독립된 결함자분모양으로 한다. 4. 결함자분모양이 존재하는 임의의 개소에 있어서 2500㎟의 사각형(한변의 최대길이는 150㎜로 한다) 내에 길이 1㎜를 초과하는 결함자분모양의 길이의 합계가 8㎜를 초과하는 경우에는 불합격으로 할 것 5. 자기탐상시험결과 결함자분모양이 원형모양이어서 판정이 곤란할 경우는 침투탐상시험에 의하여 판정할 것 ⑤ 제4항의 판정기준에 따라 불합격된 경우에는 다음 각 호에 의한다. 1. 자기탐상시험 결과 부적합한 결함은 완전히 제거한 후 재용접하고 그 부분에 대하여 재시험하여 적합할 것 2. 밑판 및 에뉼러판의 이음용접부중 3매 겹침부등을 제외한 용접부가 부적합한 경우에는 밑판(에뉼러판을 포함한다)의 3매겹침부를 제외한 전용접부의 15%를 시험하고, 다시 부적합한 경우에는 전용접부를 시험할 것 ⑥ 이 조에서 규정하지 아니한 사항은「철강 재료의 자분 탐상 시험 방법 및 자분 모양의 분류」(KS D 0213)에 의하고, 자기탐상시험을 실시하기 곤란한 경우 침투탐상시험으로 대체할 수 있다.〈2015. 5. 6 개정〉 제34조(방사선투과시험의 방법 및 판정기준) ① 용접부시험 중 방사선투과시험의 실시범위(이하 "촬영개소"라 한다)는 재질, 판두께, 용접이음 등에 따라서 다르게 적용할 수 있으며 옆판 용접선의 방사선투과시험의 촬영개소는 다음 각 호에 의할 것을 원칙으로 한다.〈2015. 5. 6 개정 1. 기본 촬영개소 가. 수직이음은 용접사별로 용접한 이음(같은 단의 이음에 한한다. 이하 나목에서 같다)의 30m마다 임의의 위치 2개소(T이음부가 수직이음촬영개소 전체 중 25% 이상 적용되도록 한다) 나. 수평이음은 용접사별로 용접한 이음의 60m마다 임의의 위치 2개소 2. 추가 촬영개소 (비고) 수직이음과 수평이음의 접합점 촬영은 수직이음을 주로 한다. ② 구조변경된 탱크의 옆판 보수용접이음부는 제1항의 촬영개소와 함께 보수용접이음과 기존용접이음이 접하는 모든 접합점에 대하여 방사선투과시험을 하며 접합점을 기준으로 기존 용접이음의 방향에 대하여 촬영한다. 다만, 밑판 또는 에뉼러판과 용접되는 옆판이음부는 자기탐상시험을 할 수 있다. 〈2005. 8. 22 개정〉 ③ 방사선투과시험의 실시방법은 다음 각 호에 의한다. 1. 방사선투과시험에 사용하는 필름의 크기는 너비85㎜×길이305㎜ 또는 너비114㎜×길이305㎜를 원칙으로 하고 초미립자 필름으로 할 것 2. 증감지는 금속박(연박)으로 하고 촬영조건에 따라 가장 적합한 것을 선택할 것 3. 투과사진의 필요조건인 투과도계의 식별 최소선지름, 투과사진의 농도범위, 계조계의 수치는「강 용접 이음부의 방사선 투과 시험 방법」(KS B 0845) 부속서1의 A급을 적용할 것 4. 방사선투과시험은 피검사부의 재질, 판두께, 용접 조건 등을 고려하여 용접후 적절한 시간이 경과한 다음에 촬영하고, 고장력강판의 경우 용접후 24시간이 경과한 후 시험을 실시할 것 ④ 방사선투과시험결과의 판정기준은 다음 각 호와 같다. 1. 균열ㆍ용입부족 및 융합부족이 없어야 하고 언더컷의 깊이가 수직이음에서는 0.4㎜, 수평이음에서는 0.8㎜ 이내일 것 2. 기공과 슬래그 또는 이와 유사한 결함에 대해서는「강 용접 이음부의 방사선 투과 시험 방법」(KS B 0845)의 3류 이상을 합격으로 할 것. 다만, 고장력강판을 사용하는 모든 판의 수직이음과 두께 25㎜를 초과하는 연강판의 수직이음에 대해서는 2류 이상을 합격으로 한다. ⑤ 제4항의 판정기준에 따라 불합격된 경우에는 다음 각 호에 의한다. 1. 전용접부(옆판의 각 수직이음부, T이음부 전체와 개구부 및 최하단 수직이음부의 가장 아랫부분을 말한다)에 대하여 방사선투과시험을 실시한 것은 부적합한 개소의 결함을 완전히 제거한 후 재용접하고 그 부분에 대하여 재시험하여 적합할 것 2. 부분 용접부(제1호의 시험개소 외의 임의의 시험개소를 말한다)에 대하여 방사선투과시험을 실시한 것은 해당 용접부(부적합한 부분을 용접한 용접사에 의하여 수행된 같은 단의 모든 이음부를 말한다)에 대하여 임의의 2개소를 선정하여 다음 각목에 의하여 시험할 것. 다만, 이 시험을 생략하고 해당 용접부의 전체를 시험하거나 1회에 한하여 보수할 수 있다. 가. 새로 선정한 2개소가 적합한 경우 최초시험에서 부적합 된 결함을 완전히 제거한 후 재용접하고 그 부분에 대하여 재시험하여 적합할 것. 다만, 결함이 필름 끝에서 75㎜이내에 있으면 인접 개소가 적합할 때까지 시험하여야 한다. 나. 새로 선정한 2개소에 대하여 시험결과 1개소 이상 부적합 된 경우에는 해당 용접부의 전체에 대하여 시험하여 부적합 된 모든 개소의 결함을 완전히 제거한 후 재용접하고 그 부분에 대하여 재시험하여 적합할 것. 다만, 이 시험을 생략하고 1회에 한하여 해당 용접부의 전체를 보수할 수 있다. 다. 해당 용접부의 전체에 대하여 시험을 생략하고 전체를 보수한 경우에는 새로 선정한 2개소를 시험하여 적합하여야 하고 1개소 이상 부적합하면 해당 용접부의 전체에 대하여 시험하여 부적합하면 모든 개소의 결함을 완전히 제거한 후 재용접하고 그 부분에 대하여 재시험하여 적합할 것 3. 에뉼러판 맞대기 용접부의 전체개소 중 50%에 대하여 방사선투과시험을 실시하여 1개소 이상 부적합한 경우에는 부적합한 부분을 용접한 용접사에 의하여 수행된 모든 용접개소를 추가로 시험할 것 ⑥ 이 조에서 규정하지 아니한 사항은「강 용접 이음부의 방사선 투과 시험 방법」(KS B 0845)에 의하고, 방사선투과시험을 실시하기 곤란한 경우 초음파탐상시험으로 대체할 수 있다. 제35조(초음파탐상시험의 방법 및 판정기준) ① 용접부시험 중 초음파탐상시험의 실시범위는 제34조의 방사선투과시험을 하는 범위로 하며 방사선투과시험 1개소는 초음파탐상시험을 하는 용접선의 길이 300㎜와 같다.〈2015. 5. 6 개정 ② 완전용입의 수직이음 및 수평이음의 맞대기 용접부의 초음파탐상시험의 실시방법은 다음 각 호에 의한다. 1. 탐상에 있어서는 경사각법을 적용하고 시험주파수는 5㎒ 또는 4㎒를 사용할 것 2. 탐상감도는 STB-A2를 사용하여 조정하고 결함에코 평가대상은 M검출레벨로 할 것 ③ 초음파탐상시험결과의 판정기준은 다음 각 호와 같다. 1. 결함의 평가는 모재의 두께에 따라서 다음 표 1의 A, B 또는 C의 수치로 구분되는 결함지시길이와 다음 표 2의 최대에코높이의 영역에 따라 평가할 것. 다만, 평가할 때 다음 각목에 정한 사항을 고려하여야 한다. 가. 동일 깊이에 존재한다고 간주되는 2개 이상의 결함지시 상호간의 간격이 어느 하나의 결함지시길이 이하일 경우에는 이들 2개 이상의 결함지시길이의 합에 결함지시 상호간의 간격을 더한 것을 결함지시길이로 할 것 나. 가목에 의해서 얻어진 결함지시길이 및 1개 결함의 결함지시길이를 2 방향에서 탐상하여 다 른 수치가 나온 경우에는 큰 쪽의 수치를 결함지시길이로 할 것 [표 1] 결함지시길이의 구분 (비고) t : 모재의 판두께(판두께가 다른 맞대기 용접인 경우에는 얇은 쪽의 판두께) [표 2] 결함의 평가점 2. 제34조의 방사선투과시험에 적용되는 3류 이상의 결함으로 규정된 개소에 대해서는 제1호에 정한 결함의 평가점에 의하여 3점 이하이고 결함이 가장 조밀한 용접부의 길이 300㎜당 평가점의 합이 5점 이하인 것을 합격으로 할 것 3. 제34조의 방사선투과시험에 적용되는 2류 이상의 결함으로 규정된 개소에 대해서는 제1호에 정한 결함의 평가점에 의하여 2점 이하이고 결함이 가장 조밀한 용접부의 길이 300㎜당 평가점의 합이 4점 이하인 것을 합격으로 할 것 ④ 제3항 또는 제6항제2호의 판정기준에 의하여 불합격된 경우에는 제34조제5항의 예에 의한다. ⑤ 이 조에서 규정하지 아니한 사항은「강 용접부의 초음파 탐상 시험 방법」(KS B 0896)에 의한다. ⑥ 영상초음파탐상시험 장비를 사용할 경우 제2항 및 제3항에도 불구하고 다음 각 호의 기준을 따른다. 1. 실시방법 가. 탐상부위는 용접부 및 용접부의 각 양쪽면으로 최소 25㎜ 또는 모재두께 중 작은 값을 더하여 열영향부를 포함할 것. 나. 사각빔탐상에 간섭받는 부위를 제외하고 관련된 자료 및 정보 등을 자동으로 기록하는 컴퓨터가 내장된 장비로 수행할 것. 다. 탐촉자의 위치, 움직임 및 구성품의 검사범위 등을 나타내는 시험절차서를 작성할 것. 이 경우 초음파의 주사각도, 방향, 검사대상의 재질, 치수, 시험결과 판정을 위한 표준화되고 재현가능한 방법이 포함되어야 한다. 라. 얇은쪽 모재두께 6㎜ 이상 10㎜ 미만에 대한 영상초음파탐상시험은 다음 추가기준을 만족하여야 한다. (1) 시험주파수는 10㎒ 이상을 사용할 것. 다만, 모재 재질이 오스테나이트계 스테인레스강인 경우에는 그러하지 아니하다. (2) 영상초음파탐상 시험범위의 내외면은 추가적으로 용접종료 후 자기탐상시험을 실시할 것. 2. 결함의 판정기준 가. 결함의 치수는 해당 결함부위가 완전히 포함되는 직사각형으로 정의하여야 한다. 결함의 길이(ℓ)는 내부압력 유지면과 평행하게 작성하여야 하고 결함의 높이(h)는 내부압력 유지면에 수직으로 작성하여야 한다. 나. 두께를 관통하는 방향으로 표면과 결함사이의 공간이 해당 결함 측정 높이의 1/2 미만일 경우 이 결함은 표면결함으로 분류하여야 하며, 결함의 높이를 해당재료의 표면까지 연장하여야 한다. 다. 최대허용 결함길이는 다음표에서 정하는 길이로 하며, 균열, 용입부족 및 융합부족은 허용하지 아니한다. <1> t = 허용 덧붙임을 제외한 용접부 두께. 용접부에서 두께가 다른 맞대기 용접 이음은 얇은 쪽의 두께이다. <2> 합격된 모든 표면결함은 이 표의 크기 제한값을 충족시켜야 하며, 추가로 자기탐상시험/침투탐상시험에 대한 추가시험사항을 충족시켜야 한다. 라. 다중결함의 평가 (1) 인접결합면들 사이의 거리가 13㎜이하일 경우 주로 평면들에 평행한 방향의 불연속 결함들은 단일 평면내에 있는 것으로 간주한다. (2) 나란히 배열된 두 결함 사이의 간격이 두 결함 중 긴 길이 또는 높이 미만일 경우 두 결함은 단일결함으로 간주한다. 3. 이 조에서 정하지 아니한 시험범위, 방법, 절차 또는 신기술을 적용한 검사에 관한 세부적인 사항 등은 기술원장이 정할 수 있다. 제36조(진공시험의 방법 및 판정기준) ① 용접부시험 중 진공시험의 장비는 다음 각 호에 의한다 1. 진공상자는 사용 및 이동이 편리한 크기로 하고 상부면은 검사부위를 관찰할 수 있도록 투명하게 하며 바닥면은 검사면에 밀착될 수 있도록 할 것 2. 요구되는 진공은 진공펌프 또는 공기흡출기 등을 이용하여 조성할 것 3. 게이지는 0kPa 내지 101kPa의 진공범위를 나타낼 수 있어야 하고 시험하는 동안 시험자가 쉽게 읽을 수 있도록 진공상자에 접속될 것 ② 시험실시 전에 시험범위에 있는 스패터ㆍ슬래그ㆍ스케일ㆍ기름 등을 제거하고 시험범위의 표면온도를 5℃ 내지 50℃ 범위로 유지하여야 한다. ③ 진공시험의 실시방법은 다음 각 호에 의한다. 1. 기포용액은 진공상자를 시험부에 밀착시키기 전에 검사부위의 표면에 분무 또는 솔질 등으로 균일하게 도포할 것 2. 진공상자는 기포용액이 도포된 부위에 정치하고 상자의 내부는 53kPa 이상의 부압이 걸리도록 할 것 3. 상자내의 진공상태는 최소한 10초 이상 유지할 것 4. 연속되는 시험에 있어서 진공상자의 인접 시험부위는 최소한 50㎜ 이상 중첩시킬 것 ④ 진공시험의 결과 기포생성 등 누설이 확인되는 경우에는 불합격으로 할 것 제37조(강제강화플라스틱제 이중벽탱크의 성능시험) 규칙 별표 8 Ⅱ제6호의 규정에 따른 이중벽탱크의 성능시험 중 동표 Ⅱ제2호나목1)가) 후단의 규정에 따른 이중벽탱크(이하 "강제강화플라스틱제 이중벽탱크"라 한다)의 성능은 다음 각 호에 정하는 기준에 의한다. 1. 탱크본체에 대하여 수압시험을 실시하거나 비파괴시험 및 기밀시험을 실시하여 새거나 변형되지 아니할 것. 이 경우 수압시험은 감지관을 설치한 후에 실시하여야 한다. 2. 감지층에 20kPa의 공기압을 가하여 10분 동안 유지하였을 때 압력강하가 없을 것 3. 제101조의 규정에 따른 이중벽탱크의 구조에 적합할 것 제38조(강화플라스틱제 이중벽탱크의 성능시험) ① 규칙 별표 8 Ⅱ제6호의 규정에 따른 이중벽탱크의 성능시험 중 강화플라스틱제 이중벽탱크에 대한 것은 다음 각 호에 정하는 기준에 따른다.〈2015. 5. 6 개정〉 1. 기밀시험 가. 감지층에 대하여 다음 각 호의 공기압을 5분 동안 가압하는 경우에 누출되거나 파손되지 아니할 것 (1) 탱크 직경이 3m 미만인 경우 : 30kPa (2) 탱크 직경이 3m 이상인 경우 : 20kPa 나. 탱크를 정격최대압력 및 정격진공압력으로 24시간동안 유지한 후 감지층에 대하여 정격최대압력의 2배의 압력과 진공압력(20kPa)을 각각 1분간 가하는 경우에 탱크가 파손되거나 손상되지 아니할 것 다. 탱크 직경과 매설깊이별로 다음 식에 의하여 산출되는 진공압력을 5분 동안 가하는 경우에 탱크가 파손되지 아니할 것 2. 수압시험 가. 다음의 규정에 따른 수압을 1분 동안 탱크내부에 가하는 경우에 파손되지 아니하고 내압력을 지탱할 것 (1) 탱크 직경이 3m 미만인 경우 : 0.17MPa (2) 탱크 직경이 3m 이상인 경우 : 0.1MPa 나. 빈 탱크를 시험용 도크(dock)에 적절히 고정하고 탱크 윗부분이 수면으로부터 0.9m 이상 잠기도록 물을 채워 24시간 동안 유지한 후 1분 동안 탱크내부에 20kPa의 진공압력을 작용시키는 경우에 파열 또는 손상이 없을 것 3. 개구부의 강도시험 가. 개구부의 크기에 따라 다음 표의 토오크의 힘을 가하는 경우 균열 또는 파열이 없어야 하며 나사산 등이 손상되지 아니할 것 (주) 호칭구경 중 괄호안의 수치는 인치(inch)단위의 호칭구경을 표시한다. 나. 개구부에 길이 1.2m인 스케줄 40의 강철제 파이프를 연결하여 굽힘모멘트를 339Nㆍm씩 증가시켜 2,712Nㆍm까지 다음과 같이 작용시키는 경우 개구부와 탱크사이의 체결이 손상되지 아니할 것 (1) 원통형 탱크의 경우 굽힘모멘트를 수평축에 평행한 방향과 직각방향으로 파이프 상부에 작용시킬 것 (2) 구형탱크의 경우 굽힘모멘트를 임의의 한쪽방향과 그 방향의 직각방향으로 파이프 상부에 작용시킬 것 다. 가목 및 나목의 규정에 따른 시험을 한 후에 제1호가목의 규정에 따른 기밀시험을 실시하여 이상이 없을 것 4. 운반용고리의 강도시험 가. 빈 탱크를 들어올리는데 가해지는 하중의 2배의 하중을 1초 동안 운반고리에 가하여 탱크와 운반고리 접합부가 손상되지 아니할 것 나. 가목의 규정에 따른 시험을 한 후에 제1호가목의 규정에 따른 기밀시험을 실시하여 이상이 없을 것 5. 충수시험 탱크를 모래베드에 놓고 직경의 ⅛ 높이까지 모래로 매립한 다음 물을 최대용량만큼 채운 후 1시간동안 유지하였을 때 탱크에 누설이 없을 것 6. 재료시험 강화플라스틱제 이중벽탱크에 사용되는 강화플라스틱은 다음 각목의 시험기준에 적합할 것. 다만, 강화플라스틱제 이중벽탱크에 사용되는 강화플라스틱이 국제적으로 공인된 규격(KS, UL, FM, JIS 등)에 적합한 것으로 관련 공인기관으로부터 인증을 받은 경우에는 서류심사와 재료의 동일성을 확인하는 것으로 이 호의 규정에 따른 재료시험의 전부 또는 일부를 면제할 수 있다. 가. 열화시험 : 3개 이상의 시편을 70℃의 항온조에 각각 30일, 90일 및 180일간 유지한 후「플라스틱 및 기타 전기절연재료의 충격저항시험방법」(KS C 2128)의 시험방법A(아이조드형)를 적용하는 충격강도와「섬유 강화 플라스틱 복합 재료-굴곡 물성의 측정」(KS M ISO 14125)에서 정하는 휨강도와 휨탄성율을 측정하여 초기상태 측정치의 80% 이상의 수치를 가질 것 나. 침지시험 : 탱크에 저장되는 위험물별로 다음 표에 정한 내화학성 시험용 액체를 만들고 그 액체를 38℃로 유지한 상태에서 시편을 180일 동안 침지시킨 후「플라스틱 및 기타 전기절연재료의 충격저항시험방법」(KS C 2128)의 시험방법A(아이조드형)를 적용하는 충격강도와「섬유 강화 플라스틱 복합 재료-굴곡 물성의 측정」(KS M ISO 14125)에서 정하는 휨강도와 휨탄성율을 측정하여 Type A에 침지하였던 시편은 균열ㆍ파열ㆍ연화 등의 손상이 없고 초기상태 측정치의 50% 이상의 수치를 가져야 하며, Type B에 침지하였던 시편은 초기상태 측정치의 30% 이상의 수치를 가질 것 다. 충격 및 내한시험 : 영하 29℃의 냉동조에서 16시간 동안 유지한 4개의 시편에 1.8m의 높이에서 0.536㎏의 철구(鐵球)를 떨어뜨려 적층면이 깨지거나 파손되지 아니할 것. 이 경우 시편은 한 변이 227㎜ 이상이고 다른 한 변이 130㎜ 이상인 직사각형이어야 한다. 라. 내광성 및 내후성시험 : 시편을 63±1.5℃에서「자외선 카본아크등식 내광성 및 내후성 시험기」(KS B 5548)에 의하여 방사되는 자외선에 102분간 노출시키고 자외선 및 물에 18분간 노출시키는 것을 1싸이클(120분)로 하여 360시간동안 노출시킨 후「플라스틱 및 기타 전기절연재료의 충격저항시험방법」(KS C 2128)의 시험방법A(아이조드형)를 적용하는 충격강도와「섬유 강화 플라스틱 복합 재료-굴곡 물성의 측정」(KS M ISO 14125)에서 정하는 휨강도와 휨탄성율을 측정하여 초기상태 측정치의 80% 이상의 수치를 가질 것 마. 경도시험 :「섬유 강화 플라스틱 복합 재료-굴곡 물성의 측정」(KS M ISO 14125)에서 정하는 방법에 따라 측정하여 경도가 40 이상일 것 ② 제1항의 규정에 따른 성능시험에 있어서 탱크제조자가 자체적으로 시험한 사항이 동항의 기준에 적합한 것으로 인정되거나 기술원으로부터 형식시험을 받은 경우에는 제1항의 시험항목 중 제1호가목의 규정에 따른 기밀시험과 제2호가목의 규정에 따른 수압시험 외의 시험은 면제한다. ③ 제105조제1항의 규정에 따른 이중벽탱크의 구조에 적합하여야 한다. 제39조(강제 이중벽탱크의 성능시험) ① 규칙 별표 8 Ⅱ제6호의 규정에 따른 이중벽탱크의 성능시험 중 강제 이중벽탱크에 대한 것은 다음 각 호에 정하는 기준에 따른다. 1. 탱크본체에 대하여 수압시험을 실시하거나 비파괴시험 및 기밀시험을 실시하여 새거나 변형되지 아니할 것. 이 경우 수압시험은 검지관, 스페이서, 노즐 및 맨홀보호틀을 설치한 후에 실시하여야 한다. 2. 감지층에 20kPa의 공기압을 가하여 10분 동안 유지하였을 때 압력강하가 없을 것 3. 제106조제1항의 규정에 따른 이중벽탱크의 구조에 적합할 것 제40조(시험성적서) 제28조 내지 제39조에 의한 시험을 실시한 자는 별지 제1호서식 내지 별지 제6호서식에 의한 시험성적서를 발행하여 시험신청자에게 교부하여야 한다. 제4장 제조소등의 기술기준 제41조(연소의 우려가 있는 외벽) 규칙 별표 4 Ⅳ제2호의 규정에 따른 연소(延燒)의 우려가 있는 외벽은 다음 각 호의 1에 정한 선을 기산점으로 하여 3m(2층 이상의 층에 대해서는 5m) 이내에 있는 제조소등의 외벽을 말한다. 다만, 방화상 유효한 공터, 광장, 하천, 수면 등에 면한 외벽은 제외한다.〈2007. 12. 3 개정〉 1. 제조소등이 설치된 부지의 경계선 2. 제조소등에 인접한 도로의 중심선 3. 제조소등의 외벽과 동일부지 내의 다른 건축물의 외벽간의 중심선 제42조(특정옥외저장탱크의 지반의 범위) ① 규칙 별표 6 Ⅳ제2호나목1)의 규정에 따른 지반의 범위는 기초의 외측이 지표면과 접하는 선의 범위 내에 있는 지반으로서 지표면으로부터 깊이 15m까지로 한다. ② 규칙 별표 6 Ⅳ제2호나목2)의 규정에 따른 지반의 범위는 다음 각 호와 같다. 1. 깊이의 범위는 지표면으로부터 다음 각목에 정한 것으로 할 것 가. 탱크의 하중을 지지하는 지층이 수평층상(표준관입시험에 의한 표준관입시험치가 20 이상에 상당하는 두께의 수평지층이 존재하고 당해 지층과 지표면의 사이에 쐐기모양의 지층이 존재하지 않는 상태를 말한다. 제43조에서 같다)인 경우에는 지표면으로부터 깊이 15m 나. 가목에 해당하는 지층 외의 것은 규칙 별표 6 Ⅳ제2호나목2)가)의 규정에 따른 탱크 하중에 대한 지지력의 안전율 및 계산침하량을 확보하는데 필요한 깊이 2. 평면의 범위는 다음 식에 의하여 구한 수평거리(당해 거리가 5m 미만인 경우에는 5m, 10m를 초과하는 경우에는 10m)에 특정옥외저장탱크의 반경을 더한 거리를 반경으로 하여 특정옥외저장탱크의 밑판의 중심을 중심으로 한 원의 범위로 할 것 제43조(특정옥외저장탱크의 지반의 지지력의 안전율 및 계산침하량) ① 규칙 별표 6 Ⅳ제2호나목2)가)의 규정에 따른 지지력의 안전율의 수치는 1.5 이상으로 한다 ② 규칙 별표 6 Ⅳ제2호나목2)가)의 규정에 따른 계산침하량의 수치는 탱크의 직경에 따라 다음 표에 정한 수치(탱크 하중을 지지하는 지층이 수평층상인 경우에는 당해 침하량의 3배의 수치) 이하이어야 한다. 제44조(특정옥외저장탱크의 지반의 지정) 규칙 별표 6 Ⅳ제2호나목2)나)의 규정에 따른 기초는 동호라목의 규정에 의하여 성토한 것으로 한다. 제45조(특정옥외저장탱크의 지질의 제한) 규칙 별표 6 Ⅳ제2호나목2)나)의 규정에 따른 지질은 사질토로서 다음 각 호의 1에 해당하는 것으로 한다. 1. 지반의 지질이 다음 각목에 해당하는 것 가. 지하수에 의하여 포화되어 있는 것 나. 입경가적곡선(粒徑加積曲線)에 의한 통과중량백분율의 50%에 상당하는 입경()이 2.0㎜ 이하의 것 다. 다음 중 하나에 해당하는 것 (1) 다음 표에 정한 세립분함유율(0.075㎜의 체를 통과하는 토립자의 함유율을 말한다)의 구분에 따른 표준관입시험치 이하인 것 2. 지표면으로부터 깊이가 20m 이내의 지질이 다음 각목에 해당하는 것 가. 제46조의 식에 의하여 구한 지질의 액상화지수가 5를 초과하는 것 나. 제1호가목 및 나목에 해당하는 것 제46조(특정옥외저장탱크의 지반의 액상화지수 계산방법) 지반의 액상화지수의 계산방법은 다음 식 또는 이와 동등 이상의 정밀성을 갖는 식에 의한다.〈2006. 8. 3 개정〉 제47조(특정옥외저장탱크의 지반의 활동의 안전율) 규칙 별표 6 Ⅳ제2호다목의 규정에 따른 안전율은 1.2 이상의 수치로 한다. 제48조(특정옥외저장탱크의 지반의 성토의 구조) 규칙 별표 6 Ⅳ제2호라목의 규정에 따른 성토의 구조는 다음 각 호와 같다. 1. 두께 0.3m 이하로 균일하게 메울 것 2. 기초견(기초의 상부 중 탱크가 설치된 부분 외의 부분을 말한다. 이하 같다)의 최소폭은 특정옥외저장탱크의 직경이 20m 미만의 것에 있어서는 1m 이상, 20m 이상의 것에 있어서는 1.5m 이상일 것 3. 기초견의 경사도는 1/20 이하이고 기초의 측면의 경사도는 1/2 이하 일 것 4. 기초견 및 기초의 측면은 빗물 등이 침투하지 아니하도록 아스팔트 등으로 보호할 것 5. 메움이 완료된 후에는 성토를 굴삭하지 말 것. 다만, 규칙 별표 6 Ⅳ제2호바목의 규정에 의하여 기초를 보강하기 위한 조치를 하는 경우 등의 필요가 있는 때에는 그러하지 아니하다. 이 경우에 있어서 당해 성토의 되메우는 부분은 성토가 부분적으로 침하하지 않도록 입자가 고른 쇄석 또는 소일시멘트 등으로 메우고 특정옥외저장탱크의 침하를 방지하기 위한 판을 설치하는 등의 조치를 강구 할 것 6. 성토의 표면 마감은 다음 각목에 의할 것 가. 옆판의 외부근방의 표면은 당해 원주상의 10m 이하의 등간격의 점(당해 점의 합계가 8 미만인 경우에는 8점으로 한다) 상호간 고저차의 최고치가 25㎜ 이하이고 인접한 점 상호간의 고저차가 10㎜ 이하 일 것 나. 성토의 표면은 특정옥외저장탱크의 밑판의 중심을 중심으로 하여 반경을 10m씩 증가한 동심원(특정옥외저장탱크의 직경이 40m 이하의 것에 있어서는 당해 특정옥외저장탱크의 반경의 1/2을 반경으로 한 원으로 하며, 직경이 40m를 초과하는 것에 있어서는 가목에 의한 원가의 간격이 10m 미만이 되는 원은 제외한다)을 그리고 각 원주상의 10m 이하의 등간격의 점 상호간 고저차의 최고치가 25㎜ 이하이고 인접한 점 상호간 고저차가 10㎜ 이하 일 것 제49조(특정옥외저장탱크의 지반의 기초의 보강) ① 규칙 별표 6 Ⅳ제2호바목의 규정에 따른 기초를 보강하기 위한 조치는 특정옥외저장탱크의 옆판의 직하 또는 옆판의 외측 근방에 철근콘크리트링을 설치하는 것에 의한다. 다만, 옆판의 직하에 있어서는 쇄석링에 의하는 것도 가능하다 ② 제1항의 조치를 철근콘크리트링에 의하여 행하는 경우에는 다음 각 호에 정한 것에 의하여야 한다. 1. 철근콘크리트링의 높이는 1m 이상 일 것 2. 철근콘크리트링의 상부의 폭은 1m(옆판의 외측 근방에 설치하는 것에 있어서는 0.3m) 이상일 것 3. 콘크리트의 설계기준강도는 21N/㎟ 이상으로 할 것 4. 콘크리트의 허용압축응력도는 7N/㎟ 이상으로 할 것 5. 콘크리트의 허용굽힘인장응력도는 0.3N/㎟ 이상으로 할 것 6. 철근의 허용응력도는「철근콘크리트용봉강」(KS D 3504)의 규격에 적합하거나 또는 이와 동등 이상의 성능이 있을 것〈2007. 12. 3 개정〉 7. 옆판의 직하에 설치하는 철근콘크리트링에는 당해 철근콘크리트링의 내부에 침투한 물을 배제하기 위한 배수구를 설치하고 당해 철근콘크리트링의 상부와 특정옥외저장탱크의 저부와의 사이에 완충재를 설치할 것 ③ 제1항의 조치를 쇄석링에 의하여 행하는 경우에는 다음 각 호에 정한 것에 의한다. 1. 쇄석링의 높이 및 상부의 폭은 2m 이상 일 것 2. 쇄석링에 사용되는 쇄석은 최대입경이 50㎜ 이하이고, 충분한 메움이 될 수 있도록 입자가 고른 것일 것 ④ 제1항의 규정에 따른 방법으로 보강하는 것이 현장상황에 적합하지 아니한 경우에는 이와 동등 이상의 다른 방법으로 할 수 있다. 제50조(특정옥외저장탱크의 저장 위험물의 비중) 특정옥외저장탱크에 저장하는 위험물의 중량에 있어서 당해 저장위험물의 비중이 1.0에 달하지 않는 경우에는 당해 비중을 1.0으로 계산한다. 제51조(특정옥외저장탱크의 지지력의 계산방법) 특정옥외저장탱크의 지반의 지지력의 계산방법은 다음 각 호의 식 또는 이와 동등 이상의 정밀성을 갖는 식에 의한다. 다만, 제49조제2항 및 제3항의 규정에 따른 특정옥외저장탱크의 옆판의 직하에 설치하는 철근콘크리트링 또는 쇄석링(쇄석링의 상부가 당해 탱크의 옆판의 내측에서 2m 이상 밖으로 나가 있는 것에 한한다)을 설치하는 경우에는 제1호의 식에 의한다. 제52조(특정옥외저장탱크의 침하량의 계산방법) 특정옥외저장탱크의 지반의 침하량의 계산방법은 점성토층에 있어서는 제1호의 식 또는 이와 동등 이상의 정밀성을 갖는 식에 의하고 사질토층에 있어서는 제2호의 식 또는 이와 동등 이상의 정밀성을 갖는 식에 의한다. 제53조(특정옥외저장탱크의 활동의 계산방법) 특정옥외저장탱크의 지반의 활동(滑動)의 계산방법은 다음 식 또는 이와 동등 이상의 정밀성을 갖는 식에 의한다. 제54조(특정옥외저장탱크의 기초 및 지반에 관계된 시험) 규칙 별표 6 Ⅳ제4호의 규정에 따른 시험은 다음 각 호와 같다. 1. 규칙 별표 6 Ⅳ제2호나목3)의 규정에 따른 지반의 견고성을 확인하기 위한 시험 2. 규칙 별표 6 Ⅳ제2호라목의 규정에 따른 기초의 견고성을 확인하기 위한 시험 3. 제49조제3항제3호의 규정에 의한 평판재하시험 제55조(특정옥외저장탱크의 허용응력) ① 규칙 별표 6 Ⅶ제2호가목의 규정에 따른 본체에 발생하는 허용응력은 다음 각 호와 같다 1. 주하중에 의한 허용응력은 다음 표에 의할 것 2. 주하중과 풍하중 또는 지진의 영향과의 조합에 의한 허용응력은 제1호에 의한 허용응력에 1.5를 곱한 수치로 할 것 ② 〈2009. 3. 17 삭제〉 제56조(특정옥외저장탱크의 보유수평내력등의 계산방법) 규칙 별표 6 Ⅶ제2호나목 후단의 규정에 따른 보유수평내력 및 필요보유수평내력의 계산방법은 다음 각 호와 같다. 1. 보유수평내력은 다음 식에 의할 것 2. 필요보유수평내력은 다음 식에 의할 것 제57조(특정옥외저장탱크의 옆판등의 최소두께 등) 규칙 별표 6 Ⅶ제2호다목의 규정에 따른 옆판, 밑판 및 지붕의 최소두께와 에뉼러판의 너비 및 최소두께는 다음 각 호와 같다. 1. 옆판의 최소두께는 다음 표에 의할 것 2. 밑판의 최소두께는 특정옥외저장탱크의 용량이 1,000㎘ 이상 10,000㎘ 미만의 것에 있어서는 8㎜로 하고, 10,000㎘ 이상의 것에 있어서는 9㎜로 할 것. 다만, 저장하는 위험물의 성상 등에 따라 밑판이 부식할 우려가 없다고 인정되는 경우에는 당해 밑판의 두께를 감소할 수 있다. 3. 지붕의 최소 두께는 4.5㎜로 할 것 4. 에뉼러판의 옆판외면에서 바깥으로 연장하는 최소길이, 옆판내면에서 탱크중심부로 연장하는 최소길이 및 최소두께는 다음 표에 의할 것 제58조(특정옥외저장탱크의 주하중 및 종하중) 특정옥외저장탱크에 관계된 주하중 및 종하중(제59조 및 제60조에 정한 것은 제외한다)의 계산방법은 다음 각 호에 의한다. 1. 특정옥외저장탱크의 자중은 당해 특정옥외저장탱크의 강재의 비중을 7.85로 계산할 것 2. 저장하는 위험물의 중량에 있어서는 당해 저장하는 위험물의 비중이 1.0에 달하지 아니하는 때는 당해 비중을 1.0으로 계산할 것 4. 적설하중은 적설량이 1㎡당 1㎝에 19.6N 이상으로 계산할 것 제59조(특정옥외저장탱크의 풍하중 등) ① 특정옥외저장탱크에 관계된 풍하중의 계산방법은 다음 각 호에 의한다 1. 1㎡당 풍하중은 다음 식에 의할 것 2. 제1호의 규정에 불구하고 다음 각목의 규정에 따른 경우에는 해당 각목에 정한 것에 의할 것 가. 해안, 하안, 산지 등 강풍을 받는 우려가 있는 장소에 설치하는 탱크의 풍하중 : 1㎡당 2.05kN 나. 원통형탱크로서 지반면으로부터의 높이가 25m 이상인 것의 풍하중 : 1㎡당 2.05kN 다. 원통형탱크 외의 탱크로서 지반면으로부터의 높이가 25m 이상인 것의 풍하중 : 1㎡당 2.94kN ② 특정옥외저장탱크에 보강링(windguard)을 설치하는 경우에는 단면계수등의 계산방법은 다음 각 호에 의한다. 1. 보강링의 필요단면계수는 특정옥외저장탱크의 옆판의 최상부에 설치하는 것(이하 "상부보강링"이라 한다)에 있어서는 가목의 식에 의하여, 상부보강링 외의 것(이하??중간보강링"이라 한다)에 있어서는 나목의 식에 의하여 구한 수치에서 설계에 관계된 상부보강링 또는 중간보강링의 형상을 고려하여 제2호에 의하여 구한 단면계수의 수치를 뺀 수치를 초과하는 수치로 할 것 2. 제1호에 의하여 빼야할 단면계수의 수치는 다음 각목에 의할 것 가. 상부보강링에 있어서는 당해 상부보강링의 부착 폭에 당해 상부보강링을 부착한 위치의 상방 및 하방으로 각각 옆판 두께의 16배에 상당하는 수치를 더한 수치(상부보강링의 부착위치에서 옆판의 최상단까지의 간격이 당해 옆판 두께의 16배 미만인 경우는 당해 부착폭에 당해 간격과 당해 상부보강링을 부착한 위치의 하단으로 옆판 두께의 16배에 상당하는 수치를 더한 수치)를 폭으로 하는 옆판의 판두께 방향의 단면계수의 수치 나. 중간보강링에 있어서는 당해 중간보강링 부착 폭에 당해 중간보강링을 부착한 위치의 상방 및 하방으로 다음 식에 의하여 구한 수치를 더한 수치를 폭으로 하는 옆판의 판두께 방향의 단면계수의 수치 3. 중간보강링의 설치위치는 다음 식에 의할 것 제60조(특정옥외저장탱크의 지진의 영향) ① 특정옥외저장탱크에 관계된 지진의 영향은 다음 각 호에 규정한 지진동(地震動)에 의한 관성력 등에 의하여 발생하는 영향을 말한다 1. 수평방향 및 수직방향 지진동에 의한 탱크본체 관성력 2. 수평방향 및 수직방향 지진동에 의한 옆판부에 작용하는 동액압(動液壓) 3. 수평방향 지진동에 의한 저부수평력 4. 수평방향 지진동에 의한 옆판부의 모멘트 5. 수평방향 지진동에 의한 밑판부의 모멘트 6. 액면요동(液面搖動)에 의한 옆판부에 작용하는 동액압(動液壓) 7. 액면요동에 의한 저부수평력 8. 액면요동에 의한 옆판부의 모멘트 9. 액면요동에 의한 밑판부의 모멘트 ② 지진 영향에 관한 특정옥외저장탱크의 설계진도 계산방법은 다음 각 호에 의한다. 1. 설계수평진도는 다음 식에 의할 것 가. 지역별보정계수 나. 지반별보정계수 다. 특정옥외저장탱크의 고유주기에 따른 응답배율 2. 설계수직진도는 설계수평진도의 30% 이상으로 할 것 3. 액면요동의 설계수평진도는 다음 식에 의할 것 제61조(특정옥외저장탱크의 옆판의 두께 계산방법) 특정옥외저장탱크의 옆판두께는 다음 식에 의하여 구한 수치(옆판 최하단에 있어서는 당해 수치에 1.18을 곱한 수치)에 부식여유두께를 더한 수치로 한다. 제62조(특정옥외저장탱크의 용접시공방법확인시험의 방법 등) ① 규칙 별표 6 Ⅶ제3호 후단의 규정에 따른 특정옥외저장탱크의 용접시공방법확인시험의 방법은 다음 각 호와 같다 1. 용접시공방법확인시험은 특정옥외저장탱크에 사용된 강판, 당해 탱크의 공사에 사용된 용접재료, 용접방법등의 조합이 동일한 용접조건 또는 이에 준하는 것에 의하여 행할 것 2. 용접시공방법확인시험은 맞대기용접 또는 필렛용접에 의하여 용접을 한 재료로부터 시험편을 채취하여 단면매크로시험 및 다음 각목에 정한 기계시험을 행할 것 가. 맞대기용접의 시험방법은 다음 (1) 내지 (3)에 의할 것 (1) 인장시험은「융착금속의 인장 및 충격시험」(KS B 0821)에 의할 것 (2) 굽힘시험은「금속재료 용접부의 파괴시험-굽힘시험」(KS B 0832)에 의할 것 (3) 충격시험(모재에 충격치의 규격이 있는 이음에 한한다)은「융착금속의 인장 및 충격시험」(KS B 0821)에 의할 것 나. T형필렛용접의 시험방법은「T형필렛용접이음의 굽힘시험방법」(KS B 0844)에 의할 것 다. 겹침필렛용접의 시험방법은 가목(1)에 정한 인장시험에 의할 것 ② 규칙 별표 6 Ⅶ제3호 후단의 규정에 따른 특정옥외저장탱크의 용접시공방법확인시험의 기준은 다음 각 호에 의한다. 1. 단면매크로시험에 있어서는 용입불량 및 갈라짐이 없을 것 2. 맞대기용접이음의 인장시험에 있어서는 시험편의 인장강도가 모재의 규격인장강도의 최소치 이상일 것 3. 겹침필렛용접이음의 인장시험에 있어서는 시험편의 인장강도가 모재의 규격인장강도의 최소치의 50% 이상일 것 4. 맞대기용접이음의 굽힘시험에 있어서는 시험편의 굽혀진 부분의 외측 표면에 다음 결함이 생기지 아니할 것 가. 하나의 갈라짐(가장자리에 생기는 작은 갈라짐을 제외한다)의 길이가 3㎜ 이상의 것 나. 갈라진 길이의 합계가 7㎜를 초과하는 것 다. 갈라짐 및 기공(氣孔)의 개수의 합계가 10을 초과하는 것 5. T형필렛용접이음의 굽힘시험에 있어서는 굽힘각도가 각각 15°가 될 때까지 시험편에 갈라짐이 생기지 아니할 것 6. 충격시험에 있어서는 흡수에너지가 다음 표의 모재의 규격에 따라 정한 수치 이상 일 것 제63조(특정옥외저장탱크의 부상지붕등의 구조) 특정옥외저장탱크의 부상지붕 및 저부의 구조는 제55조 내지 제62조의 규정에 의하는 것 외에 다음 각 호에 의하여야 한다. 1. 부상지붕의 구조는 다음 각목에 의할 것 가. 부상지붕은 당해 부상지붕의 부상부분이 칸막이판에 의하여 완전히 구획되고 당해 칸막이판으로 구획된 실(이하 이 호에서 "실"이라 한다)이 1매판구조의 부상지붕에 있어서는 상호 인접한 2개의 실 및 당해 부상지붕의 부상부분 외의 부분이 파손된 경우에, 2매판구조의 부상지붕에 있어서는 상호 인접한 2개의 실이 파손된 경우에 침하하지 아니하도록 할 것 나. 부상지붕의 부력계산에 있어서는 저장하는 위험물의 비중이 0.7 이상인 경우에는 당해 비중을 0.7로 하여 계산 할 것 다. 부상지붕은 당해 부상지붕 위에 적어도 250㎜에 상당한 물이 체류한 경우에 침하하지 아니하도록 할 것 라. 실에는 맨홀을 설치하고, 당해 맨홀은 다목에 규정한 물의 체류가 있는 경우에도 당해 맨홀을 통하여 실내로 물이 침투하지 아니하는 구조로 하고 당해 맨홀의 뚜껑은 바람 등에 의하여 이탈되지 아니하도록 할 것 마. 부상지붕에는 당해 특정옥외저장탱크를 설치한 지역의 강우량에 따라 필요한 배수능력을 가진 배수설비(저장하는 위험물이 부상지붕 위로 유출하는 것을 방지 할 수 있는 장치를 설치한 것에 한한다)를 설치하고 당해 배수설비가 정상의 기능을 하지 아니하는 경우 또는 당해 배수설비의 배수능력을 초과한 강우가 있는 경우에 배수를 할 수 있는 비상배수설비(저장하는 위험물이 부상지붕 위로 유출하는 것을 방지 할 수 있는 장치를 설치한 것에 한한다)를 설치할 것. 이 경우에 있어서 특정옥외저장탱크의 직경이 40m 이하의 것에 있어서는 구경이 80㎜ 이상의 배수관을, 직경이 40m를 초과하는 것에 있어서는 구경이 100㎜ 이상의 배수관을 각각 1개 이상 설치하여야 한다. 바. 부상지붕에는 부상지붕이 지주로 지지되는 경우에 있어서는 위험물의 출입에 의하여 지붕이 파손되지 아니하도록 필요한 통기관 등을 설치할 것 사. 부상지붕에는 당해 부상지붕을 항상 특정옥외저장탱크의 중심 위치에 유지하고 당해 부상지붕의 회전을 방지하기 위한 기구를 설치 할 것 아. 부상지붕의 테두리는 신축성이 있고 옆판에 밀착하는 성능을 가진 재료로 피복할 것 자. 부상지붕 위에 설치되어 있는 가동사다리, 회전방지설비, 액면측정관, 부상지붕의 테두리 피복등의 활동(滑動)부분에 사용하는 재료 또는 구조는 발화의 우려가 없는 것으로 할 것 2. 특정옥외저장탱크의 저부에는 지진 등에 의하여 당해 탱크의 저부를 손상할 우려가 있는 것을 설치하지 아니할 것. 다만, 수평 및 수직의 진동에 대하여 안전조치를 강구한 경우에는 그러하지 아니하다. 제64조(특정옥외저장탱크 및 준특정옥외저장탱크의 재료의 규격 등) ⓛ규칙 별표 6 Ⅵ제1호의 규정에 따른 특정옥외저장탱크 및 준특정옥외저장탱크의 재료의 규격은 다음 각 호에 정한 것 또는 이와 동등 이상의 것으로 한다. 〈2005. 8. 22 개정〉〈2015. 5. 6 개정〉 1. 강판은「일반구조용압연강재」(KS D 3503)(SS400 관련되는 규격에 한한다),「용접구조용압연강재」(KS D 3515),「압력용기용강판」(KS D 3521) 또는「용접구조용내후성열간압연강재」(KS D 3529) 2. 구조용형강은「일반구조용압연강재」(KS D 3503)(SS400과 관련된 규격에 한한다) 또는「용접구조용압연강재」(KS D 3515) 3. 강관은「배관용탄소강관」(KS D 3507),「압력배관용탄소강관」(KS D 3562)(SPPS38과 관련되는 규격에 한한다),「일반 구조용 탄소 강관」(KS D 3566)(STK400과 관련되는 규격에 한한다),「배관용아크용접탄소강강관」(KS D 3583) 또는「저온 배관용 탄소 강관」(KS D 3569)(SPLT 39와 관련되는 규격에 한한다) 4. 플랜지는「일반구조용압연강재」(KS D 3503)(SS400과 관련되는 규격에 한한다),「탄소강단강품」(KS D 3710)(SF390A 또는 SF440A 관련되는 규격에 한한다) 또는「기계구조용탄소강재」(KS D 3752) (SM20C 또는 SM25C와 관련되는 규격에 한한다) ② 규칙 별표 6 Ⅵ제2호의 규정에 따른 특정옥외저장탱크의 용접부에 대한 비파괴시험 등의 방법 및 기준은 제32조 내지 제36조에 따른다. 제65조(준특정옥외저장탱크의 지반의 범위) ① 규칙 별표 6 Ⅴ제3호나목1)의 규정에 따른 지반의 범위는 기초의 외측이 지표면과 접하는 선의 범위 내에 있는 지반으로 한다 ② 규칙 별표 6 Ⅴ제3호나목2)의 규정에 따른 지반의 범위는 5m에 준특정옥외저장탱크의 반경을 더한 거리를 반경으로 하여 당해 준특정옥외저장탱크의 밑판의 중심을 중심으로 한 원의 범위로 한다. 제66조(준특정옥외저장탱크의 지지력의 안전율) 규칙 별표 6 Ⅴ제3호나목2)가)의 규정에 따른 지지력의 계산방법은 제51조제1호의 식에 의하며 그 안전율의 수치는 3 이상으로 한다. 제67조(준특정옥외저장탱크의 계산침하량) 규칙 별표 6 Ⅴ제3호나목2)가)의 규정에 따른 계산침하량의 계산방법은 제52조의 식에 의하며 그 계산침하량은 0.15m 이하로 한다. 다만, 최고액면높이가 탱크 내경보다 큰 경우에 있어서의 계산침하량은 다음 식에 의한다. 제68조(준특정옥외저장탱크의 지질의 제한) 규칙 별표 6 Ⅴ제3호나목2)나)의 규정에 따른 지질은 사질토로서 다음 각 호의 1에 해당하는 것으로 한다. 1. 지표면으로부터 깊이가 3m 이내의 지질이 다음 각목에 해당하는 것 가. 지하수에 의하여 포화되어 있는 것 다. 다음 중 하나에 해당하는 것 (1) 다음 표에 정한 세립분함유율(0.075㎜의 체를 통과하는 토립자의 함유율을 말한다)의 구분에 따른 표준관입시험치 이하인 것 2. 지표면으로부터 깊이가 20m 이내의 지질이 다음 각목에 해당하는 것 가. 제46조의 식에 의하여 구한 지질의 액상화지수가 5를 초과하는 것 나. 제1호 가목 및 나목에 해당하는 것 제69조(준특정옥외저장탱크의 기초의 보강) 규칙 별표 6 Ⅴ제3호나목2)나)의 규정에 따른 기초의 구조는 다음 각 호의 1에 해당하는 것으로 한다. 1. 국부적인 침하를 방지할 수 있는 철근콘크리트스라브를 가지는 것 2. 국부적인 침하를 방지할 수 있는 일체구조의 철근콘크리트링을 옆판의 직하에 가지는 것 3. 국부적인 활동(滑動)을 방지할 수 있는 일체구조의 철근콘크리트링을 옆판의 외측에 가지는 것 제70조(준특정옥외저장탱크의 활동의 안전율) 규칙 별표 6 Ⅴ제3호다목의 규정에 따른 안전율은 1.2 이상의 수치로 한다. 이 경우에 안전율은 제53조에 정한 계산방법에 의한다. 제71조(준특정옥외저장탱크의 기초의 구조와 주하중 및 종하중) ① 규칙 별표 6 Ⅴ제3호라목 및 마목의 규정에 따른 기초는 다음 각 호와 같다. 1. 두께 0.3m 이하로 균일하게 메울 것 2. 기초견의 경사도는 1/20 이하이고 기초의 측면의 경사도는 1/2 이하 일 것 3. 기초견 및 기초의 측면은 빗물 등이 침투하지 아니하도록 아스팔트 등으로 보호할 것 ② 준특정옥외저장탱크에 관계된 주하중 및 적설하중, 풍하중, 지진의 영향 등의 종하중의 계산방법은 제58조제1호ㆍ제3호ㆍ제4호, 제59조제1항 및 제60조제1항제1호 내지 제5호ㆍ동조제2항제1호ㆍ제2호의 규정을 준용한다. 이 경우 저장하는 위험물의 중량에 있어서는 당해 저장하는 위험물의 실비중에 기초하여 계산할 수 있다. 제72조(준특정옥외저장탱크의 허용응력) 규칙 별표 6 Ⅷ제2호나목 및 다목의 규정에 따른 허용응력은 다음 표와 같다. 제73조(준특정옥외저장탱크의 보유수평내력등의 계산방법) 규칙 별표 6 Ⅷ제3호의 규정에 따른 보유수평내력 및 필요보유수평내력의 계산방법은 제56조를 준용한다. 제74조(옥외저장탱크의 지진동에 의한 관성력 및 풍하중의 계산방법) 규칙 별표 6 Ⅵ제3호나목의 규정에 따른 지진동에 의한 관성력 및 풍하중의 계산방법은 다음 각 호와 같다. 1. 지진동에 의한 관성력은 탱크의 자중과 당해 탱크에 저장하는 위험물의 중량의 합에 설계수평진도를 곱하여 구할 것. 이 경우에 설계수평진도는 다음 식에 의하여 구한다. 2. 풍하중은 제59조제1항에 의할 것 제75조(지중탱크의 설치장소의 제한) 규칙 별표 6 ⅩⅡ제2호가목의 규정에 따른 장소는 다음 각 호와 같다. 1. 「수도법」에 의한 수도시설(위험물의 유입의 우려가 있는 것에 한한다)로부터 수평거리 300m의 범위내의 장소 2. 지하철, 지하터널 또는 지하가 기타 지하공작물(당해 지중탱크에 관계된 갱도 등의 지하공작물을 제외한다)로부터 수평거리가 지중탱크 수평단면의 내경의 1/2 또는 지중탱크 밑판의 윗면에서 지반면까지의 탱크 높이 중 큰 것과 같은 거리의 범위내의 장소 제76조(지중탱크의 지반의 범위) 규칙 별표 6 ⅩⅡ제2호라목2)나)의 규정에 따른 지반의 범위는 다음 각 호와 같다. 1. 깊이의 범위는 탱크의 저부(제84조제3호에 정하는 배수층을 설치하는 경우에 있어서는 배수층의 아랫면. 이하 이 조에 같다)로부터 다음 각목에 정한 것으로 할 것 가. 지중탱크의 하중을 지지하는 지층이 수평층상인 경우에는 탱크의 저부로부터 깊이 15m 나. 가목에 해당하는 지층 외의 것은 규칙 별표 6 ⅩⅡ제2호라목2)나)의 규정에 따른 지중탱크 하중에 대한 지지력의 안전율 및 계산침하량을 확보하는데 필요한 깊이 2. 평면의 범위는 다음 식에 의하여 구한 수평거리(당해 거리가 5m 미만인 경우에는 5m, 10m를 초과하는 경우에는 10m)에 지중탱크의 반경을 더한 거리를 반경으로 하여 지중탱크의 밑판의 중심을 중심으로 한 원의 범위로 할 것 제77조(지중탱크의 지지력의 안전율) 규칙 별표 6 ⅩⅡ제2호라목2)나)의 규정에 따른 안전율의 수치는 3이상으로 한다. 제78조(지중탱크의 계산침하량) 규칙 별표 6 ⅩⅡ제2호라목2)나)의 규정에 따른 계산침하량의 수치는 당해 탱크의 직경에 대한 침하차(탱크밑판 중심부의 침하량과 옆판하단의 침하량의 차의 최대치를 말한다)의 비율이 1/600 이하이어야 한다. 제79조(지중탱크의 지반의 범위) 규칙 별표 6 ⅩⅡ제2호라목2)라)의 규정에 따른 지반의 범위 중 깊이의 범위는 지반면에서부터 탱크 저부의 15m 아래까지로 하며, 평면의 범위는 당해 탱크의 반경에 10m를 더한 거리를 반경으로 하여 탱크 밑판의 중심을 중심으로 한 원의 범위로 한다. 제80조(지중탱크의 지반의 지질의 제한) 규칙 별표 6 ⅩⅡ제2호라목2)라)의 규정에 따른 지반의 지질은 다음 각 호의 1에 해당하는 것으로 한다. 1. 지반의 지질이 다음 각목에 해당하는 것 가. 지하수에 의하여 포화되어 있는 것 다. 다음 중 하나에 해당하는 것 (1) 다음 표에 정한 세립분함유율(0.075㎜의 체를 통과하는 토립자의 함유율을 말한다)의 구분에 따른 표준관입시험치 이하인 것 2. 지표면으로부터 깊이가 20m 이내의 지질이 다음 각목에 해당하는 것 가. 제46조의 식에 의하여 구한 지질의 액상화지수가 5를 초과하는 것 나. 제1호 가목 및 나목에 해당하는 것 제81조(지중탱크의 지반의 활동의 안전율) 규칙 별표 6 ⅩⅡ제2호라목2)마)의 규정에 따른 지반의 활동의 안전율은 1.3 이상의 수치로 한다. 제82조(지중탱크의 인공지반) 규칙 별표 6 ⅩⅡ제2호라목2)바)의 규정에 따른 인공지반의 기준은 다음 각 호와 같다. 1. 인공지반은 사질토 또는 이것과 동등 이상의 견고성을 가진 것을 이용하여 충분히 다질 것 2. 인공지반의 높이는 주변의 재래지반면(지중탱크를 설치하기 이전의 지반을 말한다. 이하 같다)으로부터 10m 이하에 있을 것 3. 인공지반의 경사면의 경사도는 5/9 이하일 것 4. 인공지반의 상부의 폭은 10m와 주변의 재래지반면으로부터 지중탱크의 인공지반까지 높이의 2배의 수치 중 큰 것과 같은 수치로 할 것 5. 인공지반의 경사면에는 높이 7m마다 폭 1m 이상의 소단(小段, 경사면의 붕괴를 방지하기 위하여 경사면에 설치하는 수평영역을 말한다)을 설치할 것 제83조(지중탱크의 재료의 규격) 규칙 별표 6 ⅩⅡ제2호마목2)의 규정에 따른 지중탱크의 재료의 규격은 다음 각 호와 같다.〈2015. 5. 6 개정〉 1. 시멘트에 있어서는「포틀랜드시멘트」(KS L 5201),「고로슬래그시멘트」(KS L 5210) 또는「플라이 애시 시멘트」(KS L 5211) 2. 철근콘크리트 또는 프리스트레스트콘크리트의 철근에 있어서는「철근콘크리트용 봉강」(KS D 3504)(SD50에 관한 규격은 제외한다) 3. 프리스트레스트콘크리트의 PC강재에 있어서는「PC강선 및 PC강연선」(KS D 7002) 또는「PC강봉」(KS D 3505) 4. 강재(제2호에 정한 것을 제외한다)에 있어서는 제64조를 준용하는 외에,「기계구조용탄소강재」(KS D 3752)(SM20C 및 SM25C에 관한 규격에 한한다),「기계구조용 합금강 강재」(KS D 3867)(SCM435에 관한 규격에 한한다),「기초용 강관 말뚝」(KS F 4602),「H형강말뚝」(KS F 4603) 또는「열간압연강널말뚝」(KS F 4604) 5. 골재는 청정성, 견고성, 내구성 및 적당한 입도를 가진 것. 다만, 콘크리트를 사용하는 골재는 콘크리트 부재의 수치와 철근 등의 배치에 적합한 최대길이 및 적당한 입도를 가지고 콘크리트의 품질에 악영향을 주는 유해물이 포함되지 아니하여야 한다. 제84조(지중탱크의 양수설비) 규칙 별표 6 ⅩⅡ제2호마목3) 단서의 규정에 따른 양수설비의 기준은 다음 각 호와 같다. 1. 양수설비는 유공관(有孔管), 집수조등의 집수장치, 배수층 및 펌프, 전동기, 배관 등의 양수장치에 의하여 구성하고 밑판에 양압력이 생기지 아니하는 기능을 가진 것으로 할 것 2. 양수설비의 집수장치는 다음 각목에 의할 것 가. 유공관은 배수층 내에 설치하되 당해 배수층의 표면의 각 부분으로부터 10m 이내에 있도록 배치할 것 나. 집수조는 지중탱크의 주위에 4개소 이상 균등히 설치할 것 3. 지중탱크의 밑판 전면의 아래에는 다음 각 호에 정한 기준에 적합한 배수층을 설치할 것 가. 배수층은 입도분포가 적절한 쇄석을 다져서 적절한 침투성능을 가질 것 다. 배수층의 두께는 설계용수량(湧水量)의 72시간 분에 상당하는 수량을 확보할 수 있는 두께에, 50㎝와 설계용수량의 36시간 분에 상당하는 수량을 확보할 수 있는 두께 중 큰 것을 더한 두께 이상으로 할 것 라. 배수층에는 지중탱크의 밑판 중앙부의 수위를 측정하기 위한 장치를 설치할 것 4. 양수설비의 양수장치는 다음 각목에 의할 것 가. 양수장치는 집수조마다 설치할 것 나. 각 양수장치의 양수능력의 합은 설계용수량의 3배 이상으로 할 것 5. 양수설비는에는 양수장치가 고장 난 경우에도 계속해서 양수할 수 있도록 충분한 능력을 가진 예비 양수장치 및 비상용동력원을 설치할 것 제85조(지중탱크의 허용응력) ① 규칙 별표 6 ⅩⅡ제2호마목4)가)의 규정에 따른 허용응력은 다음 각 호와 같다 1. 콘크리트(제2호에 정한 것을 제외한다)의 허용굽힘압축응력은 설계기준강도(21N/㎟ 이상일 것)를 3으로 나누어 얻은 수치로 할 것 2. 프리스트레스트콘크리트 부재를 사용한 콘크리트의 허용굽힘압축응력 및 허용굽힘인장응력은 다음 표에 의할 것 3. 강재(제5호 및 제6호에 정한 것을 제외한다. 제4호에서 같다)의 허용인장응력은 재료의 규격최소항복점 또는 0.2%내력(耐力)의 60%의 수치로 할 것 4. 강재의 허용압축응력은 허용인장응력을 기본으로 하여 좌굴을 고려한 수치로 할 것 5. 프리스트레스트콘크리트 부재에 있어서 PC강재의 허용인장응력은 PC강재의 인장강도의 60%의 수치, PC강재의 규격최소항복점과 0.2%내력의 75%의 수치 중 작은 수치로 할 것. 다만, 프리스트레싱중에 있어서는 PC강재의 인장강도의 80%의 수치, PC강재의 규격최소항복점과 0.2%내력의 90%의 수치 중 작은 수치로 할 수 있고, 프리스트레싱 직후에 있어서는 PC강재의 인장강도의 70%의 수치, PC강재의 규격최소항복점과 0.2%내력의 85%의 수치 중 작은 수치로 할 수 있다. 6. 철근콘크리트 부재 또는 프리스트레스트콘크리트 부재에 있어서 철근의 허용인장응력은「철근콘크리트용 봉강」(KS D 3504)(SD50에 관계된 규격을 제외한다)의 규격 중 SR24를 사용하는 경우에는 140N/㎟, SD30A 또는 SD30B를 사용하는 경우에는 180N/㎟, SD35를 사용하는 경우에는 200N/㎟, SD40을 사용하는 경우에는 210N/㎟으로 할 것 ② 제1항제1호ㆍ제3호ㆍ제4호 및 제6호의 허용응력에 있어서 다음 각 호에 정한 경우에는 제1항에 정한 허용응력의 수치에 각각 당해 각 호에 정한 할증계수를 곱하여 얻은 수치로 할 수 있다. 1. 지중탱크에 작용하는 다음 각목에 정한 하중을 동시에 고려하는 경우에는 1.15(단, 지붕에 대해서는 1.0으로 한다) 가. 지중탱크 및 그 부속설비의 자중 나. 저장하는 위험물의 중량 다. 저장하는 위험물의 액압 라. 토압, 지하수압 및 양압력 마. 적설하중 바. 콘크리트의 건조ㆍ수축 및 크립(Creep)의 영향 사. 온도변화의 영향 2. 제1호가목 내지 마목에 정한 하중 및 지진의 영향을 동시에 고려하는 경우에는 1.50 3. 제1호가목 내지 사목에 정한 하중 및 지진의 영향을 동시에 고려하는 경우에는 1.65(단, 지붕에 대해서는 1.50으로 한다) 제86조(지중탱크의 최소두께) 규칙 별표 6 ⅩⅡ제2호마목4)나)의 규정에 따른 옆판 및 밑판의 최소두께는 50㎝ 이상으로 한다. 제87조(지중탱크의 지붕의 구조) 규칙 별표 6 ⅩⅡ제2호마목4)다)의 규정에 따른 지붕의 구조는 다음 각 호와 같다. 1. 부상지붕은 당해 부상지붕의 부상부분이 칸막이판에 의하여 완전히 구획되고 당해 칸막이판으로 구획된 실(이하 이 호에서 "실"이라 한다)이 상호 인접한 2의 실이 파손된 경우에 침하하지 아니하도록 할 것 2. 부상지붕의 부력계산에 있어서는 저장하는 위험물의 비중이 0.7 이상인 경우에는 당해 비중을 0.7로 하여 계산 할 것 3. 부상지붕은 당해 부상지붕 위에 적어도 300㎜에 상당한 물이 체류한 경우에 침하하지 아니하도록 할 것 4. 실에는 맨홀을 설치하고, 당해 맨홀은 제3호에 규정한 물의 체류가 있는 경우에도 당해 맨홀을 통하여 실내로 물이 침투하지 아니하는 구조로 하고 당해 맨홀의 뚜껑은 바람 등에 의하여 이탈되지 아니하도록 할 것 5. 부상지붕에는 당해 특정옥외저장탱크를 설치한 지역의 강우량에 따라 필요한 배수능력을 가진 배수설비(저장하는 위험물이 부상지붕 위로 유출하는 것을 방지 할 수 있는 장치를 설치한 것에 한한다)를 설치하고 당해 배수설비가 정상의 기능을 하지 아니하는 경우 또는 당해 배수설비의 배수능력을 초과한 강우가 있는 경우에 배수를 할 수 있는 비상배수설비(저장하는 위험물이 부상지붕 위로 유출하는 것을 방지 할 수 있는 장치를 설치한 것에 한한다)를 설치할 것. 이 경우에 있어서 특정옥외저장탱크의 직경이 40m 이하의 것에 있어서는 구경이 80㎜ 이상의 배수관을, 직경이 40m를 초과하는 것에 있어서는 구경이 100㎜ 이상의 배수관을 각각 1개 이상 설치하여야 한다. 6. 부상지붕에는 부상지붕이 지주로 지지되는 경우에 있어서는 위험물의 출입에 의하여 지붕이 파손되지 아니하도록 필요한 통기관 등을 설치할 것 7. 부상지붕에는 당해 부상지붕을 항상 특정옥외저장탱크의 중심 위치에 유지하고 당해 부상지붕의 회전을 방지하기 위한 기구를 설치 할 것 8. 부상지붕의 테두리는 신축성이 있고 옆판에 밀착하는 성능을 가진 재료로 피복할 것 9. 부상지붕 위에 설치되어 있는 가동사다리, 회전방지설비, 액면측정관, 부상지붕의 테두리 피복 등의 활동(滑動)부분에 사용하는 재료 또는 구조는 발화의 우려가 없는 것으로 할 것 10. 지붕의 최소두께는 용량이 1,000㎘ 미만인 지중탱크에 있어서는 3.2㎜ 이상이고, 용량이 1,000㎘ 이상인 지중탱크에 있어서는 4.5㎜ 이상일 것 11. 지붕은 3시간 이상의 내화성능을 가질 것 12. 지붕에 관계된 용접부는 제32조 내지 제36조에 정한 시험에 의한 결과가 해당 조에 정한 기준에 적합할 것 제88조(지중탱크의 누액방지판의 구조) 규칙 별표 6 ⅩⅡ제2호마목4)라)의 규정에 따른 누액방지판의 구조는 다음 각 호와 같다. 1. 누액방지판은 두께 4.5㎜ 이상의 강판으로 할 것 2. 누액방지판의 용접은 다음 각목에 의할 것 가. 누액방지판의 용접은 맞대기용접으로 할 것. 다만, 밑판의 내측에 설치하는 누액방지판의 두께가 9㎜ 이하인 것에 대하여는 필렛용접법으로 할 수 있다. 이 경우에 누액방지판과 누액방지판이 접하는 면에는 당해 용접부의 강도에 유해한 영향을 주는 간극이 없어야 한다. 나. 필렛용접의 사이즈(부등 사이즈가 되는 경우에는 작은 쪽의 사이즈를 말한다)의 크기는 다음 식에 의하여 구한 수치로 할 것 3. 누액방지판은 침하 등에 의한 지중탱크 본체의 변위영향을 흡수할 수 있는 것으로 할 것 4. 누액방지판은 일사 등에 의한 열영향, 콘크리트의 건조ㆍ수축 등에 의한 응력에 대하여 안전한 것으로 할 것 5. 옆판에 설치하는 누액방지판은 옆판과 일체의 구조로 하고 옆판과 접하는 부분에는 부식을 방지하기 위한 조치를 강구할 것 6. 밑판에 설치하는 누액방지판에는 그 아래에 두께 50㎜ 이상의 아스팔트샌드 등을 설치할 것 제89조(지중탱크의 누액방지판의 용접부의 시험) 규칙 별표 6 ⅩⅡ제2호마목4)라)의 규정에 따른 누액방지판의 용접부의 시험은 자분탐상시험으로 한다. 다만, 자분탐상시험에 의하는 것이 곤란한 경우는 침투탐상시험으로 할 수 있다. 제90조(지중탱크의 누액방지판의 용접부의 시험기준) 규칙 별표 6 ⅩⅡ제2호마목4)라)의 규정에 따른 누액방지판의 용접부의 시험기준은 제32조 및 제33조의 규정을 준용한다. 제91조(지중탱크의 구내도로) 규칙 별표 6 ⅩⅡ제2호자목의 규정에 따른 구내도로는 다음 각 호와 같다. 1. 구내도로의 도로폭은 다음 표에 의할 것 2. 구내도로의 높이는 주위의 지반으로부터 0.3m 이상으로 할 것 제92조(지중탱크의 누설검지장치) 규칙 별표 6 ⅩⅡ제2호차목의 규정에 따른 누설검지장치는 다음 각 호와 같다. 1. 누설검지장치는 다음 각목의 장소 및 안전상 필요한 장소에 설치할 것 가. 옆판의 외주를 따라 약 100m마다의 장소. 다만, 당해 장소가 4곳 미만인 경우에는 4곳 이상의 장소로 한다. 나. 지중탱크의 주위에 설치한 집수조내. 다만, 당해 장소는 가목에 정한 장소와 겸할 수 있다. 다. 갱도 및 지반면하에 설치한 펌프실 2. 누설검지장치는 누설한 위험물 또는 가연성증기를 자동으로 검지하고 즉시 관계자가 안전조치 할 수 있도록 경보할 수 있는 것으로 할 것 제93조(지중탱크의 지하수위감시장치) 규칙 별표 6 ⅩⅡ제2호차목의 규정에 따른 지하수위감시장치는 다음 각 호와 같다. 1. 지하수위 감시장치는 지중탱크의 주위에 설치한 것. 다만, 제84조의 규정에 따른 양수설비를 설치한 경우에는 집수조내에 설치하여야 한다. 2. 집수조내에 설치한 지하수위감시장치는 지중탱크 밑판 아래의 지하수위를 감시하는 기능을 가져야 하고 당해 지중탱크의 구조에 영향을 줄 우려가 있는 지하수위의 변동을 감지한 경우에 즉시 관계자가 안전조치 할 수 있도록 경보할 수 있는 경보장치를 부착할 것 제94조(지중탱크의 지중벽) 규칙 별표 6 ⅩⅡ제2호카목의 규정에 따른 지중벽은 다음 각 호와 같다. 1. 지중벽은 지중탱크의 지반면하에 당해 지중탱크를 포위하도록 설치할 것. 이경우에 지중벽의 상단부는 지중탱크내의 위험물의 최고액면 이상의 위치로 하고 지중벽의 하단부는 지반의 난투수층(難透水層)내로 할 것 2. 지중벽은 배관, 갱도 등이 관통하는 부분에 수밀성(水密性)이 확보되도록 조치 할 것 3. 2 이상의 지중탱크를 인접하여 설치하는 경우에는 지중벽이 2 이상의 지중탱크를 포위하도록 설치할 수 있다. 제95조(지중탱크의 지반의 침하차에 대한 조치) 지중탱크의 밑판이 옆판부분과 불연속의 구조인 경우에는 그 불연속의 부분은 밑판 아래의 지반과 옆판 아래의 지반의 침하차에 의한 유해한 단차(段差)를 발생시키지 아니하고 수밀성을 갖도록 조치하여야 한다. 제96조(지중탱크의 지진의 영향) ① 지중탱크에 관계된 지진의 영향은 다음 각 호에 정한 지진동에 의한 관성력 등에 의하여 발생하는 영향을 말한다 1. 지중탱크의 본체(지붕을 포함한다)의 관성력 2. 지중탱크본체에 작용하는 토압 3. 저장하는 위험물에 의한 동액압 ② 지진의 영향에 관한 지중탱크의 설계진도의 계산방법은 다음 각 호와 같다. 1. 기반면(基盤面, 전단탄성파속도가 300m/s 이상 또는 표준관입시험치가 50 이상인 견고도가 하방으로 계속되는 지반의 윗면을 말한다. 이하 이 호 및 제3호에서 같다)에 있어서의 설계수평진도는 다음 식에 의할 것 2. 재래지반면 및 인공지반에 있어서의 설계수평진도는 다음 식에 의할 것 4. 설계수직진도는 설계수평진도의 30% 이상으로 할 것 5. 액면요동의 설계수평진도는 제60조제2항제3호에 정한 것에 의할 것 제97조(지중탱크의 펌프설비의 보호관의 용접부의 시험 및 시험기준) 지중탱크의 펌프설비의 보호관의 용접부는 제32조 내지 제36조에 의한 시험결과가 해당 조의 기준에 적합하여야 한다. 제98조(옥외저장탱크의 탱크재료 등) 규칙 별표 6 Ⅵ제1호의 규정에 따른 특정옥외저장탱크 및 준특정옥외저장탱크 외의 옥외저장탱크의 재료는 스테인레스강 및 알루미늄합금강으로 하며 그 구조는「강제 석유 저장 탱크의 구조(전체 용접제)」(KS B 6225)(최소두께는 밑판4.76㎜, 옆판3.42㎜, 지붕3.42㎜로 한다)에 의한다. 다만, 재료별 설계인장응력은 다음 표와 같다.〈2015. 5. 6. 개정〉 제98조의2(공인시험기관) 규칙 별표 6 Ⅵ제21호의 "소방청장이 정하여 고시하는 국내ㆍ외 공인시험기관"은 다음 각 호와 같다.〈2016. 1. 22. 신설〉 1. 한국화학융합시험연구원 2. 한국기계전기전자시험연구원 3. 한국가스안전공사 4. 한국선급 5. 미국 UL(Underwriters Laboratories) 6. 미국 FM(Factory Mutual) 7. 미국 선급(American Bureau of Shipping) 8. 영국 선급(Loyd’s Register) 9. 노르웨이 선급(Dot Norske Veritas) 10. 독일 선급(Germanischer Lloyd) 11. 미국 API(American Petroleum Institute) 12. 미국 ASME(American Society of Mechanical Engineers) 13. 그 밖의「국가표준기본법」에 따른 공인시험기관 또는 국제표준관련기구에서 정한 국제기준에 따른 공인시험기관 중 소방청장이 인정하는 기관 제99조(강제강화플라스틱제 이중벽탱크의 피복의 성능) 규칙 별표 8 Ⅱ제2호나목1)가)의 규정에 따른 강제강화플라스틱제 이중벽탱크의 유리섬유강화플라스틱 또는 고밀도폴리에틸렌의 휨강도, 인장강도 등은 다음 각 호의 시험기준에 적합하여야 한다.〈2006. 8. 3 개정〉〈2015. 5. 6 개정〉 1. 강제강화플라스틱제 이중벽탱크에 사용되는 강화플라스틱등은 다음 각 호의 시험기준에 적합할 것. 다만, 강화플라스틱등이 국제적으로 공인된 규격(KS, UL, FM, JIS 등)에 적합하고 이 규칙의 재료시험규정 등에 적합한 것으로 관련 공인기관으로부터 인증을 받은 경우에는 서류심사와 재료의 동일성을 확인하는 것으로 이 규정에 따른 재료시험의 전부 또는 일부를 면제할 수 있다. 2. 유리섬유강화플라스틱제의 재료시험은 다음 각목에 의할 것 가. 휨강도는「절단유리섬유매트」(KS L 2327)의 표 3 이상의 성능을 가질 것 나. 유리섬유 함유율은「유리 섬유 강화 플라스틱-프리프레그, 성형 콤파운드 및 적층판-유리 섬유 및 무기 충전재 함량의 측정-연소법」(KS M ISO 1172)의 규격에 의한 측정시 25중량% 내지 35중량%의 수치를 가질 것 다. 공동율은「유리 섬유 강화 플라스틱-공동률의 측정-연소 감량, 기계적 분쇄 및 통계적 계수법」(KS M ISO 7822)의 규격에 의한 측정시 3.0% 이하일 것 라. 인장강도는「플라스틱-인장성의 측정-제4부:등방성 및 직교 섬유 강화 플라스틱 복합 재료의 시험 조건」(KS M ISO 527-4)의 규격에 의한 시험시 50MPa 이상일 것 마. 바콜경도는「유리섬유강화플라스틱의 바콜경도 시험방법」(KS M 3387)의 규격에 의한 시험시 신청수치의 90% 이상일 것 3. 고밀도폴리에틸레제의 재료시험에 있어서 재료의 성능은 용융흐름지수 0.4g/10분 미만, 비카트 연화점 115℃ 이상, 밀도 0.942g/㎠ 이상, 인장강도 1961N/㎠ 이상, 인장신도 300% 이상, 경도 60HDD 이상일 것 제100조(이중벽탱크의 기준 등) 규칙 별표 8 Ⅱ제6호의 규정에 따른 이중벽탱크의 구조 등에 관한 기준은 제101조 내지 제106조와 같다. 제101조(강제강화플라스틱제 이중벽탱크의 구조) 강제강화플라스틱제 이중벽탱크의 구조는 다음 각 호에 의한다. 1. 탱크본체의 아랫부분에서 위험물의 최고액면을 초과하는 부분까지의 외측에는 다음 각목의 기준에 적합하게 유리섬유강화플라스틱 또는 고밀도폴리에틸렌(이하 "강화플라스틱등"이라 한다)으로 감지층을 갖도록 피복할 것 가. 강화플라스틱등을 균일하게 피복할 수 있는 방법으로 시공할 것 나. 강화플라스틱등을 피복하기 전의 탱크본체의 외면은 피복하는 강화플라스틱등에 영향을 주지 아니하도록 매끄럽게 마무리할 것 다. 탱크본체의 아랫부분에서 위험물의 최고액면을 초과하는 부분까지에 설치하는 감지층은 열 등에 의한 변형, 주름 등이 발생하지 아니하는 염화비닐계의 시트 등의 재료로 만든 스페이스 네트(space net) 등을 삽입하여 만들 것. 다만, 성형시트를 붙이는 방법으로 피복하는 경우에는 그러하지 아니하다. 라. 강화플라스틱등에 함유된 유리섬유 등은 균등하게 분포하여 표면에 노출되지 아니하도록 할 것 마. 강화플라스틱등은 감지층의 기밀성을 확보하도록 피복할 것 바. 탱크에 운반용고리 등을 설치하는 경우에 있어서는 감지층이 없는 부분에 설치할 것 사. 강화플라스틱 등에 뒤틀림ㆍ부풀음ㆍ균열ㆍ손상ㆍ구멍ㆍ기포 및 이물질의 혼입 등의 결함이 없도록 할 것 2. 탱크본체의 외면에서 감지층이 있도록 강화플라스틱등을 피복하는 부분에는「방청도료」(KS M 6030)에 의한 방청도장을 하고 그 외의 부분에는 강화플라스틱등이 밀착하도록 할 것<2013. 12. 17. 개정> 3. 배관연결용 개구부 및 맨홀 등은 탱크 상부에 위치할 것. 다만, 규칙 별표 8 Ⅰ제13호 단서의 규정에 적합한 경우에는 그러하지 아니하다. 4. 감지층에 누설된 위험물 등을 신속하게 감지할 수 있는 구조일 것 5. 강제강화플라스틱제 이중벽탱크의 용량에 따라 다음 표에 정한 규격으로 할 것 6. 탱크본체의 용접은 양면 맞대기이음용접 또는 양면 겹침이음용접을 완전용입 되도록 하여야 하며, 언더컷이나 오우버랩 등의 결함이 없도록 할 것 7. 겹침이음용접시 강철판의 최소 겹침너비는 12.7㎜ 이상이며 필렛용접의 각장은 강철판의 두께 이상의 길이를 가질 것 8. 외벽은 두께 3.0㎜ 이상의 유리섬유강화플라스틱 또는 고밀도 폴리에틸렌으로 균일하게 제작할 것 9. 제2호에 의한 방청도장은 두께 0.1㎜ 이상으로 할 것. 다만, 탱크본체의 재료가 스테인레스 강판인 경우에는 그러하지 아니하다.〈 2007. 12. 3 단서 신설, 2013. 12. 17 개정〉 10. 통기관 연결용 개구부의 배관은 탱크용량에 따라 다음 표에 정한 규격 이상의 호칭 배관을 사용할 것 11. 탱크의 규격 및 각부 치수는 설계도의 허용범위 이내일 것 12. 맨홀의 직경은 450㎜ 이상, 맨홀 목의 두께는 4.24㎜ 이상, 맨홀 가스켓의 두께는 3.2㎜ 이상일 것 13. 개구부의 관이음쇠는 용접식ㆍ플랜지식 또는 나사식으로 하고 탱크본체와 연속적인 필렛용접을 할 것 14. 나사식 관 이음쇠의 호칭별 나사부의 최소길이와 최소두께는 다음 표에 정한 규격으로 할 것 15. 누유검사관(이하 "검지관"이라한다) 하부 탱크본체의 외면에는 두께 2㎜이상의 홈이 있는 보강판을 설치할 것〈2013. 12. 17. 신설〉 제102조(강제강화플라스틱제 이중벽탱크의 누설감지설비의 기준) 강제강화플라스틱제 이중벽탱크의 누설감지설비의 기준은 다음 각 호에 의한다. 1. 누설된 위험물을 감지할 수 있는 설비(이하 "누설감지설비"라 한다)를 다음 각목의 기준에 적합하게 설치할 것 가. 누설감지설비는 탱크본체의 손상 등에 의하여 감지층에 위험물이 누설되거나 강화플라스틱등의 손상 등에 의하여 지하수가 감지층에 침투하는 현상을 감지하기 위하여 감지층에 접속하는 검지관에 설치된 센서 및 당해 센서가 작동한 경우에 경보를 발생하는 장치로 구성되도록 할 것 나. 경보표시장치는 관계인이 상시 쉽게 감시하고 이상상태를 인지할 수 있는 위치에 설치할 것 다. 감지층에 누설된 위험물 등을 감지하기 위한 센서는 액체플로트센서 또는 액면계 등으로 하고, 검지관내로 누설된 위험물 등의 수위가 3㎝ 이상인 경우에 감지할 수 있는 성능 또는 누설량이 1ℓ 이상인 경우에 감지할 수 있는 성능이 있을 것 라. 누설감지설비는 센서가 누설된 위험물 등을 감지한 경우에 경보신호(경보음 및 경보표시)를 발하는 것으로 하되, 당해 경보신호가 쉽게 정지될 수 없는 구조로 하고 경보음은 80dB 이상으로 할 것 2. 누설감지설비는 제1호의 규정에 따른 성능을 갖도록 이중벽탱크에 부착할 것. 다만, 탱크제작지에서 탱크매설장소로 운반하는 과정 또는 매설 등의 공사작업시 누설감지설비의 손상이 우려되거나 탱크매설현장에서 부착하는 구조의 누설감지설비는 그러하지 아니하다. 3. 제2호 단서규정에 해당하는 누설감지설비는 다음 각목에 정한 기준을 준수할 것 가. 감지센서부, 수신부, 경보 및 부속장치 등을 운반도중 손상되지 아니하도록 포장하고 포장외면에 적용되는 이중벽탱크의 형식번호 등을 표시할 것 나. 누설감지설비의 설치 및 부착방법ㆍ성능확인요령 등의 자세한 설치시방서를 첨부할 것 제103조(강제강화플라스틱제 이중벽탱크의 운반 및 설치) 강제강화플라스틱제 이중벽탱크를 운반 또는 설치하는 경우에 유의하여야 할 사항은 다음 각 호와 같다. 1. 운반 또는 이동하는 경우에 있어서 강화플라스틱등이 손상되지 아니하도록 할 것 2. 탱크의 외면이 접촉하는 기초대, 고정밴드 등의 부분에는 완충재(두께 10㎜ 정도의 고무제시트 등)를 끼워 넣어 접촉면을 보호할 것 3. 탱크를 기초대에 올리고 고정밴드 등으로 고정한 후 당해 탱크의 감지층을 20kPa 정도로 가압한 상태로 10분 이상 유지하여 압력강하가 없는 것을 확인할 것 4. 탱크를 지면 밑에 매설하는 경우에 있어서 돌덩어리, 유해한 유기물 등을 함유하지 않은 모래를 사용하고, 강화플라스틱등의 피복에 손상을 주지 아니하도록 작업을 할 것 5. 탱크를 매설한 사람은 매설종료 후 당해 탱크의 감지층을 20kPa 정도로 가압 또는 감압한 상태로 10분 이상 유지하여 압력강하 또는 압력상승이 없는 것을 설치자의 입회 하에 확인할 것. 다만, 당해 탱크의 감지층을 감압한 상태에서 운반한 경우에는 감압상태가 유지되어 있는 것을 확인하는 것으로 갈음할 수 있다. 6. 탱크 설치과정표를 기록하고 보관할 것 7. 기타 탱크제조자가 제공하는 설치지침에 의하여 작업을 할 것 제104조(강제강화플라스틱제 이중벽탱크의 표시사항) ① 탱크외면에는 다음 각 호의 사항을 지워지지 아니하도록 표시하여야 한다 1. 제조업체명, 제조년월 및 제조번호 2. 탱크의 용량ㆍ규격 및 최대시험압력 3. 형식번호, 탱크안전성능시험 실시자 등 기타 필요한 사항 ② 탱크운반시 주의사항ㆍ적재방법ㆍ보관방법ㆍ설치방법 및 주의사항 등을 기재한 지침서를 만들어 쉽게 뜯겨지지 아니하고 빗물 등에 손상되지 아니하도록 탱크외면에 부착하여야 한다. 제105조(강화플라스틱제 이중벽탱크의 구조) ① 강화플라스틱제 이중벽탱크의 구조는 다음 각 호와 같다. 1. 탱크의 표면은 매끄럽고, 노출된 섬유나 돌기가 없으며, 뒤틀림ㆍ부풀음ㆍ균열ㆍ구멍ㆍ기포 및 이물질의 혼입 등의 결함이 없을 것 2. 탱크의 본체와 외벽의 두께는 각각 3㎜ 이상이고, 마그네틱 두께측정기ㆍ초음파 두께측정기 등으로 측정한 경우에 최고치와 최소치를 제외한 두께편차가 20%를 초과하지 아니할 것 3. 탱크를 들어올리기 위한 운반용고리를 하나 이상 부착하고 탱크가 앵커(anchor)에 의하여 고정될 수 있도록 할 것 4. 배관연결은 나사배관 커플링, 나사식플랜지, 니플 또는 볼트 및 가스켓플랜지 연결구 등에 의하되 탱크에 직접 연결하는 구조로 할 것 5. 탱크의 개구부 및 맨홀은 탱크 상부의 중심선상에 있도록 하고, 플랜지면이나 나사산을 나무덮개나 금속커버 등으로 보호하며, 보관 또는 운반시 이물질이 침투되지 아니하도록 조치할 것. 다만, 탱크가 구형(球型)이거나 개구부 등이 집중되는 구조일 경우에는 탱크형상을 고려하여 개구부의 위치를 다르게 적용할 수 있다. 6. 맨홀은 탱크의 최고액상면 위에 설치하고 볼트로 체결하는 구조로 할 것 7. 맨홀 덮개의 조인트는 내식성이 있는 재질로 하고, 최소한 3.2㎜의 가스켓을 장착하며, 맨홀 덮개에는 통기관을 연결하기 위한 개구부를 하나 이상 설치할 것 8. 탱크용량별로 다음 표의 호칭구경 이상의 통기관 연결용 개구부를 설치할 것 9. 주입구 또는 계량구의 하단에는 강철제 또는 알루미늄제의 보호판을 설치할 것 10. 누설감지설비는 제102조의 규정에 의할 것 ② 강화플라스틱제 이중벽탱크의 설치ㆍ운반상의 유의사항과 표시사항은 제103조 및 제104조의 규정을 준용한다. ③ 강화플라스틱제 이중벽탱크의 외면에는 제2항의 규정에 따른 표시사항과 함께 위험물의 종류 및 사용온도범위를 표시하여야 한다. 제106조(강제 이중벽탱크의 구조 등) ① 강제 이중벽탱크의 구조는 다음 각 호와 같다. 1. 외벽은 완전용입용접 또는 양면겹침이음용접으로 틈이 없도록 제작할 것 2. 탱크의 본체와 외벽의 사이에 3㎜ 이상의 감지층을 둘 것 3. 탱크본체와 외벽 사이의 감지층 간격을 유지하기 위한 스페이서를 다음 각목에 의하여 설치할 것 가. 스페이서는 탱크의 고정밴드 위치 및 기초대 위치에 설치할 것 나. 재질은 원칙적으로 탱크본체와 동일한 재료로 할 것 다. 스페이서와 탱크의 본체와의 용접은 전주필렛용접 또는 부분용접으로 하되, 부분용접으로 하는 경우에는 한변의 용접비드는 25㎜ 이상으로 할 것 라. 스페이서 크기는 두께 3㎜, 폭 50㎜, 길이 380㎜ 이상일 것 4. 누설감지설비는 제102조의 규정에 의할 것 ② 강제 이중벽탱크의 설치ㆍ운반상의 유의사항과 표시사항은 제103조 및 제104조의 규정을 준용한다. ③ 강제 이중벽탱크의 외면에는 제2항의 규정에 따른 표시사항과 함께 위험물의 종류 및 사용온도범위를 표시하여야 한다. 제107조(이동저장탱크의 재료 등) ① 규칙 별표 10 Ⅱ제1호가목의 규정에 따른 이동저장탱크의 재료 및 구조는 다음 각 호와 같다. 〈2005. 8. 22 개정 1. 이동저장탱크의 탱크ㆍ칸막이ㆍ맨홀 및 주입관의 뚜껑 KS규격품인 스테인레스강판, 알루미늄함금판, 고장력강판으로서 두께가 다음 식에 의하여 산출된 수치(소수점 2자리 이하는 올림) 이상으로 하고 판두께의 최소치는 2.8㎜ 이상일 것. 다만, 최대용량이 20㎘을 초과하는 탱크를 알루미늄합금판으로 제작하는 경우에는 다음 식에 의하여 구한 수치에 1.1을 곱한 수치로 한다. 2. 이동저장탱크의 방파판 KS규격품인 스테인레스강판, 알루미늄함금판, 고장력강판으로서 두께가 다음 식에 의하여 산출된 수치(소수점 2자리 이하는 올림) 이상으로 한다. 3. 이동저장탱크의 방호틀 KS규격품인 스테인레스강판, 알루미늄함금판, 고장력강판으로서 두께가 다음 식에 의하여 산출된 수치(소수점 2자리 이하는 올림) 이상으로 한다. ② 제1항의 인장강도 및 신축성은 KS규격에 의한 재질별 수치에 의하여야 한다. 제108조(이동탱크저장소의 주유호스의 재질 등) 규칙 별표 10 Ⅳ제2호의 규정에 따른 이동탱크저장소의 주입호스의 재질과 규격 및 결합금속구의 규격은 다음 각 호와 같다. 〈2005. 8. 22 개정〉 1. 주입호스의 재질은 다음 각목에 의할 것 가. 재질은 저장 또는 취급하는 위험물과 반응될 우려가 없는 것으로 할 것 나. 탄성이 풍부한 것으로 할 것 다. 위험물 취급중의 탄력에 충분히 견뎌내는 강도를 가진 것으로 할 것 라. 내경 및 두께는 균등해야 하며, 균열ㆍ손상이 없는 것으로 할 것 2. 주입호스는 내경이 23㎜ 이상이고, 0.3MPa 이상의 압력에 견딜 수 있는 것으로 하며, 필요 이상으로 길게 하지 아니할 것 3. 주입호스에 부착한 결합금속구의 기준은 다음 각목에 의할 것 가. 결합금속구는 마찰, 충격 등의 경우에 있어서도 불꽃을 튀기거나 점화원이 되지 않는 재료로 만들 것 나. 결합금속구는 위험물 취급중에 위험물이 샐 우려가 없는 구조로 할 것 다. 결합금속구의 접합면에 사용되는 패킹은 저장 또는 취급하는 위험물이 침투될 우려가 없고, 접합에 의한 압력 등에 충분히 견뎌내는 강도를 가진 것으로 할 것 라. 결합금속구는 나사식결합금속구, 맞대기고정식결합금속구 또는 이와 동등 이상의 결합성을 가진 것으로 하되, 다음의 기준에 의할 것 (1) 나사식결합금속구를 이용하는 경우에 나사의 호칭이 50 이하의 것에 있어서는「관용평행나사」(KS B 0221), 그 외의 것에 있어서는「미터가는나사」(KS B 0204) 중 다음 표에 정한 것으로 하고, 이음부의 나사산 개수는 암나사 4개 이상, 수나사 6개 이상일 것 (2) 맞대기고정식결합금속구를 이용하는 경우에는 다음 그림과 같이 할 것 제109조(이동저장탱크의 외부도장) 규칙 별표 10 Ⅴ제2호의 규정에 따른 이동저장탱크의 외부도장은 다음 표와 같다.
제110조(주유취급소의 건축물 등의 제한) ① 규칙 별표 13 Ⅴ제1호아목의 규정에 따른 건축물 또는 시설은 다음 각 호와 같다. 〈2006. 8. 3 개정〉〈2009. 3. 17 개정〉〈2015. 1. 6 개정〉〈2015. 5. 6 개정 1. 배터리충전을 위한 작업장 2. 농기구부품점 또는 농기구간이정비시설 3. 계량증명업을 위한 작업장 4. 주유취급소 부지의 토양오염을 복원하기 위한 시설 5. 태양광 발전설비로서 다음 각 목에 정한 기준에 모두 적합한 것 가. 전기사업법의 관련 기술기준에 적합 할 것 나. 집광판 및 그 부속설비는 캐노피의 상부 또는 건축물의 옥상에 설치할 것 다. 접속반, 인버터, 분전반 등의 전기설비는 주유를 위한 작업장 등 위험물취급장소에 면하지 않는 방향에 설치할 것 라. 가연성의 증기가 체류할 우려가 있는 장소에 설치하는 전기설비는 방폭구조로 할 것 ② 규칙 별표 13 Ⅴ제3호의 "소방청장이 정하여 고시하는 용도"란 다음 각 호의 어느 하나에 해당하는 것을 말한다. 1. 「화재예방, 소방시설 설치ㆍ유지 및 안전관리에 관한 법률 시행령」별표2 제2호 라목에 정한 근린생활시설 2. 「화재예방, 소방시설 설치ㆍ유지 및 안전관리에 관한 법률 시행령」별표2 제2호 차목에 정한 학원, 독서실, 고시원 3. 「화재예방, 소방시설 설치ㆍ유지 및 안전관리에 관한 법률 시행령」별표2 제14호에 정한 위락시설 4. 「화재예방, 소방시설 설치ㆍ유지 및 안전관리에 관한 법률 시행령」별표2 제5호 및 제6호에 정한 판매시설과 운수시설 5. 「화재예방, 소방시설 설치ㆍ유지 및 안전관리에 관한 법률 시행령」별표2 제13호에 정한 숙박시설 6. 「화재예방, 소방시설 설치ㆍ유지 및 안전관리에 관한 법률 시행령」별표2 제9호에 정한 노유자시설 7. 「화재예방, 소방시설 설치ㆍ유지 및 안전관리에 관한 법률 시행령」별표2 제7호에 정한 의료시설 8. 「화재예방, 소방시설 설치ㆍ유지 및 안전관리에 관한 법률 시행령」별표2 제1호에 정한 공동주택 9. 「화재예방, 소방시설 설치ㆍ유지 및 안전관리에 관한 법률 시행령」별표2 제8호에 정한 교육연구시설 10. 「화재예방, 소방시설 설치ㆍ유지 및 안전관리에 관한 법률 시행령」별표2 제15호에 정한 공장 11. 「다중이용업소의 안전관리에 관한 특별법 시행령」제2조 각 호(제1호가목 및 제3호를 제외한다)의 규정에 따른 다중이용업〈2007. 12. 3 개정〉 제111조(주유취급소의 방화상 유효한 담의 높이) ① 규칙 별표 13 Ⅶ제1호의 규정에 따른 주유취급소의 인근에 연소의 우려가 있는 건축물의 범위는 다음 각 호와 같다 1. 주입구에 의한 연소의 우려범위(이하 이 조에서 "제1종 연소범위"라 한다) : 지하탱크의 주입구를 중심으로 한 반경 8m 높이 5m의 가상원통을 설정하고 이 원통을 주유취급소 공지의 지반면 경사를 따라 낮은 방향으로 그 중심을 부지경계선까지 이동하였을 때 가상원통과 접촉 또는 교차되는 담의 부분으로부터 수평거리 2m 내의 범위 중 공지의 지반면으로부터 높이가 1.5m를 초과하고 5m 이하인 범위를 말한다. 2. 고정주유설비 또는 고정급유설비에 의한 연소의 우려범위(이하 이 조에서 "제2종 연소범위"라 한다) : 고정주유설비 또는 고정급유설비를 중심으로 한 반경 5m 높이 3m의 가상원통을 설정하고 이 원통을 주유취급소 공지의 지반면 경사를 따라 낮은 방향으로 그 중심을 부지경계선까지 이동하였을 때 가상원통과 접촉 또는 교차되는 담의 부분으로부터 수평거리 1m 내의 범위 중 공지의 지반면으로부터 높이가 2m를 초과하고 3m 이하인 범위를 말한다. ② 연소의 우려범위 내에 있는 건축물의 부분과 대면하고 있는 담의 부분 및 당해 부분의 양단으로부터 제1종 연소범위에 있어서는 1m, 제2종 연소범위에 있어서는 0.5m를 연장한 부분까지 다음 표에 따라 방화상 유효한 높이로 설치하여야 한다. 다만, 연소의 우려범위 내의 건축물이 내화구조(개구부에 방화문을 설치한 것을 포함한다)인 경우에는 그러하지 아니하다. 제112조(배관등의 구조에 관한 세부기준) 규칙 별표 15 Ⅱ제5호의 규정에 따른 배관등의 구조에 관하여 필요한 사항은 제113조 내지 제120조와 같다. 제113조(배관의 강도) ① 배관은 다음 각 호의 기준에 적합하여야 한다 1. 주하중 및 주하중과 종하중의 조합에 의하여 생기는 배관의 원주방향응력 및 축방향응력은 각각 당해 배관의 허용응력을 초과하지 아니할 것 2. 배관의 내압에 의하여 생기는 배관의 원주방향응력은 당해 배관의 규격최소항복점(배관의 재료규격에 최소항복점이 정하여 지지 아니한 것에 대해서는 재료시험성적 등에 의하여 보증된 항복점으로 한다. 다만, 당해 항복점이 재료의 규격에서 정한 인장강도 최소치의 0.6배를 초과하는 경우에는 당해 항복점으로 한다. 이하 이 조에서 같다)의 40% 이하일 것 3. 하중에 의하여 생기는 배관의 원주방향응력, 축방향응력 및 배관축에 대한 수직방향의 전단응력을 합성한 응력이 당해 배관의 규격최소항복점의 90% 이하일 것 ② 제1항의 "허용응력"은 허용인장응력, 허용압축응력, 허용전단응력 및 허용지압(許容支壓)응력을 말한다. 이 경우에 있어서 "허용인장응력" 및 "허용압축응력"은 배관의 규격최소항복점에 제3항의 규정에 따른 길이방향용접부의 이음효율을 곱하여 얻은 수치를 2.0으로 나눈 수치(주하중과 종하중과의 조합에 관계된 허용인장응력 및 허용압축응력에 있어서는 2.0으로 나눈 수치에 제4항에서 정하는 종하중에 관계된 할증계수를 곱한 수치), "허용전단응력"은 허용인장응력에 0.6을 곱하여 얻은 수치를, "허용지압응력"은 허용인장응력에 1.4를 곱하여 얻은 수치를 각각 말한다. ③ 제2항의 길이방향용접부의 이음효율은 강관에 대한 길이방향용접부의 비파괴시험에 따라 다음 각 호의 수치로 한다. 1. 전수 비파괴시험을 실시한 것 : 1.0 2. 길이방향용접부의 양끝단에 대하여는 전수, 기타 부분에 있어서는 발췌에 의한 비파괴시험을 실시한 것 : 0.9 3. 제2호의 비파괴시험을 실시하지 아니한 것 : 0.7 ④ 제2항의 종하중과 관련된 할증계수는 다음 표의 종하중 구분에 따른 수치로 한다. 제114조(배관에 관한 주하중 등의 계산방법) 배관에 관한 주하중 등의 계산방법은 다음 각 호에 정한 것에 의한다. 1. 내압은 배관내의 최대상용압력으로 할 것 2. 지면에서 굴삭하여 매설하는 배관의 윗부분에 작용하는 토압(제116조제2항제7호의 경우를 제외한다)은 수직방향의 등분포하중으로 하여 가목의 규정에 의할 것. 다만, 말뚝 등으로 지지되어 있는 배관의 윗부분에 작용하는 토압은 나목의 규정에 따라 구한다. 3. 수압은 정수압(靜水壓)으로 할 것 4. 열차하중은 다음 식에 의할 것. 이 경우에 있어서 2선 이상의 열차하중을 동시에 받는 때에는 각 선의 열차하중을 더한 수치로 한다. 5. 자동차하중은 다음 식에 의할 것 6. 풍하중은 배관에 대하여 수평방향으로 작용하고 배관의 수직단면 1㎡에 대하여 1,500N으로 작용하는 등분포 하중으로 할 것 7. 온도변화 영향의 계산에 있어서 온도차는 평균온도와 예상되는 최고 또는 최저 온도와의 차로 할 것 8. 도로 밑에 매설하는 배관에 관련된 타 공사의 영향은 배관의 윗부분과 노면과의 거리를 0.5m로 하여 계산한 자동차하중과 같은 것으로 할 것 제115조(배관에 관한 응력 계산방법) 배관에 관한 응력 계산방법은 다음 각 호에 정한 것에 의한다. 1. 내압에 의하여 배관에 생기는 원주방향응력은 다음 식에 의할 것 2. 토압, 열차하중 또는 자동차하중에 의하여 배관에 생기는 원주방향응력은 다음 식에 의할 것 3. 내압에 의하여 배관에 생기는 축방향 응력은 축방향의 변위가 내압의 영향을 받지 아니하는 배관의 경우에는 가목에 의하여 구하고 축방향의 변위가 내압의 영향을 받는 배관의 경우에는 나목에 의할 것 4. 열차하중 또는 자동차하중에 의하여 생기는 축방향 응력은 다음 식에 의할 것 5. 온도변화의 영향에 의하여 배관에 생기는 축방향 응력은 관이 전면적으로 온도변화의 영향을 받는 배관에 있어서는 다음 식에 의하고 그 밖의 배관에 있어서는 배관의 신축흡수부분에 생기는 응력 및 신축흡수부분의 반력에 의하여 직관부에 생기는 응력을 고려하여 구할 것 제116조(지진의 영향) ① 규칙 별표 15 Ⅱ제2호나목의 규정에 따른 지진의 영향은 지진동에 의한 관성력, 토압, 동수압, 부력, 지반의 변위 등에 의하여 생기는 영향으로 한다 ② 지진의 영향에 대한 배관의 응력계산방법은 제115조에서 규정한 것 외에 다음 각 호의 내용으로 한다. 다만, 지반의 특성 등을 특히 고려한 경우에는 이것에 의하지 아니할 수 있다. 1. 설계기반면(基盤面)에 따른 수평진도는 다음 식에 따라 구하고 설계기반면에 따른 수직진도는 그의 30% 이상으로 할 것 2. 설계수평진도는 다음 식에 따라 구하고, 설계수직진도는 그 30% 이상으로 할 것 (비고) 1종 지반은 제3기 이전의 지반 또는 암반까지의 홍적층의 두께가 10m 미만인 지반을, 2종 지반은 암반까지의 홍적층의 두께가 10m 이상이거나 암반까지의 충적층의 두께가 10m 미만인 지반을, 3종 지반은 암반까지의 충적층의 두께가 10m 이상 25m 미만으로 내진 설계상의 지지력을 무시할 필요가 있다고 인정되는 토층의 두께가 5m 미만인 지반을, 4종 지반은 기타의 지반을 각각 말한다. 3. 표층지반면 보다 윗쪽에 배관을 설치하는 때에는 제4호 및 제5호의 규정에 따라 계산할 것 4. 지진동에 의한 관성력은 배관등과 위험물의 자중에 설계수평진도 또는 설계수직진도를 곱하여 구할 것. 이 경우에 있어서 관성력의 작용위치는 당해 자중의 중심위치로, 그 작용방향은 수평 2방향 및 수직방향으로 한다. 5. 지진동에 의한 동수압은 가목 및 나목에 의할 것 6. 표층지반면 보다 아래쪽에 배관을 설치하는 때에는 제7호 내지 제10호의 규정에 따라 계산할 것 7. 지진시의 토압은 가목에 의할 것. 다만, 말뚝 등으로 지지되어 있는 배관에 작용하는 지진시의 토압은 나목에 따라 구하여야 한다. 8. 표층지반의 고유주기는 다음 식에 의할 것 9. 표층지반면의 수평변위진폭은 다음 식에 의할 것 10. 지반의 변위에 의하여 배관에 생기는 축방향응력은 다음 식에 의할 것 제117조(배관에 대한 합성응력) 제113조제1항제3호의 규정에 따른 원주방향응력과 축방향응력 및 관축에 대한 수직방향의 전단응력을 합성한 응력으로서 다음 식에 따라 구한다.<2013. 12. 17. 개정> 제118조(관이음의 설계 등) 배관에 사용하는 관이음은 다음 각 호에 따라 설계하여야 한다. 1. 관이음의 설계는 배관의 설계에 준하는 것 외에 관이음의 휨특성 및 응력집중을 고려하여 행할 것 2. 배관을 분기하는 경우는 미리 제작한 분기용 관이음 또는 분기구조물을 이용할 것. 이 경우 분기구조물에는 보강판을 부착하는 것을 원칙으로 한다. 3. 분기용 관이음, 분기구조물 및 레듀서(reducer)는 원칙적으로 이송기지 또는 전용부지내에 설치할 것 제119조(곡부의 설계 등) 배관의 곡부는 다음 각 호에 따라 설치하여야 한다. 다만, 현장 시공조건 그 밖의 특별한 이유에 의하여 부득이 한 경우에 있어서 3°를 초과하지 아니한 각도로 배관의 절단맞춤을 하는 때에는 제2호 및 제3호의 규정은 적용하지 아니한다. 1. 곡부의 설계는 배관의 설계에 준하는 것 외에 곡부의 휨특성 및 응력집중을 고려할 것 2. 곡부에는 제3호에 정하는 경우를 제외하고 미리 제작한 곡관[마이터 벤드(Miter Bend)관은 내압에 의하여 생기는 원주방향 응력이 배관의 규격최소항복점(배관의 재료규격에서 최소항복점을 정하지 아니한 것은 재료시험성적등에 의하여 보증된 항복점으로 한다. 다만, 당해 항복점이 재료의 규격에서 정한 인장강도의 최소치의 0.6배를 초과하는 경우에는 당해 항복점으로 한다)의 20% 이하의 경우에 한한다.]을 사용할 것 3. 현장에서 냉간구부림을 하는 경우의 최소곡율반경은 다음 표의 배관의 외경에 따른 각각의 수치로 할 것. 이 경우 배관의 내경은 배관 외경의 2.5% 이상 감소하지 아니하여야 한다. (주) D는 배관의 외경을 말한다. 제120조(밸브의 설계 등) 배관에 부착된 밸브는 다음 각 호에 의하여 설치하여야 한다. 1. 밸브는 배관의 강도 이상일 것 2. 밸브(이송기지내의 배관에 부착된 것을 제외한다)는 피그의 통과에 지장이 없는 구조로 할 것 3. 밸브(이송기지 또는 전용기지내의 배관에 부착된 것을 제외한다)와 배관과의 접속은 원칙적으로 맞대기 용접으로 할 것 4. 밸브를 용접에 의하여 배관에 접속한 경우에는 접속부의 용접두께가 급변하지 아니하도록 시공할 것 5. 밸브는 당해 밸브의 자중 등에 의하여 배관에 이상응력을 발생시키지 아니하도록 부착할 것 6. 밸브는 배관의 팽창, 수축 및 지진력 등에 의하여 힘이 직접 밸브에 작용하지 아니하도록 고려하여 부착할 것 7. 밸브의 개폐속도는 유격작용 등을 고려한 속도로 할 것 8. 플랜지 부착 밸브의 플랜지, 볼트 및 가스켓의 재료규격은 규칙 별표 15 Ⅱ제1호의 규정에 의할 것 제121조(비파괴시험의 방법 및 판정기준) 규칙 별표 15 Ⅳ제5호나목의 규정에 따른 배관등의 용접부에 대한 비파괴시험의 방법 및 판정기준 등은 제122조 및 제123조와 같다. 제122조(비파괴시험방법) ① 배관등의 용접부에는 방사선투과시험 또는 영상초음파탐상시험을 실시한다. 다만, 방사선투과시험 또는 영상초음파탐상시험을 실시하기 곤란한 경우에는 다음 각 호의 기준에 따른다.〈2015. 5. 6 개정〉 1. 두께가 6㎜ 이상인 배관에 있어서는 초음파탐상시험 및 자기탐상시험을 실시할 것. 다만, 강자성체 외의 재료로 된 배관에 있어서는 자기탐상시험을 침투탐상시험으로 대체할 수 있다. 2. 두께가 6㎜ 미만인 배관과 초음파탐상시험을 실시하기 곤란한 배관에 있어서는 자기탐상시험을 실시할 것 ② 용접부의 방사선투과시험은「강 용접 이음부의 방사선 투과 시험 방법」(KS B 0845),「알루미늄 평판 접합 용접부의 방사선 투과 시험 방법」(KS D 0242) 및「알루미늄관의 원둘레 용접부의 방사선 투과 시험 방법」(KS B 0838)을, 초음파탐상시험은「강 용접부의 초음파 탐상 시험 방법」(KS B 0896)을, 자기탐상시험은「철강 재료의 자분 탐상 시험 방법 및 자분 모양의 분류」(KS D 0213)를, 침투탐상시험은「침투 탐상 시험 방법 및 침투 지시 모양의 분류」(KS B 0816)를 준용한다. 다만, 방사선투과시험에서 투과사진의 상질적용구분은 내부선원촬영 및 내부필름촬영방법의 경우에는 A급을 적용하고 2중벽편면 및 양면촬영방법은 P1급을 적용한다. 제123조(비파괴시험의 판정기준) ① 방사선투과시험의 결과는 다음 각 호에 적합하여야 한다 1. 균열이 없을 것 2. 용입부족이 있는 경우에는 1개의 용입부족 길이가 20㎜ 이하이고 1개소의 용접부에 있는 용입부족 길이의 합계는 용접부길이 300㎜에 대하여 25㎜(당해 용접길이가 300㎜ 미만인 경우에는 용접부길이의 8%) 이하일 것. 다만, 엇물림에 의한 루트(root) 한쪽의 용입부족에 있어서는 1개의 용입부족 길이를 40㎜ 이하로 하고 1개소의 용접부에 있는 용입부족 길이의 합계는 용접부길이 300㎜에 대하여 70㎜ 이하이어야 한다. 3. 융합불량이 있는 경우에는 1개의 융합불량 길이가 20㎜ 이하이고 1개소의 용접부에 있는 융합불량 길이의 합계는 용접부길이 300㎜에 대하여 25㎜(당해 용접길이가 300㎜ 미만인 경우는 용접부길이의 8%) 이하일 것. 다만, 1개소의 용접부에서 용접층간의 융합불량 길이의 합은 용접부길이 300㎜에 대하여 30㎜(당해 용접길이가 300㎜ 미만인 경우는 용접부길이의 8%) 이하이어야 한다. 4. 용락이 있는 경우에는 1개의 용락 길이가 6㎜(용접하는 모재의 두께가 6㎜ 미만인 경우는 당해 모재의 두께) 이하이고 1개소의 용접부에 있는 용락 길이의 합계는 용접부길이 300㎜에 대하여 12㎜ 이하일 것 5. 슬래그(slag)가 있는 경우에는 다음 각목에 의할 것 가. 1개의 가늘고 긴 슬래그는 길이와 폭이 각각 20㎜ 이하, 1.5㎜ 이하이고 1개소의 용접부에 있는 가는 슬래그 길이의 합계는 용접부길이 300㎜에 대하여 30㎜ 이하일 것. 다만, 평행하고 가늘고 긴 슬래그의 간격이 1㎜를 초과하는 경우에는 각각 독립된 것으로 간주한다. 나. 독립된 1개의 슬래그는 길이와 폭이 각각 6㎜ 이하, 3㎜ 이하이고 1개소의 용접부에 있는 독립된 슬래그 길이의 합계는 용접부길이 300㎜에 대하여 12㎜ 이하일 것 6. 기공 및 이와 유사한 둥근 띠부분(이하 이 조에서 "기공등"이라 한다)은 긴지름이 모재두께의 1/2을 초과하지 아니하고, 임의의 개소에 관하여 한변의 길이가 10㎜인 정사각형(모재의 두께가 25㎜를 초과하는 것은 1변의 길이가 10㎜이고 다른 1변의 길이가 20㎜인 직사각형)의 부분(이하 이 조에서 "시험부분"이라 한다)에서 표 1에 표기된 기공등(기공등의 긴지름이 모재의 두께가 25㎜ 이하의 것에 있어서는 0.5㎜ 이하, 모재의 두께가 25㎜를 초과하는 것에 있어서는 0.7㎜ 이하의 것을 제외한다)의 점수의 합계가 표 2의 모재의 두께에 따라 정하는 점수의 합계 이하일 것 7. 충상기공(蟲狀氣孔)이 있는 경우에는 1개의 충상기공의 길이가 3㎜(용접하는 모재의 두께가 12㎜ 미만인 경우에는 당해 모재의 두께의 1/4) 이하이고, 2 이상의 충상기공이 있는 경우에 상호 간격이 충상기공 중 길이가 긴 것의 길이 이하인 때에는 당해 충상기공의 길이 합계는 6㎜(모재의 두께가 12㎜를 초과하는 것에 있어서는 모재 두께의 1/2) 이하일 것 8. 속이 빈 비드(bead)가 있는 경우에는 1개의 길이가 10㎜ 이하이고, 1개의 용접부에는 속이 빈 비드 길이의 합계는 용접부길이 300㎜에 대하여 50㎜ 이하일 것. 다만, 길이가 6㎜를 초과하는 2개의 속이 빈 비드의 간격은 50㎜ 이상이어야 한다. 9. 하나의 용접부에 있어서 제2호 내지 제8호에 의한 결함길이의 합계는 당해 용접부길이의 8% 이하이고 용접부길이 300㎜에 대해서는 50㎜(제2호 단서의 규정에 따른 결함길이를 제외한다) 이하일 것 10. 제2호 내지 제8호에 적합하더라도 결함부분의 투과사진의 농도가 용접한 모재부분의 사진농도에 대하여 현저하게 높지 아니할 것 11. 언더컷(undercut)이 있는 경우에는 다음 각목에 적합할 것 가. 외면의 언더컷은 단면이 "V"자형이 아닌 것으로 1개의 언더컷의 길이 및 깊이가 각각 30㎜ 이하, 0.5㎜ 이하이고, 1개의 용접부에는 언더컷 길이의 합계가 용접부길이의 15% 이하일 것 나. 내면의 언더컷은 1개의 언더컷 길이가 50㎜ 이하이고, 1개의 용접부에는 언더컷 길이의 합계가 용접부 길이의 15% 이하일 것 12. 내면 비드의 투과사진 농도는 용접한 모재 부분의 사진 농도에 비하여 높지 아니하고 현저히 낮지 아니할 것 ② 초음파탐상시험의 결과는 다음 각 호에 적합하여야 한다. 1. 균열이 없을 것 2. 1개의 결함지시길이는 최대에코높이의 영역 Ⅲ(KS B 0896에 정한 M검출 레벨에서의 영역 Ⅲ을 말한다. 이하 같다)에서는 용접하는 모재 두께(당해 모재 두께가 18㎜ 이하인 경우는 18㎜) 이하, 최대에코높이의 영역 Ⅳ(KS B 0896에 정한 M검출 레벨에서의 영역 Ⅳ를 말한다. 이하 같다)에서는 용접하는 모재 두께의 1/2(당해 모재 두께가 18㎜ 이하인 경우는 9㎜) 이하로 하고, 결함이 가장 많이 모여 있는 부분은 용접부 길이 300㎜에 대해서는 다음 표의 결함지시길이의 구분 및 영역에서 결함점수와 당해 결함수를 곱한 수치의 총합이 5 이하일 것 (비고) 1. 1개의 결함을 2방향 이상에서 탐상하여 결함지시길이가 다를 경우에는 큰 지시길이를 결함지시길이로 한다. 2. 깊이가 같다고 간주되는 2개 이상의 결함간격이 결함지시길이 이하인 경우에는 당해 2개 이상의 결함지시길이의 합에 간격의 길이를 더한 것을 결함지시길이로 한다. 3. 영상초음파탐상시험 장비를 사용할 경우 제2호에도 불구하고 제35조제6항제2호에 따른다.〈2015. 5. 6 신설〉 ③ 자기탐상시험의 결과는 다음 각 호에 적합하여야 한다. 1. 균열이 없을 것 2. 결함자분모양(의사자분모양은 제외한다. 이하 이 조에서는 같다)의 길이[결함자분모양 길이가 그 폭의 3배 미만의 것은 침투탐상시험에 의한 결함지시모양의 길이로 하고 2 이상의 결함자분모양이 동일선상에 2㎜ 이하의 간격으로 존재하는 경우(인접한 결함자분모양의 길이가 2㎜ 이하의 것으로서 당해 결함자분모양 길이 이상의 간격으로 존재하는 경우는 제외한다)는 당해 결함자분모양 길이 및 당해 간격의 합계 길이로 한다. 이하 이 조에서 같다]가 4㎜ 이하일 것 3. 결함자분모양이 존재하는 임의의 개소에 대해서는 2500㎟의 사각형(한변의 최대길이는 150㎜로 한다)의 부분에 있어 길이가 1㎜를 초과하는 결함자분모양 길이의 합계는 8㎜ 이하일 것 ④ 침투탐상시험의 결과는 다음 각 호에 적합하여야 한다. 1. 균열이 없을 것 2. 결함지시모양(의사지시모양을 제외한다. 이하 이 조에서는 같다)의 길이[2 이상의 결함지시모양이 거의동일 선상에 2㎜ 이하의 간격으로 존재하는 경우(서로 인접하는 결함지시모양의 길이가 2㎜ 이하의 것으로서 당해 결함지시모양의 길이 이상의 간격으로 존재하는 경우를 제외한다)에는 당해 결함지시모양 길이 및 간격의 합계 길이로 한다. 이하 이 조에서 같다]가 4㎜ 이하일 것 3. 결함지시모양이 존재하는 임의의 개소에 대하여 2,500㎟의 사각형(한변의 최대길이는 150㎜로 한다)의 부분에 있어서 길이가 1㎜를 초과하는 결함지시모양 길이의 합계가 8㎜ 이하일 것 제124조(내압시험의 방법 및 판정기준) 규칙 별표 15 Ⅳ제6호나목의 규정에 따른 내압시험의 방법 및 판정기준 등은 다음 각 호와 같다. 1. 내압시험은 수압에 의하여 실시하고 시험중에 물이 동결할 우려가 있는 경우에는 동결을 방지하는 조치를 강구할 것. 다만, 부득이한 이유로 물을 채우는 것이 부적당한 경우에는 공기 또는 위험성이 없는 기체의 압력에 의하여 할 수 있다. 2. 수압시험은 배관등 내부의 공기를 빼고 실시할 것. 이 경우 끝부분이 없어 배관에 공기 배출구를 설치하는 때에는 시험에 의하여 당해 부분이 손상을 받지 아니하는 구조로 하고 시험후에는 당해부분의 강도를 감소시키지 아니하도록 공기 배출구를 폐쇄하고 보강하여야 한다. 3. 배관등내의 물의 온도와 배관등의 주위 온도가 대략 평형상태가 된 후에 시험을 실시할 것 4. 시험중에는 배관등의 시험구간의 양끝부분에서 배관등 내부의 압력 및 온도를 기록할 것. 이 경우 압력을 측정하는 장치는 시험을 실시하기 전과 후에 분동식 압력기(중량평형식 압력검정기)를 이용하여 검정하여야 한다. 5. 내압시험의 결과 시험압력에서 배관등의 팽창, 누설 등의 이상이 없을 것 6. 내압시험을 공기 등의 기체압력에 의하여 하는 경우에는 먼저 상용압력의 50%까지 승압하고 그 후에는 상용압력의 10%씩 단계적으로 승압하여 내압시험압력에 달하였을 때 누설 등의 이상이 없고 그 후 압력을 내려 상용압력으로 하였을 때 팽창, 누설 등의 이상이 없을 것 제125조(위치표지 등) 규칙 별표 15 Ⅳ제20호나목의 규정에 따른 배관 경로의 위치표지ㆍ주의표시 및 주의표지는 다음 각 호와 같이 설치하여야 한다. 1. 위치표지는 다음 각목에 의하여 지하매설의 배관경로에 설치할 것 가. 배관 경로 약100m 마다의 개소, 수평곡관부 및 기타 안전상 필요한 개소에 설치할 것 나. 위험물을 이송하는 배관이 매설되어 있는 상황 및 기점에서의 거리, 매설위치, 배관의 축방향, 이송자명 및 매설연도를 표시할 것 2. 주의표시는 다음 각목에 의하여 지하매설의 배관경로에 설치할 것. 다만, 방호구조물 또는 이중관 기타의 구조물에 의하여 보호된 배관에 있어서는 그러하지 아니하다. 가. 배관의 바로 위에 매설할 것 나. 주의표시와 배관의 윗부분과의 거리는 0.3m로 할 것 다. 재질은 내구성을 가진 합성수지로 할 것 라. 폭은 배관의 외경 이상으로 할 것 마. 색은 황색으로 할 것 바. 위험물을 이송하는 배관이 매설된 상황을 표시할 것 3. 주의표지는 다음 각목에 의하여 지상배관의 경로에 설치할 것 가. 일반인이 접근하기 쉬운 장소 기타 배관의 안전상 필요한 장소의 배관 직근에 설치할 것 나. 양식은 다음 그림과 같이 할 것 (비고) 1. 금속제의 판으로 할 것 2. 바탕은 백색(역정삼각형내는 황색)으로 하고, 문자 및 역정삼각형의 모양은 흑색으로 할 것 3. 바탕색의 재료는 반사도료 기타 반사성을 가진 것으로 할 것 4. 역정삼각형 정점의 둥근 반경은 10㎜로 할 것 5. 이송품명에는 위험물의 화학명 또는 통칭명을 기재할 것 제126조(안전설비의 작동시험 등) ① 규칙 별표 15 Ⅳ제21호의 규정에 따른 안전유지를 위한 설비는 다음 각 호와 같다 1. 규칙 별표 15 Ⅳ제14호의 규정에 따른 경보설비 2. 규칙 별표 15 Ⅳ제8호가목의 규정에 따른 제어기능을 가진 안전제어장치 3. 규칙 별표 15 Ⅳ제8호나목의 규정에 따른 제어기능을 가진 안전제어장치 4. 배관내의 압력이 최대상용압력을 초과하지 아니하도록 제어하는 장치 5. 유격작용 등에 의하여 생기는 압력이 최대상용압력의 1.1배를 초과하지 아니하도록 제어하는 장치 6. 규칙 별표 15 Ⅳ제10호의 규정에 따른 누설검지장치로서 자동으로 위험물의 누설을 검지하도록 된 것 7. 규칙 별표 15 Ⅳ제16호의 규정에 따른 비상전원으로서 상용전원이 고장난 경우에 자동으로 비상전원으로 바뀌어 지는 것 ② 규칙 별표 15 Ⅳ제21호의 규정에 따른 안전유지를 위한 설비의 시험방법은 다음 각 호와 같다. 1. 제1항제1호의 장치에 있어서는 규칙 별표 15 Ⅳ제7호나목의 규정에 따른 이상한 상태에 상당하는 모의신호를 주는 것에 의하여 실시할 것 2. 제1항제2호의 장치에 있어서는 규칙 별표 15 Ⅳ제8호가목의 규정에 따른 안전유지를 위한 설비 등의 제어회로를 차단한 상태에서 펌프의 기동조작에 의하여 실시할 것 3. 제1항제3호의 장치에 있어서는 규칙 별표 15 Ⅳ제10호가목의 규정에 따른 자동으로 위험물의 누설을 검지할 수 있는 장치에 위험물 누설에 상당하는 모의신호를 주어 긴급차단밸브를 폐쇄하기 위한 제어회로를 차단하고, 규칙 별표 15 Ⅳ제13호의 규정에 따른 감진장치 및 강진계에 일정 가속도 이상의 지진동에 상당하는 모의신호를 주는 것에 의하여 실시할 것 4. 제1항제4호의 장치에 있어서는 이송상태에 있어서 당해 장치에 관한 압력제어밸브의 하류측 밸브를 서서히 폐쇄하는 것에 의하여 실시할 것 5. 제1항제5호의 장치(이하 "유격압력안전장치"라 한다)에 있어서는 미리 규칙 별표 15 Ⅳ제9호가목의 규정에 따른 배관내의 압력이 최대상용압력을 초과하지 아니하도록 제어하는 장치의 작동압력을 최대상용압력의 1.1배를 초과한 압력에 조정하고, 이송상태에 있어서 유격압력안전장치에 관련되는 감압밸브의 하류측 밸브를 서서히 폐쇄하는 것에 의하여 실시할 것. 다만, 펌프의 최고토출압력이 최대상용압력의 1.1배보다 낮은 압력으로 운전하는 배관에 설치된 유격압력안전장치에 있어서는 정압에 의하여 실시한다. 6. 제1항제6호의 장치에 있어서는 이송에 의하여 하거나 이송에 상당하는 모의신호를 주는 것에 의하여 실시할 것 7. 제1항제7호의 장치에 있어서는 상용전력원을 차단한 것에 의하여 실시할 것 제5장 제조소등의 소화설비의 기준 제127조(소화설비 등의 설치에 관한 세부기준) 규칙 제44조의 규정에 따른 소화설비의 설치에 관한 세부기준은 제128조 내지 제136조의 규정에 따른다. 제128조(소화설비 설치의 구분) 옥내소화전설비, 옥외소화전설비, 스프링클러설비 또는 물분무등소화설비 설치의 구분은 다음 각 호와 같다. 1. 옥내소화전설비 및 이동식물분무등소화설비는 화재발생시 연기가 충만할 우려가 없는 장소 등 쉽게 접근이 가능하고 화재 등에 의한 피해를 받을 우려가 적은 장소에 한하여 설치할 것 2. 옥외소화전설비는 건축물의 1층 및 2층 부분만을 방사능력범위로 하고 건축물의 지하층 및 3층 이상의 층에 대하여 다른 소화설비를 설치할 것. 또한 옥외소화전설비를 옥외 공작물에 대한 소화설비로 하는 경우에도 유효방수거리 등을 고려한 방사능력범위에 따라 설치할 것 3. 제4류위험물을 저장 또는 취급하는 탱크에 포소화설비를 설치하는 경우에는 고정식포소화설비(종형탱크에 설치하는 것은 고정식포방출구방식으로 하고 보조포소화전 및 연결송액구를 함께 설치할 것)를 설치할 것 4. 소화난이도등급Ⅰ의 제조소 또는 일반취급소에 옥내ㆍ외소화전설비, 스프링클러설비 또는 물분무등소화설비를 설치시 당해 제조소 또는 일반취급소의 취급탱크(인화점 21℃ 미만의 위험물을 취급하는 것에 한한다. 이하 이 조에서 같다)의 펌프설비, 주입구 또는 토출구가 옥내ㆍ외소화전설비, 스프링클러설비 또는 물분무등소화설비의 방사능력범위 내에 포함되도록 할 것. 이 경우 당해 취급탱크의 펌프설비, 주입구 또는 토출구에 접속하는 배관의 내경이 200㎜ 이상인 경우에는 당해 펌프설비, 주입구 또는 토출구에 대하여 적응성 있는 소화설비는 이동식 외의 물분무등소화설비에 한한다. 5. 포소화설비 중 포모니터노즐방식은 옥외의 공작물(펌프설비 등을 포함한다) 또는 옥외에서 저장 또는 취급하는 위험물을 방호대상물로 할 것 제129조(옥내소화전설비의 기준) 옥내소화전설비의 기준은 다음 각 호와 같다.〈2015. 5. 6 개정〉 1. 옥내소화전의 개폐밸브 및 호스접속구는 바닥면으로부터 1.5m 이하의 높이에 설치할 것 2. 옥내소화전의 개폐밸브 및 방수용기구를 격납하는 상자(이하 "소화전함"이라 한다)는 불연재료로 제작하고 점검에 편리하고 화재발생시 연기가 충만할 우려가 없는 장소 등 쉽게 접근이 가능하고 화재 등에 의한 피해를 받을 우려가 적은 장소에 설치할 것 3. 가압송수장치의 시동을 알리는 표시등(이하 "시동표시등"이라 한다)은 적색으로 하고 옥내소화전함의 내부 또는 그 직근의 장소에 설치할 것. 다만, 제4호나목에 의하여 설치한 적색의 표시등을 점멸시키는 것에 의하여 가압송수장치의 시동을 알리는 것이 가능한 경우 및 영 제18조의 규정에 따른 자체소방대를 둔 제조소등으로서 가압송수장치의 기동장치를 기동용 수압개폐장치로 사용하는 경우에는 시동표시등을 설치하지 아니할 수 있다. 4. 옥내소화전설비의 설치의 표시는 다음 각목에 정한 것에 의할 것 가. 옥내소화전함에는 그 표면에 "소화전"이라고 표시할 것 나. 옥내소화전함의 상부의 벽면에 적색의 표시등을 설치하되, 당해 표시등의 부착면과 15°이상의 각도가 되는 방향으로 10m 떨어진 곳에서 용이하게 식별이 가능하도록 할 것 5. 수원의 수위가 펌프(수평회전식의 것에 한한다)보다 낮은 위치에 있는 가압송수장치는 다음 각목에 정한 것에 의하여 물올림장치를 설치할 것 가. 물올림장치에는 전용의 물올림탱크를 설치할 것 나. 물올림탱크의 용량은 가압송수장치를 유효하게 작동할 수 있도록 할 것 다. 물올림탱크에는 감수경보장치 및 물올림탱크에 물을 자동으로 보급하기 위한 장치가 설치되어 있을 것 6. 옥내소화전설비의 비상전원은 자가발전설비 또는 축전지설비에 의하되 다음 각목에 정한 것으로 할 것. 다만, 가목에 적합한 내연기관으로서 상용전원의 정전시 신속히 당해 내연기관을 작동할 수 있는 경우에는 자가발전설비를 대신하여 내연기관을 사용할 수 있다. 가. 용량은 옥내소화전설비를 유효하게 45분 이상 작동시키는 것이 가능할 것 나. 자가발전설비는 (1) 내지 (3)에 정한 것에 의할 것 (1) 비상전원 전용수전설비는 (가) 내지 (마)에 정한 것으로 할 것 (가) 점검에 편리하고 화재 등의 피해를 받을 우려가 적은 곳에 설치할 것 (나) 다른 전기회로의 개폐기 또는 차단기에 의하여 차단되지 않을 것 (다) 개폐기에는 "옥내소화전설비용"이라고 표시할 것 (라) 고압 또는 특별고압으로 수전하는 비상전원전용수전설비는 불연재료의 벽, 기둥, 바닥 및 천정(천정이 없는 경우에는 지붕)으로 구획되고 출입구는 갑종방화문 또는 을종방화문이 설치되고 창에는 망입유리 또는 강화유리(8㎜ 이상)가 설치된 전용실에 설치할 것. 다만, 1) 또는 2)에 해당하는 경우는 그러하지 아니하다. 1) 큐비클식 비상전원전용수전설비로서 불연재료로 구획된 변전설비실, 발전설비실, 기계실, 펌프실, 그 밖의 이와 유사한 실 또는 옥외나 건축물의 옥상에 설치된 경우 2) 옥외 또는 주요구조부가 내화구조인 건축물의 옥상에 설치한 것으로서 인접한 건축물 또는 공작물로부터 3m 이상 이격된 경우 또는 당해 수전설비로부터 3m 미만의 범위에 있는 건축물 또는 공작물의 부분이 불연재료인 경우 (마) 큐비클식 비상전원전용수전설비는 당해 수전설비의 전면에 폭 1m 이상의 공지를 보유하여야 하며, 다른 자가발전ㆍ축전설비(큐비클식을 제외한다) 또는 건축물ㆍ공작물(수전설비를 옥외에 설치하는 경우에 한한다)로부터 1m 이상 이격할 것 (2) 상용전원이 정전인 때에는 자동으로 비상전원으로 전환될 수 있을 것 (3) 큐비클식 외의 자가발전설비는 (가) 내지 (다)에 정한 것에 의할 것 (가) 자가발전장치(발전기와 원동기를 연결한 것을 말한다. 이하 같다)의 주위에는 0.6m 이상의 공지를 보유할 것 (나) 연료탱크와 원동기와의 간격은 예열하는 방식의 원동기는 2m 이상, 그 밖의 방식의 원동기는 0.6m 이상으로 할 것. 다만, 연료탱크와 원동기의 사이에 불연재료로 만든 방화상 유효한 차폐물을 설치한 경우는 그러하지 아니하다. (다) 운전제어장치, 보호장치, 여자(勵磁)장치 또는 이와 유사한 장치를 수납하는 조작반(자가발전장치에 내장된 것은 제외한다)은 강판제의 함에 수납하고 당해 함의 전면에 폭 1m 이상의 공지를 보유 할 것 다. 축전지설비는 (1) 내지 (3)에 정한 것에 의할 것 (1) 나목(1)의 규정에 의할 것 (2) 상용전원이 정전인 때에는 자동으로 비상전원으로 전환되고 상용전원이 복구된 때에는 자동으로 상용전원으로 전환될 수 있을 것 (3) 큐비클 외의 축전지설비는 (가) 내지 (마)에 정한 것에 의할 것 (가) 축전지설비는 설치된 실의 벽으로부터 0.1m 이상 이격할 것 (나) 축전지설비를 동일실에 2 이상 설치하는 경우에는 축전지설비의 상호간격은 0.6m(높이가 1.6m 이상인 선반 등을 설치한 경우에는 1m) 이상 이격할 것 (다) 축전지설비는 물이 침투할 우려가 없는 장소에 설치할 것 (라) 축전지설비를 설치한 실에는 옥외로 통하는 유효한 환기설비를 설치할 것 (마) 충전장치와 축전지를 동일실에 설치하는 경우에는 충전장치를 강제의 함에 수납하고 당해 함의 전면에 폭 1m 이상의 공지를 보유할 것 라. 배선은 「전기사업법」에 의한 전기설비기술기준에 적합하게 하여야 하며 다른 회로에 의한 장애를 받지 아니하도록 조치를 하고 (1) 내지 (3)에 정한 것에 의할 것 (1) 600볼트 2종 비닐절연전선 또는 이와 동등 이상의 내열성을 갖는 전선을 사용할 것 (2) 전선은 내화구조인 주요구조부에 매설하거나 또는 이와 동등 이상의 내열효과가 있는 방법으로 보호할 것. 다만, MI케이블 또는 이와 동등 이상의 내열성능이 있는 것은 그러하지 아니하다. (3) 개폐기, 과전류보호기, 기타 배선기기는 내열효과가 있는 방법으로 보호할 것 7. 조작회로 및 제4호나목의 규정에 따른 표시등의 회로배선은 다음 각목에 정한 것에 의할 것 가. 600볼트 2종비닐절연전선 또는 이와 동등 이상의 내열성능을 갖는 전선을 사용할 것 나. 금속관공사, 가요전선관공사, 금속덕트공사 또는 케이블공사(불연성의 덕트로 덮는 경우에 한한다)에 의하여 설치할 것 8. 배관은 다음 각목에 정한 기준에 의할 것 가. 전용으로 할 것. 다만, 옥내소화전의 기동장치를 조작하는 것에 의하여 즉시 다른 소화설비 배관의 송수를 차단하는 것이 가능한 경우 등 당해 옥내소화전설비의 성능에 지장을 주지 아니하는 경우에는 그러하지 아니하다.. 나. 가압송수장치의 토출측 직근부분의 배관에는 체크밸브 및 개폐밸브를 설치할 것 다. 펌프를 이용한 가압송수장치의 흡수관은 (1) 내지 (3)에 정한 것에 의할 것 (1) 흡수관은 펌프마다 전용으로 설치할 것 (2) 흡수관에는 여과장치(후드밸브에 부속된 것을 포함한다)를 설치하여야 하며, 수원의 수위가 펌프보다 낮은 위치에 있는 경우에는 후드밸브를 설치하고 그 외의 경우에는 개폐밸브를 설치할 것 (3) 후드밸브는 용이하게 점검할 수 있도록 할 것 라. 「배관용탄소강관」(KS D 3507),「압력배관용탄소강관」(KS D 3562) 또는 이와 동동 이상의 강도, 내식성 및 내열성을 갖는 관을 사용할 것 마. 관이음쇠는「나사식강관제관이음쇠」(KS B 1533),「나사식가단주철제관이음쇠」(KS B 1531),「강제용접식관플랜지」(KS B 1503),「스테인리스강제용접식플랜지」(KS B 1506),「배관용 강제맞대기용접식관이음쇠」(KS B 1541) 또는 이와 동등 이상의 강도, 내식성 및 내열성을 갖는 것으로 할 것 바. 주배관 중 입상관은 관의 직경이 50㎜ 이상인 것으로 할 것 사. 밸브류는 (1) 및 (2)에 정한 것에 의할 것 (1) 재질은「주강 플랜지형 밸브」(KS B 2361),「회주철품」(KS D 4301),「구상흑연주철품」(KS D 4302) 또는 이와 동등 이상의 강도, 내식성 및 내열성을 갖는 것으로 할 것 (2) 개폐밸브에는 그 개폐방향을, 체크밸브에는 그 흐름방향을 표시할 것 아. 배관은 당해 배관에 급수하는 가압송수장치의 체절압력의 1.5배 이상의 수압을 견딜 수 있는 것으로 할 것 9. 가압송수장치는 다음 각목에 정한 것에 의하여 설치할 것 가. 고가수조를 이용한 가압송수장치는 (1) 및 (2)에 정한 것에 의할 것 (1) 낙차(수조의 하단으로부터 호스접속구까지의 수직거리를 말한다. 이하 이 호에서 같다)는 다음 식에 의하여 구한 수치 이상으로 할 것 H = h1 + h2 + 35m H : 필요낙차 (단위 m) h1 : 방수용 호수의 마찰손실수두 (단위 m) h2 : 배관의 마찰손실수두 (단위 m) (2) 고가수조에는 수위계, 배수관, 오버플로우용 배수관, 보급수관 및 맨홀을 설치할 것 나. 압력수조를 이용한 가압송수장치는 (1) 내지 (3)에 정한 것에 의할 것 (1) 압력수조의 압력은 다음 식에 의하여 구한 수치 이상으로 할 것 P = p1 + p2 + p3 + 0.35MPa P : 필요한 압력 (단위 MPa) p1 : 소방용호스의 마찰손실수두압 (단위 MPa) p2 : 배관의 마찰손실수두압 (단위 MPa) p3 : 낙차의 환산수두압 (단위 MPa) (2) 압력수조의 수량은 당해 압력수조 체적의 2/3 이하일 것 (3) 압력수조에는 압력계, 수위계, 배수관, 보급수관, 통기관 및 맨홀을 설치할 것 다. 펌프를 이용한 가압송수장치는 (1) 내지 (8)에 정한 것에 의할 것 (1) 펌프의 토출량은 옥내소화전의 설치개수가 가장 많은 층에 대해 당해 설치개수(설치개수가 5개 이상인 경우에는 5개로 한다)에 260ℓ/min를 곱한 양 이상이 되도록 할 것 (2) 펌프의 전양정은 다음 식에 의하여 구한 수치 이상으로 할 것 H = h1 + h2 + h3 + 35m H : 펌프의 전양정 (단위 m) h1 : 소방용 호스의 마찰손실수두 (단위 m) h2 : 배관의 마찰손실수두 (단위 m) h3 : 낙차 (단위 m) (3) 펌프의 토출량이 정격토출량의 150%인 경우에는 전양정은 정격전양정의 65% 이상 일 것 (4) 펌프는 전용으로 할 것. 다만, 다른 소화설비와 병용 또는 겸용하여도 각각의 소화설비의 성능에 지장을 주지 아니하는 경우에는 그러하지 아니하다. (5) 펌프에는 토출측에 압력계, 흡입측에 연성계를 설치할 것 (6) 가압송수장치에는 정격부하운전시 펌프의 성능을 시험하기 위한 배관설비를 설치할 것 (7) 가압송수장치에는 체절운전시에 수온상승방지를 위한 순환배관을 설치할 것 (8) 원동기는 전동기 또는 내연기관에 의한 것으로 할 것 라. 가압송수장치에는 당해 옥내소화전의 노즐선단에서 방수압력이 0.7MPa을 초과하지 아니하도록 할 것 마. 기동장치는 직접조작이 가능하고, 옥내소화전함의 내부 또는 그 직근의 장소에 설치된 조작부(자동화재탐지설비의 P형발신기를 포함한다)에서 원격조작이 가능하도록 할 것 바. 가압송수장치는 직접조작에 의해서만 정지되도록 할 것 사. 소방용호스 및 배관의 마찰손실계산은 Hazen & Williams 공식에 의할 것 10. 가압송수장치는 점검에 편리하고 화재 등의 피해를 받을 우려가 적은 장소에 설치할 것 11. 옥내소화전설비는 습식(배관내에 상시 충수되어 있고 가압송수장치의 기동에 의하여 즉시 방수가능한 방법을 말한다. 이하 같다)으로 하고 동결방지조치를 할 것. 다만, 동결방지조치가 곤란한 경우에는 습식 외의 방식으로 할 수 있다. 제130조(옥외소화전설비의 기준) 옥외소화전설비의 기준은 다음 각 호와 같다. 1. 옥외소화전의 개폐밸브 및 호스접속구는 지반면으로부터 1.5m 이하의 높이에 설치할 것 2. 방수용기구를 격납하는 함(이하 "옥외소화전함"이라 한다)은 불연재료로 제작하고 옥외소화전으로부터 보행거리 5m 이하의 장소로서 화재발생시 쉽게 접근가능하고 화재 등의 피해를 받을 우려가 적은 장소에 설치할 것 3. 옥외소화전설비의 설치의 표시는 다음 각목에 정한 것에 의할 것 가. 옥외소화전함에는 그 표면에 "호스격납함"이라고 표시할 것. 다만, 호스접속구 및 개폐밸브를 옥외소화전함의 내부에 설치하는 경우에는 "소화전"이라고 표시할 수도 있다. 나. 옥외소화전에는 직근의 보기 쉬운 장소에 "소화전"이라고 표시할 것 4. 가압송수장치, 시동표시등, 물올림장치, 비상전원, 조작회로의 배선 및 배관등은 옥내소화전설비의 기준의 예에 준하여 설치할 것. 다만, 영 제18조의 규정에 따른 자체소방대를 둔 제조소등으로서 옥외소화전함 부근에 설치된 옥외전등에 비상전원이 공급되는 경우에는 옥외소화전함의 적색 표시등을 설치하지 아니할 수 있다. 5. 옥외소화전설비는 습식으로 하고 동결방지조치를 할 것. 다만, 동결방지조치가 곤란한 경우에는 습식 외의 방식으로 할 수 있다. 제131조(스프링클러설비의 기준) 스프링클러설비의 기준은 다음 각 호와 같다.〈2006. 8. 3 개정〉 1. 개방형스프링클러헤드는 방호대상물의 모든 표면이 헤드의 유효사정 내에 있도록 설치하고, 다음 각목에 정한 것에 의하여 설치할 것 가. 스프링클러헤드의 반사판으로부터 하방으로 0.45m, 수평방향으로 0.3m의 공간을 보유할 것 나. 스프링클러헤드는 헤드의 축심이 당해 헤드의 부착면에 대하여 직각이 되도록 설치할 것 2. 폐쇄형스프링클러헤드는 방호대상물의 모든 표면이 헤드의 유효사정 내에 있도록 설치하고, 다음 각목에 정한 것에 의하여 설치할 것 가. 스프링클러헤드는 제1호가목 및 나목의 규정에 의할 것 나. 스프링클러헤드의 반사판과 당해 헤드의 부착면과의 거리는 0.3m 이하일 것 다. 스프링클러헤드는 당해 헤드의 부착면으로부터 0.4m 이상 돌출한 보 등에 의하여 구획된 부분마다 설치할 것. 다만, 당해 보 등의 상호간의 거리(보 등의 중심선을 기산점으로 한다)가 1.8m 이하인 경우에는 그러하지 아니하다. 라. 급배기용 덕트 등의 긴변의 길이가 1.2m를 초과하는 것이 있는 경우에는 당해 덕트 등의 아래면에도 스프링클러헤드를 설치할 것 마. 스프링클러헤드의 부착위치는 (1) 및 (2)에 정한 것에 의할 것 (1) 가연성 물질을 수납하는 부분에 스프링클러헤드를 설치하는 경우에는 제1호가목의 규정에 불구하고 당해 헤드의 반사판으로부터 하방으로 0.9m, 수평방향으로 0.4m의 공간을 보유할 것 (2) 개구부에 설치하는 스프링클러헤드는 당해 개구부의 상단으로부터 높이 0.15m 이내의 벽면에 설치할 것 바. 건식 또는 준비작동식의 유수검지장치의 2차측에 설치하는 스프링클러헤드는 상향식스프링클러헤드로 할 것. 다만, 동결할 우려가 없는 장소에 설치하는 경우는 그러하지 아니하다. 사. 스프링클러헤드는 그 부착장소의 평상시의 최고주위온도에 따라 다음 표에 정한 표시온도를 갖는 것을 설치할 것 3. 개방형스프링클러헤드를 이용하는 스프링클러설비에는 일제개방밸브 또는 수동식개방밸브를 다음 각목에 정한 것에 의하여 설치할 것 가. 일제개방밸브의 기동조작부 및 수동식개방밸브는 화재시 쉽게 접근 가능한 바닥면으로부터 1.5m 이하의 높이에 설치할 것 나. 가목에 정한 것 외에 일제개방밸브 또는 수동식개방밸브는 (1) 내지 (4)에 정한 것에 의할 것 (1) 방수구역마다 설치할 것 (2) 일제개방밸브 또는 수동식개방밸브에 작용하는 압력은 당해 일제개방밸브 또는 수동식 개방밸브의 최고사용압력 이하로 할 것 (3) 일제개방밸브 또는 수동식개방밸브의 2차측 배관부분에는 당해 방수구역에 방수하지 않고 당해 밸브의 작동을 시험할 수 있는 장치를 설치할 것 (4) 수동식개방밸브를 개방조작하는데 필요한 힘이 15kg 이하가 되도록 설치할 것 4. 개방형스프링클러헤드를 이용하는 스프링클러설비에 2 이상의 방사구역을 두는 경우에는 화재를 유효하게 소화할 수 있도록 인접하는 방사구역이 상호 중복되도록 할 것 5. 스프링클러설비에는 다음 각목에 정한 것에 의하여 각층 또는 방사구역마다 제어밸브를 설치할 것 가. 제어밸브는 개방형스프링클러헤드를 이용하는 스프링클러설비에 있어서는 방수구역마다, 폐쇄형스프링클러헤드를 사용하는 스프링클러설비에 있어서는 당해 방화대상물의 층마다, 바닥면으로부터 0.8m 이상 1.5m 이하의 높이에 설치할 것 나. 제어밸브에는 함부로 닫히지 아니하는 조치를 강구할 것 다. 제어밸브에는 직근의 보기 쉬운 장소에 "스프링클러설비의 제어밸브"라고 표시할 것 6. 자동경보장치는 다음 각목에 정한 것에 의하여 설치할 것. 다만, 자동화재탐지설비에 의하여 경보가 발하는 경우는 음향경보장치를 설치하지 아니할 수 있다. 가. 스프링클러헤드의 개방 또는 보조살수전의 개폐밸브의 개방에 의하여 경보를 발하도록 할 것 나. 발신부는 각층 또는 방수구역마다 설치하고 당해 발신부는 유수검지장치 또는 압력검지장치를 이용할 것 다. 나목의 유수검지장치 또는 압력검지장치에 작용하는 압력은 당해 유수검지장치 또는 압력검지장치의 최고사용압력 이하로 할 것 라. 수신부에는 스프링클러헤드 또는 화재감지용헤드가 개방된 층 또는 방수구역을 알 수 있는 표시장치를 설치하고, 수신부는 수위실 기타 상시 사람이 있는 장소(중앙관리실이 설치되어 있는 경우에는 당해 중앙관리실)에 설치 할 것 마. 하나의 방화대상물에 2 이상의 수신부가 설치되어 있는 경우에는 이들 수신부가 있는 장소 상호간에 동시에 통화할 수 있는 설비를 설치할 것 7. 유수검지장치는 다음 각목에 정한 것에 의하여 설치할 것 가. 유수검지장치의 1차측에는 압력계를 설치할 것 나. 유수검지장치의 2차측에 압력의 설정을 필요로 하는 스프링클러설비에는 당해 유수검지장치의 압력설정치보다 2차측의 압력이 낮아진 경우에 자동으로 경보를 발하는 장치를 설치할 것 8. 폐쇄형스프링클러헤드를 이용하는 스프링클러설비의 배관의 말단에는 유수검지장지 또는 압력검지장치의 작동을 시험하기 위한 밸브(이하 "말단시험밸브"라 한다)를 다음 각목에 의하여 설치할 것 가. 말단시험밸브는 유수검지장치 또는 압력검지장치를 설치한 배관의 계통마다 1개씩, 방수압력이 가장 낮다고 예상되는 배관의 부분에 설치할 것 나. 말단시험밸브의 1차측에는 압력계를, 2차측에는 스프링클러헤드와 동등의 방수성능을 갖는 오리피스 등의 시험용방수구를 설치할 것 다. 말단시험밸브에는 직근의 보기 쉬운 장소에 "말단시험밸브"라고 표시할 것 9. 스프링클러설비에는 다음 각목의 정한 것에 의하여 소방펌프자동차가 용이하게 접근할 수 있는 위치에 쌍구형의 송수구를 설치할 것 가. 전용으로 할 것 나. 송수구의 결합금속구는 탈착식 또는 나사식으로 하고 내경을 63.5㎜ 내지 66.5㎜로 할 것 다. 송수구의 결합금속구는 지면으로부터 0.5m 이상 1m 이하의 높이의 송수에 지장이 없는 위치에 설치할 것 라. 송수구는 당해 스프링클러설비의 가압송수장치로부터 유수검지장치ㆍ압력검지장치 또는 일제개방형밸브ㆍ수동식개방밸브까지의 배관에 전용의 배관으로 접속할 것 마. 송수구에는 그 직근의 보기 쉬운 장소에 "스프링클러용송수구"라고 표시하고 그 송수압력범위를 함께 표시할 것 10. 기동장치는 폐쇄형스프링클러헤드를 이용하는 스프링클러설비에 있어서는 자동식의 기동장치를 설치하고, 개방형스프링클러헤드를 이용하는 스프링클러설비에 있어서는 자동식의 기동장치 또는 수동식의 기동장치를 설치하여야 하며 그 기준은 다음 각목에 정한 것에 의할 것 가. 자동식의 기동장치는 (1) 또는 (2)에 정한 것에 의할 것 (1) 개방형스프링클러헤드를 이용하는 스프링클러설비는 자동화재탐지설비의 감지기의 작동, 화재감지기용 헤드의 작동 또는 개방에 의한 압력검지장치의 작동과 연동하여 가압송수장치 및 일제개방밸브가 기동될 수 있도록 할 것. 다만, 자동화재탐지설비의 수신기 또는 스프링클러설비의 표시장치가 설치되어 있는 장소에 상시 사람이 있고 화재시 즉시 당해 조작부를 작동시킬 수 있는 경우에는 그러하지 아니하다. (2) 폐쇄형스프링클러헤드를 이용하는 스프링클러설비는 스프링클러헤드의 개방 또는 보조살수전의 개폐밸브의 개방에 의한 유수검지장치 또는 기동용수압개폐장치의 작동과 연동하여 가압송수장치가 기동될 수 있도록 할 것 나. 수동식의 기동장치는 (1) 및 (2)에 정한 것에 의할 것 (1) 직접조작 또는 원격조작에 의하여 각각 가압송수장치 및 수동식개방밸브 또는 압력송수장치 및 일제개방밸브를 기동할 수 있도록 할 것 (2) 2 이상의 방수구역을 갖는 스프링클러설비는 방수구역을 선택할 수 있는 구조로 할 것 11. 건식 또는 준비작동식의 유수검지장치가 설치되어 있는 스프링클러설비는 스프링클러헤드가 개방된 후 1분 이내에 당해 스프링클러헤드로부터 방수될 수 있도록 할 것 12. 가압송수장치, 물올림장치, 비상전원, 조작회로의 배선 및 배관 등은 옥내소화전설비의 예에 준하여 설치할 것 제132조(물분무소화설비의 기준) 물분무소화설비의 기준은 다음 각 호와 같다. 1. 물분무소화설비에 2 이상의 방사구역을 두는 경우에는 화재를 유효하게 소화할 수 있도록 인접하는 방사구역이 상호 중복되도록 할 것 2. 고압의 전기설비가 있는 장소에는 당해 전기설비와 분무헤드 및 배관과 사이에 전기절연을 위하여 필요한 공간을 보유할 것 3. 물분무소화설비에는 각층 또는 방사구역마다 제어밸브, 스트레이너 및 일제개방밸브 또는 수동식개방밸브를 다음 각목에 정한 것에 의하여 설치할 것〈2007. 12. 3 개정〉 가. 제어밸브 및 일제개방밸브 또는 수동식개방밸브는 스프링클러설비의 기준의 예에 의할 것 나. 스트레이너 및 일제개방밸브 또는 수동식개방밸브는 제어밸브의 하류측 부근에 스트레이너, 일제개방밸브 또는 수동식개방밸브의 순으로 설치할 것 4. 기동장치는 스프링클러설비의 기준의 예에 의할 것 5. 가압송수장치, 물올림장치, 비상전원, 조작회로의 배선 및 배관 등은 옥내소화전설비의 예에 준하여 설치할 것 제133조(포소화설비의 기준) 포소화설비의 기준은 다음 각 호와 같다. 1. 고정식의 포소화설비의 포방출구 등은 다음 각목에 정한 것에 의하여 설치할 것 가. 고정식 포방출구방식은 탱크에서 저장 또는 취급하는 위험물의 화재를 유효하게 소화할 수 있도록 포방출구, 당해 소화설비에 부속하는 보조포소화전 및 연결송액구를 다음에 정한 것에 의하여 설치할 것 (1) 포방출구는 다음에 정한 것에 의할 것〈2007. 12. 3 개정〉 (가) 포방출구는 다음의 구분에 의할 것 1) I형 : 고정지붕구조의 탱크에 상부포주입법(고정포방출구를 탱크옆판의 상부에 설치하여 액표면상에 포를 방출하는 방법을 말한다. 이하 같다)을 이용하는 것으로서 방출된 포가 액면 아래로 몰입되거나 액면을 뒤섞지 않고 액면상을 덮을 수 있는 통계단 또는 미끄럼판 등의 설비 및 탱크내의 위험물증기가 외부로 역류되는 것을 저지할 수 있는 구조ㆍ기구를 갖는 포방출구 2) II형 : 고정지붕구조 또는 부상덮개부착고정지붕구조(옥외저장탱크의 액상에 금속제의 플로팅, 팬 등의 덮개를 부착한 고정지붕구조의 것을 말한다. 이하 같다)의 탱크에 상부포주입법을 이용하는 것으로서 방출된 포가 탱크옆판의 내면을 따라 흘러내려 가면서 액면 아래로 몰입되거나 액면을 뒤섞지 않고 액면상을 덮을 수 있는 반사판 및 탱크내의 위험물증기가 외부로 역류되는 것을 저지할 수 있는 구조ㆍ기구를 갖는 포방출구 3) 특형 : 부상지붕구조의 탱크에 상부포주입법을 이용하는 것으로서 부상지붕의 부상부분상에 높이 0.9m 이상의 금속제의 칸막이(방출된 포의 유출을 막을 수 있고 충분한 배수능력을 갖는 배수구를 설치한 것에 한한다)를 탱크옆판의 내측로부터 1.2m 이상 이격하여 설치하고 탱크옆판과 칸막이에 의하여 형성된 환상부분(이하 "환상부분"이라 한다)에 포를 주입하는 것이 가능한 구조의 반사판을 갖는 포방출구 4) Ⅲ형 : 고정지붕구조의 탱크에 저부포주입법(탱크의 액면하에 설치된 포방출구로부터 포를 탱크내에 주입하는 방법을 말한다)을 이용하는 것으로서 송포관(발포기 또는 포발생기에 의하여 발생된 포를 보내는 배관을 말한다. 당해 배관으로 탱크내의 위험물이 역류되는 것을 저지할 수 있는 구조ㆍ기구를 갖는 것에 한한다. 이하 같다)으로부터 포를 방출하는 포방출구 5) IV형 : 고정지붕구조의 탱크에 저부포주입법을 이용하는 것으로서 평상시에는 탱크의 액면하의 저부에 설치된 격납통(포를 보내는 것에 의하여 용이하게 이탈되는 캡을 갖는 것을 포함한다)에 수납되어 있는 특수호스 등이 송포관의 말단에 접속되어 있다가 포를 보내는 것에 의하여 특수호스 등이 전개되어 그 선단이 액면까지 도달한 후 포를 방출하는 포방출구 (나) 포방출구는 다음 표에 의하여 탱크의 직경, 구조 및 포방출구의 종류에 따른 수 이상의 개수를 탱크옆판의 외주에 균등한 간격으로 설치 할 것 (주) III형의 포방출구를 이용하는 것은 온도 20℃의 물 100g에 용해되는 양이 1g 미만인 위험물(이하 "비수용성"이라 한다) 이면서 저장온도가 50℃ 이하 또는 동점도(動粘度)가 100cSt 이하인 위험물을 저장 또는 취급하는 탱크에 한하여 설치 가능하다. (다) 포방출구는 다음 표의 위험물의 구분 및 포방출구의 종류에 따라 정한 액표면적 1m2당 필요한 포수용액양에 당해 탱크의 액표면적(특형의 포방출구를 설치하는 경우는 환상부분의 면적으로 한다. 이하 같다)을 곱하여 얻은 양을 동표의 위험물의 구분 및 포방출구의 종류에 따라 정한 방출율(액표면적1m2당 매분당의 포수용액의 방출량) 이상으로 (나)의 표에서 정한 개수[고정지붕구조의 탱크 중 탱크직경이 24m 미만인 것은 당해 포방출구(III형 및 IV형은 제외)의 개수에서 1을 뺀 개수]에 유효하게 방출할 수 있도록 설치할 것 (라) 제4류 위험물 중 비수용성 외의 것에 대해서는 (다)의 표에 불구하고 표 1에서 정한 포수용액양 및 방출율에 표 2의 세부구분란의 품목에 따라 정한 계수를 각각 곱한 수치 이상으로 할 것 (2) 보조포소화전은 (가) 내지 (다)에 정한 것에 의할 것 (가) 방유제 외측의 소화활동상 유효한 위치에 설치하되 각각의 보조포소화전 상호간의 보행거리가 75m 이하가 되도록 설치할 것 (나) 보조포소화전은 3개(호스접속구가 3개 미만인 경우에는 그 개수)의 노즐을 동시에 사용할 경우에 각각의 노즐선단의 방사압력이 0.35MPa 이상이고 방사량이 400ℓ/min 이상의 성능이 되도록 설치할 것 (다) 보조포소화전은 옥외소화전설비의 옥외소화전의 기준의 예에 준하여 설치할 것 (3) 연결송액구는 다음 식에 의하여 구해진 수 이상을 스프링클러설비의 송수구 기준의 예에 의하여 설치할 것 나. 포헤드방식의 포헤드는 (1) 내지 (3)에 정한 것에 의하여 설치할 것 (1) 포헤드는 방호대상물의 모든 표면이 포헤드의 유효사정 내에 있도록 설치할 것 (2) 방호대상물의 표면적(건축물의 경우에는 바닥면적. 이하 같다) 9m2당 1개 이상의 헤드를, 방호대상물의 표면적 1m2당의 방사량이 6.5ℓ/min 이상의 비율로 계산한 양의 포수용액을 표준방사량으로 방사할 수 있도록 설치 할 것 (3) 방사구역은 100m2 이상(방호대상물의 표면적이 100㎡ 미만인 경우에는 당해 표면적)으로 할 것 다. 포모니터노즐(위치가 고정된 노즐의 방사각도를 수동 또는 자동으로 조준하여 포를 방사하는 설비를 말한다. 이하 같다)방식의 포모니터노즐은 (1) 내지 (3)에 정한 것에 의하여 설치할 것 (1) 포모니터노즐은 옥외저장탱크 또는 이송취급소의 펌프설비 등이 안벽, 부두, 해상구조물, 그밖의 이와 유사한 장소에 설치되어 있는 경우에 당해 장소의 끝선(해면과 접하는 선)으로부터 수평거리 15m 이내의 해면 및 주입구 등 위험물취급설비의 모든 부분이 수평방사거리 내에 있도록 설치할 것. 이 경우에 그 설치개수가 1개인 경우에는 2개로 할 것 (2) 포모니터노즐은 소화활동상 지장이 없는 위치에서 기동 및 조작이 가능하도록 고정하여 설치할 것 (3) 포모니터노즐은 모든 노즐을 동시에 사용할 경우에 각 노즐선단의 방사량이 1900ℓ/min 이상이고 수평방사거리가 30m 이상이 되도록 설치할 것 2. 이동식포소화설비의 포소화전은 옥내에 설치하는 것은 옥내소화전설비의 옥내소화전, 옥외에 설치하는 것은 옥외소화전설비의 옥외소화전의 기준의 예에 의할 것 3. 수원의 수량은 다음 각목에 정한 양의 포수용액을 만들기 위하여 필요한 양 이상이 되도록 할 것 가. 포방출구방식의 것은 (1) 및 (2)에 정한 양의 합계량 (1) 고정식포방출구는 제1호가목(1)(다)의 표의 위험물의 구분 및 포방출구의 종류에 따라 정한 포수용액량에 당해 탱크의 액표면적을 곱한 양 (2) 보조포소화전은 제1호가목(2)(나)에 정한 방사량으로 20분간 방사할 수 있는 양 나. 포헤드방식의 것은 헤드의 가장 많이 설치된 방사구역의 모든 헤드를 동시에 사용할 경우에 제1호나목(2)에 정한 방사량으로 10분간 방사할 수 있는 양 다. 포모니터노즐방식의 것은 제1호다목(3)에 정한 방사량으로 30분간 방사할 수 있는 양 라. 이동식포소화설비는 4개(호스접속구가 4개 미만인 경우에는 그 개수)의 노즐을 동시에 사용할 경우에 각 노즐선단의 방사압력은 0.35MPa 이상이고 방사량은 옥내에 설치한 것은 200ℓ/min 이상, 옥외에 설치 한 것은 400ℓ/min 이상으로 30분간 방사할 수 있는 양 마. 가목 내지 라목에 정한 포수용액의 양 외에 배관내를 채우기 위하여 필요한 포수용액의 양 4. 포소화약제의 저장량은 제3호에 정한 포수용액량에 각 포소화약제의 적정희석용량농도를 곱하여 얻은 양 이상이 되도록 할 것 5. 포소화설비에 이용하는 포소화약제는 Ⅲ형의 방출구를 이용하는 것은 불화단백포소화약제 또는 수성막포소화약제로 하고, 그 밖의 것은 단백포소화약제(불화단백포소화약제를 포함한다. 이하 같다) 또는 수성막포소화약제로 할 것. 이 경우에 수용성 위험물에 사용하는 것은 수용성액체용포소화약제로 하여야 한다. 6. 물올림장치, 조작회로의 배선 및 배관 등은 옥내소화전설비의 기준의 예에 준하여 설치할 것 7 .가압송수장치는 다음 각목에 정한 것에 의하여 설치할 것 가. 고가수조를 이용하는 가압송수장치는 다음에 정한 것에 의할 것 (1) 가압송수장치의 낙차(수조의 하단으로부터 포방출구까지의 수직거리를 말한다. 이하 이 호에서 같다)는 다음 식에 의하여 구한 수치 이상으로 할 것 H = h1 + h2 + h3 H : 필요한 낙차 (단위 m) h1 : 고정식포방출구의 설계압력 환산수두 또는 이동식포소화설비 노즐방사압력 환산수두(단위 m) h2 : 배관의 마찰손실수두 (단위 m) h3 : 이동식포소화설비의 소방용 호스의 마찰손실수두 (단위 m) (2) 고가수조에는 수위계, 배수관, 오버플로우용 배수관, 보급수관 및 맨홀을 설치할 것 나. 압력수조를 이용하는 가압송수장치는 다음에 정한 것에 의할 것 (1) 가압송수장치의 압력수조의 압력은 다음 식에 의하여 구한 수치 이상으로 할 것 P = p1 + p2 + p3+ p4 P : 필요한 압력 (단위 MPa) p1 : 고정식포방출구의 설계압력 또는 이동식포소화설비 노즐방사압력 (단위 MPa) p2 : 배관의 마찰손실수두압 (단위 MPa) p3 : 낙차의 환산수두압 (단위 MPa) p4 : 이동식포소화설비의 소방용 호스의 마찰손실수두압 (단위 MPa) (2) 압력수조의 수량은 당해 압력수조 체적의 2/3 이하일 것 (3) 압력수조에는 압력계, 수위계, 배수관, 보급수관, 통기관 및 맨홀을 설치할 것 다. 펌프를 이용하는 가압송수장치는 다음에 정한 것에 의할 것 (1) 펌프의 토출량은 고정식포방출구의 설계압력 또는 노즐의 방사압력의 허용범위로 포수용액을 방출 또는 방사하는 것이 가능한 양으로 할 것 (2) 펌프의 전양정은 다음 식에 의하여 구한 수치 이상으로 할 것 H = h1 + h2 + h3 + h4 H : 펌프의 전양정(단위 m) h1 : 고정식포방출구의 설계압력환산수두 또는 이동식포소화설비 노즐선단의 방사압력 환산수두 (단위 m) h2 : 배관의 마찰손실수두 (단위 m) h3 : 낙차 (단위 m) h4 : 이동식포소화설비의 소방용호스의 마찰손실수두 (단위 m) (3) 펌프의 토출량이 정격토출량의 150%인 경우에는 전양정은 정격전양정의 65% 이상일 것 (4) 펌프는 전용으로 할 것. 다만, 다른 소화설비와 병용 또는 겸용하여도 각각의 소화설비의 성능에 지장을 주지 아니하는 경우에는 그러하지 아니하다. (5) 펌프에는 토출측에 압력계, 흡입측에 연성계를 설치할 것 (6) 가압송수장치에는 정격부하운전시 펌프의 성능을 시험하기 위한 배관설비를 설치할 것 (7) 가압송수장치에는 체절운전시에 수온상승방지를 위한 순환배관을 설치할 것 (8) 원동기는 전동기 또는 내연기관에 의한 것으로 할 것 (9) 펌프를 시동한 후 5분 이내에 포수용액을 포방출구 등까지 송액할 수 있도록 하거나 또는 펌프로부터 포방출구 등까지의 수평거리를 500m 이내로 할 것 라. 가압송수장치는 직접조작에 의해서만 정지되도록 할 것 마. 소방용호스 및 배관의 마찰손실계산은 Hazen & Williams 공식에 의할 것 바. 가압송수장치에는 포방출구의 방출압력 또는 노즐선단의 방사압력이 당해 포방출구 또는 노즐의 성능범위의 상한치를 초과하지 않도록 조치를 할 것 8. 기동장치는 자동식의 기동장치 또는 수동식의 기동장치를 설치하여야 하며 그 기준은 다음 각목에 정한 것에 의할 것 가. 자동식기동장치는 자동화재탐지설비의 감지기의 작동 또는 폐쇄형스프링클러헤드의 개방과 연동하여 가압송수장치, 일제개방밸브 및 포소화약제혼합장치가 기동될 수 있도록 할 것. 다만, 자동화재탐지설비의 수신기가 설치되어 있는 장소에 상시 사람이 있고 화재시 즉시 당해 조작부를 작동시킬 수 있는 경우에는 그러하지 아니하다. 나. 수동식기동장치는 다음에 정한 것에 의할 것 (1) 직접조작 또는 원격조작에 의하여 가압송수장치, 수동식개방밸브 및 포소화약제혼합장치를 기동할 수 있을 것 (2) 2 이상의 방사구역을 갖는 포소화설비는 방사구역을 선택할 수 있는 구조로 할 것 (3) 기동장치의 조작부는 화재시 용이하게 접근이 가능하고 바닥면으로부터 0.8m 이상 1.5m 이하의 높이에 설치할 것 (4) 기동장치의 조작부에는 유리 등에 의한 방호조치가 되어 있을 것 (5) 기동장치의 조작부 및 호스접속구에는 직근의 보기 쉬운 장소에 각각 "기동장치의 조작부" 또는 "접속구"라고 표시할 것 9. 자동경보장치는 스프링클러설비의 기준의 예에 의할 것 10. 비상전원은 제3호가목 내지 동호라목에 정한 방사시간의 1.5배 이상 소화설비를 작동시킬 수 있는 용량으로 하고 옥내소화전설비의 기준의 예에 의할 것 제134조(불활성가스소화설비의 기준) 불활성가스소화설비의 기준은 다음 각 호와 같다.〈2015. 5. 6 개정〉〈2016. 6. 10. 개정〉 1. 전역방출방식의 불활성가스소화설비의 분사헤드는 다음 각목에 정한 것에 의할 것 가. 방사된 소화약제가 방호구역의 전역에 균일하고 신속하게 방사할 수 있도록 설치할 것 나. 분사헤드의 방사압력은 다음에 정한 기준에 의할 것 (1) 이산화탄소를 방사하는 분사헤드 중 고압식의 것(소화약제가 상온으로 용기에 저장되어 있는 것을 말한다. 이하 같다.)에 있어서는 2.1MPa 이상, 저압식의 것(소화약제가 영하 18℃ 이하의 온도로 용기에 저장되어 있는 것을 말한다. 이하 같다)에 있어서는 1.05MPa 이상일 것 (2) 질소(이하 "IG-100"이라 한다.), 질소와 아르곤의 용량비가 50대50인 혼합물(이하 "IG-55"라 한다.) 또는 질소와 아르곤과 이산화탄소의 용량비가 52대40대8인 혼합물(이하 "IG-541"이라 한다.)을 방사하는 분사헤드는 1.9MPa 이상일 것 다. 이산화탄소를 방사하는 것은 제3호가목에 정하는 소화약제의 양을 60초 이내에 균일하게 방사하고, IG-100, IG-55 또는 IG-541을 방사하는 것은 제3호가목에 정하는 소화약제의 양의 95% 이상을 60초 이내에 방사할 것 2. 국소방출방식(이산화탄소 소화약제에 한한다)의 불활성가스소화설비(이산화탄소소화설비에 한한다)의 분사헤드는 제1호나목(1)의 예에 의하는 것 외에 다음 각목에 정한 것에 의할 것 가. 분사헤드는 방호대상물의 모든 표면이 분사헤드의 유효사정 내에 있도록 설치할 것 나. 소화약제의 방사에 의해서 위험물이 비산되지 않는 장소에 설치할 것 다. 제3호나목에 정하는 소화약제의 양을 30초 이내에 균일하게 방사할 것 3. 불활성가스소화약제의 저장용기에 저장하는 소화약제의 양은 다음 각목에 정하는 것에 의할 것 가. 전역방출방식의 불활성가스소화설비 중 이산화탄소를 방사하는 것은 (1)부터 (3)까지에 정하는 것에 의하여 산출된 양 이상으로 하고, IG-100, IG-55 또는 IG-541을 방사하는 것은 (4)에 정하는 것에 의하여 산출된 양 이상으로 할 것 (1) 다음 표의 방호구역의 체적에 따라 방호구역의 체적 1㎥당 소화약제의 양의 비율로 계산한 양. 다만, 그 양이 동표의 소화약제총량의 최저한도 미만인 경우에는 당해 최저한도의 양으로 한다. (2) 방호구역의 개구부에 자동폐쇄장치(갑종방화문, 을종방화문 또는 불연재료의 문으로 이산화탄소소화약제가 방사되기 직전에 개구부를 자동으로 폐쇄하는 장치를 말한다. 이하 같다)를 설치하지 않은 경우에는 (1)에 의하여 산출된 양에 당해 개구부의 면적1㎡당 5㎏의 비율로 계산한 양을 가산한 양 (3) 방호구역내에서 저장 또는 취급하는 위험물에 따라 별표 2에 정한 소화약제에 따른 계수를 (1) 및 (2)에 의하여 산출된 양에 곱해서 얻은 양 (4) IG-100, IG-55 또는 IG-541을 방사하는 것은 다음 표의 소화약제의 종류에 따라 방호구역의 체적 1㎥당 소화약제의 양의 비율로 계산한 양에 방호구역내에서 저장 또는 취급하는 위험물에 따라 별표 2에 정한 소화약제에 따른 계수를 곱해서 얻은 양 나. 국소방출방식의 불활성가스소화설비는 (1) 또는 (2)에 의하여 산출된 양에 저장 또는 취급하는 위험물에 따라 별표 2에 정한 소화약제에 따른 계수를 곱하고 다시 고압식인 것은 1.4를, 저압식인 것은 1.1을 각각 곱한 양 이상으로 할 것 (1) 면적식 국소방출방식 액체 위험물을 상부를 개방한 용기에 저장하는 경우 등 화재시 연소면이 한면에 한정되고 위험물이 비산할 우려가 없는 경우에는 방호대상물의 표면적(당해 방호대상물의 한변의 길이가 0.6m 이하인 경우에는 당해 변의 길이를 0.6m로 해서 계산한 면적. 이하 같다) 1㎡당 13㎏의 비율로 계산한 양 (2) 용적식 국소방출방식 (1)의 경우 외의 경우에는 다음 식에 의하여 구해진 양에 방호공간[방호대상물의 모든 부분(지반면에 접한 바닥면은 제외)으로부터 0.6m 외부로 이격된 부분에 의하여 둘러싸여진 부분을 말한다. 이하 같다.]의 체적을 곱한 양 다. 전역방출방식 또는 국소방출방식의 불활성가스소화설비를 설치한 동일 제조소등에 방호구역 또는 방호대상물이 2 이상 있을 경우에는 각 방호구역 또는 방호대상물에 대해서 가목 및 나목에 의하여 계산한 양 중에서 최대의 양 이상으로 할 수가 있다. 다만, 방호구역 또는 방호대상물이 서로 인접하여 있을 경우에는 하나의 저장용기를 공용할 수 없다. 라. 이동식 불활성가스소화설비는 하나의 노즐마다 90㎏ 이상의 양으로 할 것 4. 전역방출방식 또는 국소방출방식의 불활성가스소화설비는 다음 각목에 정한 것에 의할 것 가. 방호구역의 환기설비 또는 배출설비는 소화약제 방사 전에 정지할 수 있는 구조로 할 것 나. 전역방출방식의 불활성가스소화설비를 설치한 방화대상물 또는 그 부분의 개구부는 다음에 정한 것에 의할 것 (1) 이산화탄소를 방사하는 것은 다음에 의할 것 (가) 층고의 2/3 이하의 높이에 있는 개구부로서 방사한 소화약제의 유실의 우려가 있는 것에는 소화약제 방사 전에 폐쇄할 수 있는 자동폐쇄장치를 설치할 것 (나) 자동폐쇄장치를 설치하지 아니한 개구부 면적의 합계수치는 방호대상물의 전체둘레의 면적(방호구역의 벽, 바닥 및 천정 또는 지붕면적의 합계를 말한다. 이하 같다)의 수치의 1% 이하일 것 (2) IG-100, IG-55 또는 IG-541을 방사하는 것은 모든 개구부에 소화약제 방사 전에 폐쇄할 수 있는 자동폐쇄장치를 설치할 것 다. 저장용기에 충전은 다음에 의할 것 (1) 이산화탄소를 소화약제로 하는 경우에 저장용기의 충전비(용기내용적의 수치와 소화약제중량의 수치와의 비율을 말한다. 이하 같다)는 고압식인 경우에는 1.5 이상 1.9 이하이고, 저압식인 경우에는 1.1 이상 1.4 이하일 것 (2) IG-100, IG-55 또는 IG-541을 소화약제로 하는 경우에는 저장용기의 충전압력을 21℃의 온도에서 32MPa 이하로 할 것 라. 저장용기는 다음에 정하는 것에 의하여 설치할 것 (1) 방호구역 외의 장소에 설치할 것 (2) 온도가 40℃ 이하이고 온도 변화가 적은 장소에 설치할 것 (3) 직사일광 및 빗물이 침투할 우려가 적은 장소에 설치할 것 (4) 저장용기에는 안전장치(용기밸브에 설치되어 있는 것을 포함한다. 이하 이 조, 제135조 및 제136조에서 같다)를 설치할 것 (5) 저장용기의 외면에 소화약제의 종류와 양, 제조년도 및 제조자를 표시할 것 마. 배관은 다음에 정하는 것에 의할 것 (1) 전용으로 할 것 (2) 이산화탄소를 방사하는 것은 다음에 의할 것 (가) 강관의 배관은「압력 배관용 탄소강관」(KS D 3562) 중에서 고압식인 것은 스케줄80 이상, 저압식인 것은 스케줄40 이상의 것 또는 이와 동등 이상의 강도를 갖는 것으로서 아연도금 등에 의한 방식처리를 한 것을 사용할 것 (나) 동관의 배관은「이음매 없는 구리 및 구리합금 관」(KS D 5301) 또는 이와 동등 이상의 강도를 갖는 것으로서 고압식인 것은 16.5MPa 이상, 저압식인 것은 3.75MPa 이상의 압력에 견딜 수 있는 것을 사용할 것 (다) 관이음쇠는 고압식인 것은 16.5MPa 이상, 저압식인 것은 3.75MPa 이상의 압력에 견딜 수 있는 것으로서 적절한 방식처리를 한 것을 사용할 것 (라) 낙차(배관의 가장 낮은 위치로부터 가장 높은 위치까지의 수직거리를 말한다. 제135조에서 같다)는 50m 이하일 것 (3) IG-100, IG-55 또는 IG-541을 방사하는 것은 다음에 의할 것. 다만, 압력조절장치의 2차측 배관은 온도 40℃에서 최고조절압력에 견딜 수 있는 강도를 갖는 강관(아연도금 등에 의한 방식처리를 한 것에 한한다) 또는 동관을 사용할 수 있고, 선택밸브 또는 폐쇄밸브를 설치하는 경우에는 저장용기로부터 선택밸브 또는 폐쇄밸브까지의 부분에 온도 40℃에서 내부압력에 견딜 수 있는 강도를 갖는 강관(아연도금 등에 의한 방식처리를 한 것에 한한다) 또는 동관을 사용할 수 있다. (가) 강관의 배관은「압력 배관용 탄소강관」(KS D 3562) 중에서 스케줄40 이상의 것 또는 이와 동등 이상의 강도를 갖는 것으로서 아연도금 등에 의한 방식처리를 한 것을 사용할 것 (나) 동관의 배관은「이음매 없는 구리 및 구리합금 관」(KS D 5301) 또는 이와 동등 이상의 강도를 갖는 것으로서 16.5MPa 이상의 압력에 견딜 수 있는 것을 사용할 것 (다) 관이음쇠는 배관의 예에 의할 것 (4) 관이음쇠는 고압식인 것은 16.5MPa 이상, 저압식인 것은 3.75MPa 이상의 압력에 견딜 수 있는 것으로서 적절한 방식처리를 한 것을 사용할 것 (5) 낙차(배관의 가장 낮은 위치로부터 가장 높은 위치까지의 수직거리를 말한다. 제135조에서 같다)는 50m 이하일 것 바. 고압식저장용기에는 용기밸브를 설치할 것 사. 이산화탄소를 저장하는 저압식저장용기에는 다음에 정하는 것에 의할 것 (1) 이산화탄소를 저장하는 저압식저장용기에는 액면계 및 압력계를 설치할 것 (2) 이산화탄소를 저장하는 저압식저장용기에는 2.3MPa 이상의 압력 및 1.9MPa 이하의 압력에서 작동하는 압력경보장치를 설치할 것 (3) 이산화탄소를 저장하는 저압식저장용기에는 용기내부의 온도를 영하 20℃ 이상 영하 18℃ 이하로 유지할 수 있는 자동냉동기를 설치할 것 (4) 이산화탄소를 저장하는 저압식저장용기에는 파괴판을 설치할 것 (5) 이산화탄소를 저장하는 저압식저장용기에는 방출밸브를 설치할 것 아. 선택밸브는 다음에 정한 것에 의할 것 (1) 저장용기를 공용하는 경우에는 방호구역 또는 방호대상물마다 선택밸브를 설치할 것 (2) 선택밸브는 방호구역 외의 장소에 설치할 것 (3) 선택밸브에는 "선택밸브"라고 표시하고 선택이 되는 방호구역 또는 방호대상물을 표시할 것 자. 저장용기와 선택밸브 또는 개폐밸브(이하 "선택밸브등"이라 한다)사이에는 안전장치 또는 파괴판을 설치할 것 차. 기동용가스용기는 다음에 정한 것에 의할 것 (1) 기동용가스용기는 25MPa 이상의 압력에 견딜 수 있는 것일 것 (2) 기동용가스용기의 내용적은 1ℓ 이상으로 하고 당해 용기에 저장하는 이산화탄소의 양은 0.6㎏ 이상으로 하되 그 충전비는 1.5 이상일 것 (3) 기동용가스용기에는 안전장치 및 용기밸브를 설치할 것 카. 기동장치는 다음에 정한 것에 의할 것 (1) 이산화탄소를 방사하는 것의 기동장치는 수동식으로 하고(다만, 상주인이 없는 대상물 등 수동식에 의하는 것이 적당하지 아니한 경우에는 자동식으로 할 수 있다.), IG-100, IG-55 또는 IG-541을 방사하는 것의 기동장치는 자동식으로 할 것 (2) 수동식의 기동장치는 다음에 정한 것에 의할 것 (가) 기동장치는 당해 방호구역 밖에 설치하되 당해 방호구역 안을 볼 수 있고 조작을 한 자가 쉽게 대피할 수 있는 장소에 설치할 것 (나) 기동장치는 하나의 방호구역 또는 방호대상물마다 설치할 것 (다) 기동장치의 조작부는 바닥으로부터 0.8m 이상 1.5m 이하의 높이에 설치할 것 (라) 기동장치에는 직근의 보기 쉬운 장소에 "불활성가스소화설비의 수동식 기동장치임을 알리는 표시를 할 것"라고 표시할 것 (마) 기동장치의 외면은 적색으로 할 것 (바) 전기를 사용하는 기동장치에는 전원표시등을 설치할 것 (사) 기동장치의 방출용스위치 등은 음향경보장치가 기동되기 전에는 조작될 수 없도록 하고 기동장치에 유리 등에 의하여 유효한 방호조치를 할 것 (아) 기동장치 또는 직근의 장소에 방호구역의 명칭, 취급방법, 안전상의 주의사항 등을 표시할 것 (3) 자동식의 기동장치는 다음에 정한 것에 의할 것 (가) 기동장치는 자동화재탐지설비의 감지기의 작동과 연동하여 기동될 수 있도록 할 것 (나) 기동장치에는 다음에 정한 것에 의하여 자동수동전환장치를 설치할 것 1) 쉽게 조작할 수 있는 장소에 설치할 것 2) 자동 및 수동을 표시하는 표시등을 설치할 것 3) 자동수동의 전환은 열쇠 등에 의하는 구조로 할 것 (다) 자동수동전환장치 또는 직근의 장소에 취급방법을 표시할 것 타. 음향경보장치는 다음에 정한 것에 의할 것 (1) 수동 또는 자동에 의하여 기동장치의 조작ㆍ작동과 연동하여 자동으로 경보를 발하도록 하고 소화약제 방사 전에 차단되지 않도록 할 것 (2) 음향경보장치는 방호구역 또는 방호대상물에 있는 모든 사람에게 소화약제가 방사된다는 사실을 유효하게 알릴 수 있도록 할 것 (3) 전역방출방식인 것에 설치하는 음향경보장치는 음성에 의한 경보장치로 할 것. 다만, 상주인이 없는 대상물은 그러하지 아니하다. 파. 불활성가스소화설비를 설치한 장소에는 방출된 소화약제 및 연소가스를 안전한 장소로 배출하기 위한 조치를 할 것 하. 전역방출방식인 것에는 다음에 정하는 안전조치를 할 것 (1) 기동장치의 방출용스위치 등의 작동으로부터 저장용기의 용기밸브 또는 방출밸브의 개방까지의 시간이 20초 이상 되도록 지연장치를 설치할 것 (2) 수동기동장치에는 (1)에 정한 시간내에 소화약제가 방출되지 않도록 조치를 할 것 (3) 방호구역의 출입구 등 보기 쉬운 장소에 소화약제가 방출된다는 사실을 알리는 표시등을 설치할 것 거. 비상전원은 자가발전설비 또는 축전지설비에 의하고 그 용량은 당해 설비를 유효하게 1시간 작동할 수 있는 용량 이상으로 하는 외에 제129조제6호나목ㆍ다목ㆍ라목의 기준의 예에 의할 것 너. 조작회로, 음향경보장치회로 및 표시등회로(제135조 및 제136조에서 "조작회로등"이라 한다)의 배선은 제129조제7호의 기준의 예에 의할 것 더. 불활성가스소화설비에 사용하는 소화약제는 이산화탄소, IG-100, IG-55 또는 IG-541로 하되, 국소방출방식의 불활성가스소화설비에 사용하는 소화약제는 이산화탄소로 할 것 러. 전역방출방식의 불활성가스소화설비에 사용하는 소화약제는 다음 표에 의할 것 머. 전역방출방식의 불활성가스소화설비 중 IG-100, IG-55 또는 IG-541을 방사하는 것은 방호구역내의 압력상승을 방지하는 조치를 강구할 것 5. 이동식 불활성가스소화설비는 다음 각목에 정하는 것에 의할 것 가. 제4호다목(1)ㆍ라목(2)(3)(4)ㆍ마목(1)(2) 및 바목에 정한 것에 의할 것 나. 노즐은 온도 20℃에서 하나의 노즐마다 90㎏/min 이상의 소화약제를 방사할 수 있을 것 다. 저장용기의 용기밸브 또는 방출밸브는 호스의 설치장소에서 수동으로 개폐할 수 있을 것 라. 저장용기는 호스를 설치하는 장소마다 설치할 것 마. 저장용기의 직근의 보기 쉬운 장소에 적색등을 설치하고 이동식 불활성가스소화설비 임을 알리는 표시를 할 것 바. 화재시 연기가 현저하게 충만할 우려가 있는 장소 외의 장소에 설치할 것 사. 이동식 불활성가스소화설비에 사용하는 소화약제는 이산화탄소로 할 것 제135조(할로겐화물소화설비의 기준) 할로겐화물소화설비의 기준은 다음 각 호와 같다.〈2015. 5. 6. 개정〉〈2016. 6. 10. 개정〉〈2018. 3. 27. 개정> 1. 전역방출방식 할로겐화물소화설비의 분사헤드는 다음 각목에 의하여 설치할 것 가. 방사된 소화약제가 방호구역의 전역에 균일하고 신속하게 확산할 수 있도록 설치할 것 나. 다이브로모테트라플루오로에탄(이하 "하론2402"라 한다)을 방사하는 분사헤드는 당해 소화약제를 무상(霧狀)으로 방사하는 것일 것 다. 분사헤드의 방사압력은 하론2402를 방사하는 것은 0.1MPa 이상, 브로모클로로다이플루오로메탄(이하 "하론1211"이라 한다.)을 방사하는 것은 0.2MPa 이상, 브로모트라이플루오로메탄(이하 "하론1301"이라 한다.)을 방사하는 것은 0.9MPa 이상, 트라이플루오로메탄(이하 "HFC-23"이라 한다.)을 방사하는 것은 0.9MPa 이상, 펜타플루오로에탄(이하 "HFC-125"라 한다.)을 방사하는 것은 0.9MPa 이상, 헵타플루오로프로판(이하 "HFC-227ea"라 한다.), 도데카플루오로-2-메틸펜탄-3-원(이하 "FK-5-1-12"라 한다.)을 방사하는 것은 0.3MPa 이상일 것 라. 하론 2402, 하론1211 또는 하론 1301을 방사하는 것은 제3호가목에 정하는 소화약제의 양을 30초 이내에 균일하게 방사하고, HFC-23, HFC-125, HFC-227ea 또는 FK-5-1-12를 방사하는 것은 제3호가목에 정하는 소화약제의 양을 10초 이내에 균일하게 방사할 것 2. 국소방출방식의 할로겐화물소화설비의 분사헤드는 제1호가목ㆍ나목 및 다목(HFC-23, HFC-125, HFC-227ea 또는 FK-5-1-12 에 관련된 부분을 제외한다.)의 예에 의하는 것 외에 다음 각목에 정하는 것에 의하여 설치할 것 가. 분사헤드는 방호대상물의 모든 표면이 분사헤드의 유효사정 내에 있도록 설치할 것 나. 소화약제의 방사에 의하여 위험물이 비산되지 않는 장소에 설치할 것 다. 제3호나목에 정하는 소화약제의 양을 30초 이내에 균일하게 방사할 것 3. 할로겐화물 소화약제의 저장용기 또는 저장탱크에 저장하는 소화약제의 양은 다음 각목에 정하는 것에 의할 것 가. 전역방출방식의 할로겐화물소화설비 중 하론 2402, 하론1211 또는 하론 1301을 방사하는 것은 (1)부터 (3)까지에 정하는 것에 의하여 산출된 양 이상으로 하고, HFC-23, HFC-125, HFC-227ea 또는 FK-5-1-12를 방사하는 것은 (4)에 정하는 것에 의하여 산출된 양 이상으로 할 것 (1) 방호구역의 체적 1㎥당 소화약제의 양이 하론2402에 있어서는 0.40㎏, 하론1211에 있어서는 0.36㎏, 하론1301에 있어서는 0.32㎏의 비율로 계산한 양 (2) 방호구역의 개구부에 자동폐쇄장치를 설치하지 않은 경우에는 (1)에 의하여 산출된 양에 당해 개구부의 면적 1㎡당 하론2402에 있어서는 3.0㎏, 하론1211에 있어서는 2.7㎏, 하론1301에 있어서는 2.4㎏의 비율로 계산한 양을 가산한 양 (3) 방호구역내에서 저장 또는 취급하는 위험물에 따라 별표 2에 정한 소화약제에 따른 계수를 (1) 및 (2)에 의하여 산출된 양에 곱해서 얻은 양 (4) HFC-23, HFC-125, HFC-227ea 또는 FK-5-1-12를 방사하는 것은 다음 표의 소화약제의 종류에 따라 방호구역의 체적 1㎥당 소화약제의 양의 비율로 계산한 양에 방호구역내에서 저장 또는 취급하는 위험물에 따라 별표 2에 정한 소화약제에 따른 계수를 곱해서 얻은 양 나. 국소방출방식의 할로겐화물 소화설비는 (1) 또는 (2)에 의하여 산출된 양에 저장 또는 취급하는 위험물에 따라 별표 2에 정한 소화약제에 따른 계수를 곱하고 다시 하론2402 또는 하론1211에 있어서는 1.1, 하론1301에 있어서는 1.25를 각각 곱한 양 이상으로 할 것 (1) 면적식의 국소방출방식 액체 위험물을 상부를 개방한 용기에 저장하는 경우 등 화재시 연소면이 한면에 한정되고 위험물이 비산할 우려가 없는 경우에는 방호대상물의 표면적 1㎡당 하론2402에 있어서는 8.8㎏, 하론1211에 있어서는 7.6㎏, 하론1301에 있어서는 6.8㎏의 비율로 계산한 양 (2) 용적식의 국소방출방식 (1)의 경우 외의 경우에는 다음 식에 의하여 구해진 양에 방호공간의 체적을 곱한 양 다. 전역방출방식 또는 국소방출방식의 할로겐화물소화설비를 설치한 동일 제조소등에 방호구역 또는 방호대상물이 2 이상 있을 경우에는 각 방호구역 또는 방호대상물에 대해서 가목 및 나목에 의하여 계산한 양 중에서 최대의 양 이상으로 할 수가 있다. 다만, 방호구역 또는 방호대상물이 서로 인접하여 있을 경우에는 하나의 저장용기를 공용할 수 없다. 라. 이동식할로겐화물소화설비는 하나의 노즐마다 다음 표에 정한 소화약제의 종류에 따른 양 이상으로 할 것 4. 전역방출방식 또는 국소방출방식의 할로겐화물소화설비는 다음 각목에 정한 것에 의할 것 가. 제134조제4호가목 및 파목의 규정의 예에 의할 것 나. 할로겐화물소화설비에 사용하는 소화약제는 하론2402, 하론 1211, 하론 1301, HFC-23, HFC-125, HFC-227ea 또는 FK-5-1-12로 할 것 다. 저장용기등의 충전비는 하론2402 중에서 가압식저장용기등에 저장하는 것은 0.51 이상 0.67 이하, 축압식저장용기등에 저장하는 것은 0.67 이상 2.75 이하, 하론1211은 0.7 이상 1.4 이하, 하론1301 및 HFC-227ea는 0.9 이상 1.6 이하, HFC-23 및 HFC-125는 1.2 이상 1.5 이하, FK-5-1-12는 0.7이상 1.6 이하 일 것 라. 저장용기는 제134조제4호라목의 규정의 예에 의하는 것 외에 다음에 정한 것에 의할 것 (1) 가압식저장용기등에는 방출밸브를 설치할 것 (2) 보기 쉬운 장소에 충전소화약제량, 소화약제의 종류, 최고사용압력(가압식의 것에 한한다), 제조년도 및 제조자명을 표시할 것 마. 축압식저장용기등은 온도 21℃에서 하론1211을 저장하는 것은 1.1MPa 또는 2.5MPa, 하론1301, HFC-227ea 또는 FK-5-1-12를 저장하는 것은 2.5MPa 또는 4.2MPa이 되도록 질소가스로 축압할 것 바. 가압용가스용기는 질소가스가 충전되어 있는 것일 것 사. 가압용가스용기에는 안전장치 및 용기밸브를 설치할 것 아. 배관은 다음에 정한 것에 의할 것 (1) 전용으로 할 것 (2) 강관의 배관은 하론2402에 있어서는「배관용탄소강관」(KSD3507), 하론1211, 하론1301, HFC-227ea, HFC-23, HFC-125 또는 FK-5-1-12에 있어서는 「압력배관용탄소강관」(KS D 3562) 중에서 스케줄 40 이상의 것 또는 이와 동등 이상의 강도를 갖는 것으로서 아연도금 등에 의한 방식처리를 한 것을 사용할 것 (3) 동관의 배관은「이음매없는구리및구리합금관」(KS D 5301) 또는 이와 동등 이상의 강도 및 내식성을 갖는 것을 사용할 것 (4) 관이음쇠 및 밸브류는 강관이나 동관 또는 이와 동등 이상의 강도 및 내식성을 갖는 것일 것 (5) 낙차는 50m 이하일 것 자. 저장용기(축압식의 것으로서 내부압력이 1.0MPa 이상인 것에 한한다)에는 용기밸브를 설치할 것 차. 가압식의 것에는 2.0MPa 이하의 압력으로 조정할 수 있는 압력조정장치를 설치할 것 카. 선택밸브는 제134조제4호아목의 규정의 예에 의할 것 타. 저장용기등과 선택밸브등 사이에는 안전장치 또는 파괴판을 설치할 것 파. 기동용가스용기 및 기동장치는 제134조제4호차목ㆍ카목의 규정의 예에 의할 것. 다만, 기동장치는 하론 2402, 하론1211 또는 하론 1301을 방사하는 것의 기동장치는 수동식으로 하고(다만, 상주인이 없는 대상물 등 수동식에 의하는 것이 적당하지 아니한 경우에는 자동식으로 할 수 있다.), HFC-23, HFC-125, HFC-227ea 또는 FK-5-1-12를 방사하는 것의 기동장치는 자동식으로 하여야 한다. 하. 음향경보장치는 제134조제4호타목의 규정의 예에 의할 것. 다만, 하론1301을 방사하는 전역방출방식의 것은 음성에 의한 경보장치로 하지 않을 수 있다. 거. 전역방출방식인 것에는 다음에 정하는 안전조치를 할 것 (1) 기동장치의 방출용스위치 등의 작동으로부터 저장용기등의 용기밸브 또는 방출밸브의 개방까지의 시간이 20초 이상으로 되도록 지연장치를 설치할 것. 다만, 하론1301을 방사하는 것은 지연장치를 설치하지 않을 수 있다. (2) 수동기동장치에는 (1)에 정한 시간내에 소화약제가 방출되지 않도록 조치를 할 것 (3) 방호구역의 출입구 등 보기 쉬운 장소에 소화약제가 방출된다는 사실을 알리는 표시등을 설치할 것 너. 비상전원 및 조작회로등의 배선은 제134조제4호거목 및 너목의 규정의 예에 의할 것 더. 전역방출방식의 할로겐화물소화설비를 설치한 방화대상물 또는 그 부분의 개구부는 다음에 정한 것에 의할 것 (1) 하론2402, 하론1211 또는 하론1301를 방사하는 것은 다음에 의한 것 (가) 층고의 2/3 이하의 높이에 있는 개구부로서 방사한 소화약제의 유실의 우려가 있는 것에는 소화약제 방사 전에 폐쇄할 수 있는 자동폐쇄장치를 설치할 것 (나) 자동폐쇄장치를 설치하지 아니한 개구부 면적의 합계수치는 방호대상물의 전체둘레의 면적(방호구역의 벽, 바닥 및 천정 또는 지붕면적의 합계를 말한다. 이하 같다)의 수치의 1% 이하일 것 (2) HFC-23, HFC-125, HFC-227ea 또는 FK-5-1-12를 방사하는 것은 모든 개구부에 소화약제 방사 전에 폐쇄할 수 있는 자동폐쇄장치를 설치할 것 러. 국소방출방식의 할로겐화물소화설비에 사용하는 소화약제는 하론 2402, 하론1211 또는 하론 1301로 할 것 머. 전역방출방식의 할로겐화물소화설비에 사용하는 소화약제는 다음 표에 의할 것 버. 전역방출방식의 할로겐화물소화설비 중 HFC-23, HFC-125, HFC-227ea 또는 FK-5-1-12를 방사하는 것은 방호구역내의 압력상승을 방지하는 조치를 강구할 것 5. 이동식할로겐화물소화설비는 다음 각목에 정한 것에 의할 것 가. 제134조제4호라목(2)ㆍ(3), 같은 조 제5호다목부터 바목까지, 이 조 제4호다목ㆍ라목ㆍ마목부터 자목까지 및 같은 호 더목(1)의 규정(HFC-23, HFC-125, HFC-227ea 또는 FK-5-1-12와 관련된 부분은 제외한다.)의 예에 의할 것 나. 하나의 노즐마다 온도 20℃에서 1분당 다음 표에 정한 소화약제의 종류에 따른 양 이상을 방사할 수 있도록 할 것 다. 이동식 할로겐화물소화설비의 소화약제는 하론2402, 하론1211 또는 하론1301로 할 것 제136조(분말소화설비의 기준) 분말소화설비의 기준은 다음 각 호와 같다.〈2015. 5. 6 개정〉 1. 전역방출방식의 분말소화설비의 분사헤드는 다음 각목에 정한 것에 의할 것 가. 방사된 소화약제가 방호구역의 전역에 균일하고 신속하게 확산할 수 있도록 설치할 것 나. 분사헤드의 방사압력은 0.1MPa 이상일 것 다. 제3호가목에 정하는 소화약제의 양을 30초 이내에 균일하게 방사할 것 2. 국소방출방식의 분말소화설비의 분사헤드는 제1호나목의 예에 의하는 것 외에 다음 각목에 의할 것 가. 분사헤드는 방호대상물의 모든 표면이 분사헤드의 유효사정 내에 있도록 설치할 것 나. 소화약제의 방사에 의하여 위험물이 비산되지 않는 장소에 설치할 것 다. 제3호나목에 정하는 소화약제의 양을 30초 이내에 균일하게 방사할 것 3. 분말 소화약제의 저장용기 또는 저장탱크에 저장하는 소화약제의 양은 다음 각목에 정하는 것에 의할 것 가. 전역방출방식의 분말소화설비는 다음에 정하는 것에 의하여 산출된 양 이상으로 할 것 (1) 다음 표에 정한 소화약제의 종별에 따른 양의 비율로 계산한 양 (2) 방호구역의 개구부에 자동폐쇄장치를 설치하지 않은 경우에는 (1)에 의하여 산출된 양에 다음 표에 정한 소화약제의 종별에 따른 양의 비율로 계산한 양을 가산한 양 (3) 방호구역내에서 저장 또는 취급하는 위험물에 따라 별표 2에 정한 소화약제에 따른 계수를 (1) 및 (2)에 의하여 산출된 양에 곱해서 얻은 양 나. 국소방출방식의 분말소화설비는 (1) 또는 (2)에 의하여 산출된 양에 저장 또는 취급하는 위험물에 따라 별표 2에 정한 소화약제에 따른 계수를 곱하고 다시 1.1을 곱한 양 이상으로 할 것 (1) 면적식의 국소방출방식 액체 위험물을 상부를 개방한 용기에 저장하는 경우 등 화재시 연소면이 한면에 한정되고 위험물이 비산할 우려가 없는 경우에는 다음 표에 정한 비율로 계산한 양 (2) 용적식의 국소방출방식 (1)의 경우 외의 경우에는 다음 식에 의하여 구해진 양에 방호공간의 체적을 곱한 양 다. 전역방출방식 또는 국소방출방식의 분말소화설비를 설치한 동일 제조소등에 방호구역 또는 방호대상물이 2 이상 있을 경우에는 각 방호구역 또는 방호대상물에 대해서 가목 및 나목에 의하여 계산한 양 중에서 최대의 양 이상으로 할 수가 있다. 다만, 방호구역 또는 방호대상물이 서로 인접하여 있을 경우에는 하나의 저장용기를 공용할 수 없다. 라. 이동식분말소화설비는 하나의 노즐마다 다음 표에 정한 소화약제의 종류에 따른 양 이상으로 할 것 4. 전역방출방식 또는 국소방출방식의 분말소화설비의 기준은 다음 각 호에 정한 것에 의할 것 가. 제134조제4호 가목 및 나목(1)의 규정의 예에 의할 것 나. 분말소화설비에 사용하는 소화약제는 제1종분말, 제2종분말, 제3종분말, 제4종분말 또는 제5종분말로 할 것 다. 저장용기등의 충전비는 다음 표에 정한 소화약제의 종별에 따른 것으로 할 것 라. 저장용기등은 제134조제4호라목의 규정의 예에 의하는 것 외에 다음에 정하는 것에 의할 것 (1) 저장탱크는「압력용기-설계 및 제조 일반」(KS B 6750)의 기준에 적합한 것 또는 이와 동등 이상의 강도 및 내식성이 있는 것을 사용할 것 (2) 저장용기등에는 안전장치를 설치할 것 (3) 저장용기(축압식인 것은 내압력이 1.0MPa인 것에 한한다)에는 용기밸브를 설치할것 (4) 가압식의 저장용기등에는 방출밸브를 설치할 것 (5) 보기 쉬운 장소에 충전소화약제량, 소화약제의 종류, 최고사용압력(가압식인 것에 한한다) 제조년월 및 제조자명을 표시할 것 마. 저장용기등에는 잔류가스를 배출하기 위한 배출장치를, 배관에는 잔류소화약제를 처리하기 위한 클리닝장치를 설치할 것 바. 가압용가스용기는 저장용기등의 직근에 설치되고 확실하게 접속되어 있을 것 사. 가압용 가스용기에는 안전장치 및 용기밸브를 설치할 것 아. 가압용 또는 축압용 가스는 다음에 정하는 것에 의할 것 (1) 가압용 또는 축압용 가스는 질소 또는 이산화탄소로 할 것 (2) 가압용 가스로 질소를 사용하는 것은 소화약제 1㎏당 온도 35℃에서 0MPa의 상태로 환산한 체적 40ℓ이상, 이산화탄소를 사용하는 것은 소화약제 1㎏당 20g에 배관의 청소에 필요한 양을 더한 양 이상일 것 (3) 축압용 가스로 질소가스를 사용하는 것은 소화약제 1㎏당 온도 35℃에서 0MPa의 상태로 환산한 체적 10ℓ에 배관의 청소에 필요한 양을 더한 양 이상, 이산화탄소를 사용하는 것은 소화약제 1㎏당 20g에 배관의 청소에 필요한 양을 더한 양 이상일 것 (4) 클리닝에 필요한 양의 가스는 별도의 용기에 저장할 것 자. 배관은 다음에 정하는 것에 의할 것 (1) 전용으로 할 것 (2) 강관의 배관은「배관용탄소강관」(KSD3507)에 적합하고 아연도금 등에 의하여 방식처리를 한 것 또는 이와 동등 이상의 강도 및 내식성을 갖는 것을 사용할 것. 다만, 축압식인 것 중에서 온도 20℃에서 압력이 2.5MPa을 초과하고 4.2MPa 이하인 것에 있어서는「압력배관용탄소강관」(KS D 3562) 중에서 스케줄40 이상이고 아연도금 등에 의하여 방식처리를 한 것 또는 이와 동등 이상의 강도와 내식성이 있는 것을 사용할 것 (3) 동관의 배관은「이음매없는구리및구리합금관」(KS D 5301) 또는 이와 동등 이상의 강도 및 내식성을 갖는 것으로 조정압력 또는 최고사용압력의 1.5배 이상의 압력에 견딜 수 있는 것을 사용할 것 (4) 관이음쇠는「나사식강관제관이음쇠」(KS B 1533),「나사식가단주철제관이음쇠」(KS B 1531),「강제용접식관플랜지」(KS B 1503),「스테인리스강제용접식플랜지」(KS B 1506),「배관용 강제맞대기용접식관이음쇠」(KS B 1541) 또는 이와 동등 이상의 강도, 내식성 및 내열성을 갖는 것으로 할 것 (5) 밸브류는 다음에 정한 것에 의할 것 (가) 소화약제를 방사하는 경우에 현저하게 소화약제와 가압용ㆍ축압용가스가 분리되거나 소화약제가 잔류할 우려가 없는 구조일 것 (나) 접속할 관의 구경에 맞는 규격일 것 (다) 재질은「주강 플랜지형 밸브」(KS B 2361),「구상흑연주철품」(KS D 4302)로서 방식처리가 된 것 또는 이와 동등 이상의 강도, 내식성 및 내열성을 갖는 것으로 할 것 (라) 밸브류는 개폐위치 또는 개폐방향을 표시할 것 (마) 방출밸브 및 가압용가스용기밸브의 수동조작부는 화재시 쉽게 접근 가능하고 안전한 장소에 설치할 것 (6) 저장용기등으로부터 배관의 굴곡부까지의 거리는 관경의 20배 이상 되도록 할 것 다만, 소화약제와 가압용ㆍ축압용가스가 분리되지 않도록 조치를 한 경우에는 그러하지 아니하다. (7) 낙차는 50m 이상일 것 (8) 동시에 방사하는 분사헤드의 방사압력이 균일하도록 설치할 것 차. 가압식의 분말소화설비에는 2.5MPa 이하의 압력으로 조정할 수 있는 압력조정기를 설치할 것 카. 가압식의 분말소화설비에는 다음에 정하는 것에 의하여 정압작동장치를 설치할 것 (1) 기동장치의 작동후 저장용기등의 압력이 설정압력이 되었을 때 방출밸브를 개방시키는 것일 것 (2) 정압작동장치는 저장용기등마다 설치할 것 타. 축압식의 분말소화설비에는 사용압력의 범위를 녹색으로 표시한 지시압력계를 설치할 것 파. 선택밸브는 제134조제4호아목의 규정의 예에 의할 것 하. 저장용기등과 선택밸브등 사이에는 안전장치 또는 파괴판을 설치할 것 거. 기동용가스용기는 제134조제4호차목의 규정의 예에 의하는 것 외에 다음에 정하는 것에 의할 것 (1) 내용적은 0.27ℓ 이상으로 하고 당해 용기에 저장하는 가스의 양은 145g 이상일 것 (2) 충전비는 1.5 이상일 것 너. 기동장치는 제134조제4호카목(IG-100, IG-55 또는 IG-541과 관련된 부분은 제외한다)의 규정의 예에 의할 것 더. 음향경보장치는 제134조제4호타목의 규정의 예에 의할 것 러. 전역방출방식인 것에는 제134조제4호하목(IG-100, IG-55 또는 IG-541과 관련된 부분은 제외한다)의 규정의 예에 의할 것 머. 비상전원 및 조작회로등의 배선은 제134조제4호 거목ㆍ너목의 규정의 예에 의할 것 5. 이동식분말소화설비는 다음 각 호에 정한 것에 의할 것 가. 제134조제5호다목 내지 바목, 이 조 제4호나목 내지 자목ㆍ타목의 규정의 예에 의할 것 나. 하나의 노즐마다 매분당 소화약제 방사량은 다음 표에 정한 소화약제의 종류에 따른 양 이상으로 할 것 (비고) 오른쪽란에 기재된 "〈 〉"속의 수치는 전체 소화약제의 양임 제6장 위험물의 저장ㆍ취급의 기준 제137조(지진시의 재해방지조치) 규칙 별표 18 Ⅳ제5호사목3)의 규정에 의하여 지진을 감지하거나 지진의 정보를 얻은 경우에 재해의 발생 또는 확대를 방지하기 위하여 조치하여야 하는 사항은 다음 각 호와 같다. 1. 특정이송취급소에 있어서 규칙 별표 15 Ⅳ제13호의 규정에 따른 감진장치가 가속도 40gal을 초과하지 아니하는 범위내로 설정한 가속도 이상의 지진동을 감지한 경우에는 신속히 펌프의 정지, 긴급차단밸브의 폐쇄, 위험물을 이송하기 위한 배관 및 펌프 그리고 이것에 부속한 설비의 안전을 확인하기 위한 순찰 등 긴급시에 적절한 조치가 강구되도록 준비할 것 2. 이송취급소를 설치한 지역에 있어서 진도계 5 이상의 지진 정보를 얻은 경우에는 펌프의 정지 및 긴급차단밸브의 폐쇄를 행할 것 3. 이송취급소를 설치한 지역에 있어서 진도계 4 이상의 지진 정보를 얻은 경우에는 당해 지역에 대한 지진재해정보를 계속 수집하고 그 상황에 따라 펌프의 정지 및 긴급차단밸브의 폐쇄를 행할 것 4. 제2호의 규정에 의하여 펌프의 정지 및 긴급차단밸브의 폐쇄를 행한 경우 또는 규칙 별표 15 Ⅳ제8호의 규정에 따른 안전제어장치가 지진에 의하여 작동되어 펌프가 정지되고 긴급차단밸브가 폐쇄된 경우에는 위험물을 이송하기 위한 배관 및 펌프에 부속하는 설비의 안전을 확인하기 위한 순찰을 신속히 실시할 것 5. 배관계가 강한 과도한 지진동을 받은 때에는 당해 배관에 관계된 최대상용압력의 1.25배의 압력으로 4시간 이상 수압시험(물 외의 적당한 기체 또는 액체를 이용하여 실시하는 시험을 포함한다. 제6호에 있어서 같다)을 하여 이상이 없음을 확인할 것 6. 제5호의 경우에 있어서 최대상용압력의 1.25배의 압력으로 수압시험을 하는 것이 적당하지 아니한 때에는 당해 최대상용압력의 1.25배 미만의 압력으로 수압시험을 실시할 것. 이 경우 당해 수압시험의 결과가 이상이 없다고 인정된 때에는 당해 시험압력을 1.25로 나눈 수치 이하의 압력으로 이송하여야 한다. 제138조(저장 또는 취급상 용기의 특례) 규칙 별표 18 Ⅴ제1호가목의 규정에 따른 용기는 다음 각 호와 같다.〈2006. 8. 3. 개정〉〈2016. 6. 10. 개정〉 1. 제2류 위험물 중 합성수지류에 가연성액체를 침윤시킨 인화성고체(인화점이 21℃ 이상인 것에 한한다)로서 권상(卷狀)인 것을 수납하는 최대수용중량 1,000㎏ 이하의 용기로 플라스틱필름(가연성의 증기가 침투하지 아니하는 것에 한한다)으로 3회 이상 감고 그 끝부분을 가연성 증기가 누설하지 아니하도록 처리한 것 2. 제3류 위험물 중 알킬알루미늄, 알킬리튬 또는 이 중 하나 이상을 함유한 것을 수납하는 최대용적 450ℓ 이하의 강제 또는 스테인레스강제의 용기로 1MPa의 수압을 가한 경우에 누설이 되지 아니하는 성능을 가진 것 3. 제4류 위험물 중 제3석유류, 제4석유류 또는 동식물유류를 수납하는 최대용적 5ℓ 이하의 내유성(耐油性)의 용기 4. 제4류 위험물 중 동식물유류를 수납하는 용기로서 다음 각목의 1에 해당하는 것 가. 최대용적 30ℓ 이하의 파이버(fiber)판상자(플라스틱내용기가 부착된 것) 나. 고무 또는 합성수지제의 용기로서 부식, 마모등에 대하여 안전하고, 수납 위험물의 내압(內壓) 및 취급시의 하중에 의하여 당해 용기에 발생하는 응력에 대하여 안전한 것(강제의 컨테이너에 수납한 것에 한한다) 5. 제5류 위험물 중 셀루로이드류를 수납하는 용기로서 다음 각목의 1에 해당하는 것 가. 최대수용중량이 225㎏ 이하의 나무상자 또는 플라스틱상자 나. 최대수용중량이 셀루로이드판[권상(卷狀), 관상(管狀) 또는 봉상(棒狀)의 것을 포함한다]을 수납하는 것에 있어서는 125㎏, 그밖의 셀루로이드류를 수납하는 것에 있어서는 40㎏ 이하의 파이버판상자 6. 제5류의 고체위험물 중 니트로셀루로이드[25% 이상의 물에 습윤한 것 또는 질소량이 12.6% 이하인 것(가소제 및 안료와의 합성물을 포함한다)에 한한다]를 수납하는 최대수용중량이 225㎏ 이하의 파이버드럼(플라스틱내용기가 부착된 것 또는 방수성의 것에 한한다) 7. UN의 RTDG (Recommendations on the Transport of Dangerous Goods, 위험물 운송에 관한 권고)에 정한 기준에 적합한 용기 제7장 위험물의 운반기준 제139조(운반용기의 특례) 규칙 별표 19 Ⅰ제3호가목 단서의 규정에 따른 용기는 다음 각 호와 같다.〈2006. 8. 3 개정〉 1. 제138조제1호에 정한 용기 2. 제138조제2호에 정한 용기 3. 제138조제3호에 정한 용기를 내장용기로 하여 나무상자, 플라스틱상자 또는 파이버판상자의 외장용기에 수납한 것 4. 제138조제4호에 정한 용기(동호나목에 정한 용기에 있어서는 운반시의 하중에 의하여 당해 용기에 발생하는 응력에 대하여 안전한 것에 한한다) 5. 제138조제5호에 정한 용기 6. 제138조제6호에 정한 용기 7. 제138조제7호에 정한 용기 제140조(기계에 의하여 하역하는 구조로 된 운반용기의 특례) 규칙 별표 19 Ⅰ제3호나목 단서의 규정에 따른 용기는 제4류 위험물 중 제3석유류(인화점이 130℃ 이상인 것에 한한다), 제4석유류 또는 동식물유류를 수납하는 최대용적 1,500ℓ 이하의 액체 플렉시블컨테이너[내대(內袋)는 폴리에틸렌계의 적층(積層)필름으로 하고 외대(外袋)는 폴리프로필렌섬유ㆍ강재 또는 이와 동등 이상의 강도를 가진 상자틀로 한 구조의 용기를 말한다. 이하 이 조에서 같다]로서 다음 각 호에 정한 성능을 가진 것으로 한다. 1. 내용물을 내용적의 98% 이상 채운 최대수용중량의 하중상태로 0.8m의 높이에서 단단한 수평면에 낙하시킨 경우에 내용물의 누설이 없을 것 2. 20kPa의 공기압력을 가한 경우에 공기의 누설이 없을 것 3. 100kPa의 수압력을 10분간 가한 경우에 누설이 없을 것 4. 운반시 겹쳐 쌓는 동종의 용기(최대수용중량의 내용물을 수납한 것)의 전(全)중량의 1.8배의 중량의 하중을 액체용플렉시블컨테이너 상부에 균일하게 가한 상태로 24시간 둔 경우에 용기의 손상 또는 상자틀의 변형이 없을 것 5. 최대수용중량의 1.25배의 하중상태에서 아랫부분 인상시험을 2회 실시한 경우에 상자틀의 변형이 없을 것 6. 규칙 별표 19 Ⅰ제3호나목1) 내지 6)에 정한 기준에 적합할 것 제141조(기계에 의하여 하역하는 구조로 된 운반용기의 구조) 규칙 별표 19 Ⅰ제3호나목6)의 규정에 따른 운반용기의 구조에 관한 사항은 다음 각 호와 같다.〈2015. 5. 6 개정〉 1. 금속제의 운반용기의 구조는 다음 각목에 정한 것에 의할 것 가. 사용하는 재료의 파단(破斷)시 신장(伸張)율은 다음에 의할 것 (1) 강재에 있어서는 다음 식에 의하여 구한 수치 (2) 알루미늄에 있어서는 다음 식에 의하여 구한 수치 나. 사용하는 재료의 최소두께는 다음에 의할 것 (1) 기준강(규격최소신장율에 규격인장강도를 곱하여 구한 수치가 10,000인 것을 말한다. 이 목에서 같다)은 다음 표에 의할 것 (2) 기준강 외의 금속은 다음 식에 의하여 구한 수치 다. 액체위험물을 수납하는 것에는 온도 55℃에서의 운반용기내압을 초과하고 65kPa 이하인 압력에서 작동하여 화재시에 본체의 파손이 생기지 아니하도록 충분한 양의 증기를 방출할 수 있는 안전장치를 설치할 것 2. 플렉시블 운반용기의 구조는 다음 각목에 의할 것 가. 지대(紙袋)는 24시간 이상 물에 완전하게 담근 후에도 상대습도 67% 이하의 평형상태에서의 인장강도의 85% 이상의 강도를 가진 것 할 것 나. 수납시의 높이의 폭에 대한 비율은 2 이하로 할 것 3. 경질플라스틱제 운반용기 중 액체위험물을 수납하는 것에 있어서는 내압(內壓)시험의 시험압력을 초과하는 내압이 발생한 경우에 본체의 파손이 생기지 아니하도록 충분한 양의 증기를 방출할 수 있는 안전장치를 설치할 것 4. 플라스틱내용기 부착의 운반용기의 구조는 다음 각목에 의할 것 가. 액체위험물을 수납하는 것에 있어서는 내압(內壓)시험의 시험압력을 초과하는 내압이 발생한 경우에 내용기의 파손이 생기지 아니하도록 충분한 양의 증기를 방출할 수 있는 안전장치를 설치할 것 나. 파이버판제 외장(플라스틱내용기와 부속설비 등을 둘러싼 구조의 단단한 보강틀을 구성하는 외부구조물을 말한다. 제145조에서 같다)의 외표면의 내수성은「종이 및 판지-흡수성 시험(콥법) 」(KS M ISO 535)에 정한 콥법에 의하여 물과 30분 이상 접촉시킨 경우에 질량의 증가가 155g/㎡을 초과하지 아니하는 것으로 할 것 5. 파이버판제 운반용기의 구조는 다음 각목에 의할 것 가. 윗부분을 달아 올리는 장치를 갖지 아니할 것 나. 외표면의 내수성은「종이 및 판지-흡수성 시험(콥법) 」(KS M ISO 535)에 정한 콥법에 의하여 물과 30분 이상 접촉시킨 경우에 질량의 증가가 155g/㎡을 초과하지 아니하는 것으로 할 것 다. 외표면의 타공(打孔)강도는「판지-타공 강도 시험」(KS M ISO 3036)에 정한 타공강도시험에 의한 최소타공강도가 15J 이상일 것 6. 목재의 운반용기의 구조는 다음 각목에 의할 것 가. 윗부분을 달아 올리는 장치를 갖지 아니할 것 나. 용기본체에 사용하는 합판은 3층 이상의 것으로 할 것 제142조(승용차량에 의한 운반기준) ① 규칙 별표 19 Ⅰ제4호의 규정에 따른 위험물은 자동차연료의 용도로 사용되는 것으로 한다 ② 규칙 별표 19 Ⅰ제4호의 규정에 따른 운반용기의 구조 및 최대용적의 기준은 다음 표에 의한다. 제143조(운반용기의 시험) ① 규칙 별표 19 Ⅰ제6호가목 본문의 규정에 따른 낙하시험, 기밀시험, 내압(內壓)시험 및 겹쳐쌓기시험의 방법과 판정기준은 이 조의 규정에 따른다 ② 낙하시험의 방법 및 판정기준은 다음 각 호와 같다. 1. 낙하시험의 방법은 다음 각목에 의할 것 가. 낙하시험은 모든 종류의 운반용기에 대하여 실시할 것 나. 운반용기는 고체위험물을 수납하는 것에 있어서는 내용적의 95% 이상, 액체위험물을 수납하는 것에 있어서는 내용적의 98% 이상의 내용물을 채우고 시험을 실시할 것 다. 운반용기 중 외장용기가 플라스틱용기인 것, 플라스틱내용기를 부착한 것 또는 내장용기가 플라스틱용기인 것은 운반용기 및 내용물을 영하 18℃ 이하로 냉각한 상태에서 시험을 실시할 것 라. 운반용기는 다음 표에 정한 위험물의 위험등급에 따른 낙하높이에서 단단한 수평면에 낙하시키는 시험을 행할 것 2. 낙하시험의 판정기준은 다음 각목에 의할 것 가. 외장용기에서의 누설(내장용기 또는 플라스틱내용기를 부착한 것은 내용기에서의 누설을 포함한다)이 없을 것 나. 외장용기에는 운반중의 안전성에 영향을 미치는 손상이 없을 것 ③ 기밀시험의 방법 및 판정기준은 다음 각 호에 의한다. 1. 기밀시험의 방법은 다음 각목에 의할 것 가. 기밀시험은 액체위험물을 수납하는 모든 종류의 운반용기의 외장용기(내장용기가 있는 경우에는 외장용기 또는 모든 내장용기. 이하 이 항 및 제4항에서 같다)에 대하여 실시할 것 나. 운반용기는 다음 표에 정한 위험물의 위험등급에 따른 공기압력을 가하는 시험을 행할 것 2. 기밀시험의 판정기준은 외장용기에서의 누설이 없는 것으로 할 것 ④ 내압시험의 방법 및 판정기준은 다음 각 호에 의한다. 1. 내압시험의 방법은 다음 각목에 의할 것 가. 내압시험은 액체위험물을 수납하는 모든 종류의 운반용기의 외장용기에 대하여 실시할 것 나. 운반용기는 다음에 정하는 수압력(水壓力) 중 높은 쪽의 압력을 5분간(플라스틱제의 것에 있어서는 30분간) 가하는 시험을 행할 것 (1) 수납하는 위험물의 온도 55℃에서의 증기압의 1.5배 압력에서 100kPa을 뺀 압력 (2) 100kPa(위험등급Ⅰ의 위험물을 수납하는 것에 있어서는 250kPa)의 압력 2. 내압시험의 판정기준은 외장용기에서의 누설이 없는 것으로 할 것 ⑤ 겹쳐쌓기시험의 방법 및 판정기준은 다음 각 호에 의한다. 1. 겹쳐쌓기시험의 방법은 다음 각목에 의할 것 가. 겹쳐쌓기시험은 수지크로스대(袋), 플라스틱필름대(袋), 직포대 및 지대 외의 모든 종류의 운반용기에 대해 실시할 것 나. 운반시 겹쳐 쌓는 동종의 용기(최대수용중량의 내용물을 수납한 것을 말한다. 이하 이 항에서 같다)의 전(全)중량과 같은 하중(운반시 겹쳐 쌓는 높이가 3m 미만인 것에 있어서는 당해 높이를 3m 이상으로 한 경우의 전중량과 같은 하중)을 용기의 상부에 가한 상태로 24시간(액체위험물을 수납하는 운반용기로서 외장용기가 플라스틱용기인 경우에는 40℃ 이상의 온도로 28일간) 두는 시험을 행할 것 2. 겹쳐쌓기시험의 판정기준은 외장용기에서의 누설(내장용기 또는 플라스틱내용기를 부착한 것에 있어서는 내용기에서 누설을 포함한다)이 없고 운반용기에 변형이 없는 것으로 할 것 제144조(시험기준이 적용되지 않는 운반용기) 규칙 별표 19 Ⅰ제6호가목 단서의 규정에 따른 운반용기는 다음 각 호와 같다. 1. 제4류 위험물 중 제2석유류(인화점이 61℃ 이상의 것에 한한다), 제3석유류, 제4석유류 또는 동식물유류를 수납하는 운반용기 2. 제1류, 제2류 또는 제4류 위험물 중 위험등급Ⅰ의 위험물 외의 것을 수납하는 최대용적 500㎖ 이하의 내장용기(지대 및 플라스틱필름대를 제외한다)를 최대수용중량 30㎏ 이하의 외장용기에 수납하는 운반용기 제145조(기계에 의하여 하역하는 구조로 된 운반용기의 시험) ① 규칙 별표 19 Ⅰ제6호나목 본문의 규정에 따른 낙하시험, 기밀시험, 내압(內壓)시험, 겹쳐쌓기시험, 아랫부분 인상시험, 윗부분 인상시험, 파열전파시험, 넘어뜨리기시험 및 일으키기시험의 방법과 판정기준은 이 조의 규정에 따른다 ② 낙하시험의 방법 및 판정기준은 다음 각 호와 같다. 1. 낙하시험의 방법은 다음 각목에 의할 것 가. 낙하시험은 모든 종류의 운반용기에 대하여 실시할 것 나. 운반용기는 고체위험물을 수납하는 것에 있어서는 내용적의 95% 이상의 내용물을 채운 상태(플렉시블 운반용기에 있어서는 내용적의 95% 이상의 내용물을 채운 최대수용중량의 하중상태), 액체위험물을 수납하는 것에 있어서는 내용적의 98% 이상의 내용물을 채운 상태로 시험을 실시할 것 다. 운반용기 중 경질플라스틱제 또는 플라스틱내용기를 부착한 것은 운반용기 및 내용물을 영하 18℃ 이하로 냉각한 상태에서 시험을 실시할 것 라. 운반용기는 다음 표에 정한 위험물의 위험등급에 따른 낙하높이에서 단단한 수평면에 낙하시키는 시험을 행할 것 2. 낙하시험의 판정기준은 운반용기에서의 누설이 없는 것으로 할 것 ③ 기밀시험의 방법 및 판정기준은 다음 각 호에 의한다. 1. 기밀시험의 방법은 다음 각목에 의할 것 가. 기밀시험은 액체위험물 또는 10kPa 이상의 압력을 가하여 수납ㆍ배출하는 고체위험물을 수납하는 모든 종류의 운반용기에 대하여 실시할 것 나. 운반용기는 20kPa의 공기압력을 10분간 가하는 시험을 행할 것 2. 기밀시험의 판정기준은 운반용기에서의 누설이 없는 것으로 할 것 ④ 내압시험의 방법 및 판정기준은 다음 각 호에 의한다. 1. 내압시험의 방법은 다음 각목에 의할 것 가. 내압시험은 액체위험물 또는 10kPa 이상의 압력을 가하여 수납ㆍ배출하는 고체위험물을 수납하는 모든 종류의 운반용기에 대하여 실시할 것 나. 운반용기는 다음 표에 정한 운반용기의 종류 및 위험물의 위험등급에 따른 압력의 수압력을 10분간 가하는 시험을 행할 것 2. 내압시험의 판정기준은 다음 각목에 의할 것 가. 운반용기에서의 누설이 없을 것 나. 운반용기(액체위험물을 수납하는 금속제 운반용기에 있어서는 65kPa의 수압력을 가하는 것에 한한다)에는 운반중의 안전성에 영향을 미치는 변형이 없을 것 ⑤ 겹쳐쌓기시험의 방법 및 판정기준은 다음 각 호에 의한다. 1. 겹쳐쌓기시험의 방법은 다음 각목에 의할 것 가. 겹쳐쌓기시험은 플렉시블 운반용기 또는 겹쳐쌓도록 설계된 모든 종류의 운반용기에 대해 실시할 것 나. 운반용기는 최대총중량(최대수용중량의 위험물을 수납하는 경우의 운반용기의 전중량을 말한다. 이하 이 조에서 같다)의 하중상태(플렉시블 운반용기에 있어서는 내용적의 95% 이상의 내용물을 채운 최대수용중량의 하중상태)로 시험을 실시할 것 다. 운반시 겹쳐 쌓는 동종의 운반용기(최대수용중량의 내용물을 수납한 것을 말한다. 이하 이 항에서 같다)의 전(全)중량의 1.8배의 하중을 용기의 상부에 가한 상태로 다음 표에 정한 시간동안 두는 시험을 행할 것 2. 겹쳐쌓기시험의 판정기준은 다음 각목에 의할 것 가. 운반용기에서의 누설이 없을 것 나. 운반용기에는 운반중의 안전성에 영향을 미치는 변형(플렉시블 운반용기에 있어서는 약화)이 없을 것 ⑥ 아랫부분 인상시험의 방법 및 판정기준은 다음 각 호에 의한다. 1. 아랫부분 인상시험의 방법은 다음 각목에 의할 것 가. 아랫부분 인상시험은 플렉시블 운반용기 외의 운반용기로서 아랫부분을 들어올리도록 설계된 모든 종류의 운반용기에 대하여 실시할 것 나. 운반용기는 최대총중량의 1.25배의 하중상태로 아랫부분을 들어올리는 시험을 2회 행할 것 2. 아랫부분 인상시험의 판정기준은 다음 각목에 의할 것 가. 운반용기에서의 누설이 없을 것 나. 운반용기에는 운반중의 안전성에 영향을 미치는 변형이 없을 것 ⑦ 윗부분 인상시험의 방법 및 판정기준은 다음 각 호에 의한다. 1. 윗부분 인상시험의 방법은 다음 각목에 의할 것 가. 윗부분 인상시험의 방법은 파이버판제 운반용기 또는 목제 운반용기 외의 운반용기로서 윗부분(플렉시블 운반용기에 있어서는 윗부분 또는 옆부분)을 들어올리도록 설계된 모든 종류의 운반용기에 대하여 실시할 것 나. 운반용기는 최대총중량의 2배(플렉시블의 운반용기에 있어서는 최대수용중량의 6배)의 하중상태에서 들어올려 5분간 견디는 시험을 행할 것 2. 윗부분 인상시험의 판정기준은 다음 각목에 의할 것 가. 운반용기에서의 누설이 없을 것 나. 운반용기에는 운반중의 안전성에 영향을 미치는 변형(플렉시블 운반용기에 있어서는 손상)이 없을 것 ⑧ 파열전파시험의 방법 및 판정기준은 다음 각 호에 의한다. 1. 파열전파시험의 방법은 다음 각목에 의할 것 가. 파열전파시험은 플렉시블의 운반용기에 대하여 실시할 것 나. 운반용기는 내용적의 95% 이상의 내용물을 채운 최대수용중량의 하중상태로 시험을 실시할 것 다. 지면에 놓은 운반용기의 아랫면과 내용물의 윗부분의 중간위치에 완전히 측면재를 관통하는 길이 10㎝의 절상을 낸 다음, 운반용기에 최대수용중량의 2배의 중량하중을 균일하게 5분간 가한후 부가하중을 없애고 매달아 올려 5분간 견디는 시험을 행할 것 2. 파열전파시험의 판정기준은 절상부분의 파열전파가 2.5㎝ 이하인 것으로 할 것 ⑨ 넘어뜨리기시험의 방법 및 판정기준은 다음 각 호에 의한다. 1. 넘어뜨리기시험은 다음 각목에 의할 것 가. 넘어뜨리기시험은 플렉시블 운반용기에 대하여 실시할 것 나. 운반용기는 내용적의 95% 이상의 내용물을 채운 최대수용중량의 하중상태로 다음 표에 정한 위험물의 위험등급에 따른 높이에서 단단한 수평면에 넘어뜨리는 시험을 행할 것 2. 넘어뜨리기시험의 판정기준은 운반용기에서의 누설이 없는 것으로 할 것 ⑩ 일으키기시험의 방법 및 판정기준은 다음 각 호에 의한다. 1. 일으키기시험은 다음 각목에 의할 것 가. 일으키기시험은 윗부분 또는 옆부분을 들어올리도록 설계된 플렉시블 운반용기에 대하여 실시할 것 나. 운반용기는 내용적의 95% 이상의 내용물을 채운 최대수용중량의 하중상태로 옆으로 뉘어서 0.1m/s 이상의 속도로 수직방향으로 바닥부터 떨어질 때까지 1개소의 들어올리는 부분(들어올리는 부분이 4개소 이상인 경우는 2개소의 들어올리는 부분)을 잡아당겨 올리는 시험을 행할 것 2. 일으키기시험의 판정기준은 운반용기에 운반중의 안전성에 영향을 미치는 손상이 없는 것으로 할 것 제146조(시험기준이 적용되지 않는 기계에 의하여 하역하는 구조로 된 운반용기) 규칙 별표 19 Ⅰ제6호나목 단서의 규정에 따른 운반용기는 제4류 위험물 중 제2석유류(인화점이 61℃ 이상의 것에 한한다), 제3석유류, 제4석유류 또는 동식물유류를 수납하는 운반용기로 한다. 제147조(운반용기의 검사신청) 규칙 제51조제2항의 규정에 따라서 운반용기의 검사신청을 하는 경우에는 검사를 받고자 하는 운반용기를 검사에 소요되는 수량만큼 제출하여야 한다. 제148조(기계에 의하여 하역하는 구조로 된 운반용기에의 수납) 규칙 별표 19 Ⅱ제2호사목의 규정에 따른 운반용기에의 수납에 관한 사항은 다음 각 호와 같다. 1. 금속제 운반용기에는 위험등급Ⅰ의 고체의 자연발화성물질을 수납하지 아니할 것 2. 직포(織布)로 만들어진 플렉시블 운반용기(내부에 코팅 또는 안감이 부착된 것을 제외한다)에는 제1류위험물을 수납하지 아니할 것 3. 경질플라스틱제 운반용기 또는 플라스틱내용기가 부착된 운반용기에는 온도 55℃에서의 운반용기내압이 내압시험의 시험압력의 2/3를 초과하는 액체위험물 또는 제4류 위험물(인화점이 0℃ 미만의 것에 한한다)을 수납하지 아니할 것 4. 연질의 플라스틱내용기를 부착한 운반용기에는 액체위험물[제4류 위험물 중 제2석유류(인화점이 61℃ 이상의 것에 한한다), 제3석유류, 제4석유류 및 동식물유류를 제외한다.] 또는 위험등급Ⅰ의 고체위험물을 수납하지 아니할 것 5. 플라스틱내용기를 부착한 운반용기(내용기가 경질플라스틱제로서 외장이 강제인 것을 제외한다) 또는 목제 운반용기에는 유기과산화물을 수납하지 아니할 것 제149조(위험물과 혼재가 가능한 고압가스) 규칙 별표 19 Ⅱ제6호나목의 규정에 따른 고압가스는 다음 각 호와 같다. 1. 내용적이 120ℓ 미만의 용기에 충전한 불활성가스 2. 내용적이 120ℓ 미만의 용기에 충전한 액화석유가스 또는 압축천연가스(제4류 위험물과 혼재하는 경우에 한한다) 제150조(기계에 의하여 하역하는 구조로 된 운반용기의 표시) 규칙 별표 19 Ⅱ제13호라목의 규정에 따른 운반용기의 표시는 다음 각 호와 같다. 1. 금속제 운반용기에는 다음 각목에 정하는 사항을 표시할 것 가. 온도 20℃에서의 내용적 (단위 ℓ) 나. 운반용기의 자중 (단위 ㎏) 다. 최근의 기밀시험 및 점검 실시연월 라. 수납 또는 배출시에 당해 용기에 가하는 최대압력 (단위 kPa 또는 bar) 마. 본체의 재료 및 최소두께 (단위 ㎜) 2. 플렉시블 운반용기에는 들어올리는 방법을 표시할 것 3. 경질플라스틱제 운반용기 또는 플라스틱내용기를 부착한 운반용기에는 다음 각목에 정하는 사항을 표시할 것 가. 온도 20℃에서의 내용적 (단위 ℓ) 나. 운반용기의 자중 (단위 ㎏) 다. 내압시험에서의 시험압력 (단위 kPa 또는 bar) 라. 수납 또는 배출시에 당해 용기에 가하는 최대압력 (kPa 또는 bar) 마. 최근의 기밀시험 및 점검 실시연월 4. 파이버판제 운반용기 또는 목제 운반용기에는 운반용기의 자중(단위 ㎏)을 표시할 것 제8장 정기점검 제151조(정기점검의 내용ㆍ방법 등) 규칙 제66조의 규정에 따른 위험물제조소등의 정기점검에 필요한 내용ㆍ방법 등에 관한 기술상의 기준과 그 밖의 점검에 관하여 필요한 사항은 제152조 및 제153조의 규정에 따른다. 제152조(일반점검) 규칙 제64조의 규정에 따른 정기점검은 별지 제9호서식 내지 별지 제24호서식에 의하여 실시하여야 한다. 제153조(특정ㆍ준특정옥외저장탱크의 구조안전점검) ① 규칙 제65조제1항의 규정에 따른 정기점검(이하 "구조안전점검"이라 한다)의 시험종류ㆍ시험방법 및 판정기준은 제2항 내지 제5항의 규정에 따른다.<2018. 3. 27. 개정 ② 수평ㆍ수직도시험은 다음 각 호의 규정에 따른다. 1. 수평도 측정 옆판 최하단의 외면을 원주길이방향으로 3m 내지 5m의 등간격을 두어 원의 중심에 대칭되는 점에 스케일을 세우고 레벨측정기 등으로 수평도를 측정하여 수평도가 직경의 1/100을 초과하거나 300㎜를 초과할 경우에는 불합격으로 할 것 2. 수직도 측정 옆판 최상단의 외면을 원주길이방향으로 3m 내지 5m의 등간격을 두어 원의 중심에 대칭되는 옆판상부 또는 지붕판에 일정한 길이로 추를 매달아 늘어뜨려 옆판과의 간격을 측정하는 등의 방법으로 탱크의 수직도를 검사하여 기울어진 정도가 탱크 높이의 1/100을 초과하거나 127㎜를 초과하는 경우에는 불합격으로 할 것 3. 육안검사 육안으로 저장탱크의 옆판ㆍ지붕판ㆍ기둥ㆍ사다리 등의 부식ㆍ변형ㆍ균열 및 도장상태를 확인하여 결함이 있는 경우에는 불합격으로 할 것 4. 구형탱크에 대한 수평도측정 및 수직도측정 시험은 지주에 표시된 개소의 부등침하율을 측정하고 수평도 기준을 적용하여 적합여부를 판정할 것 ③ 두께측정시험은 시험개소의 표면 이물질을 제거한 이후에 초음파두께측정기를 사용하여 1/100㎜까지 측정하며, 그 시험개소ㆍ판정 및 보수 등에 관한 기준은 다음 각 호에 의한다. 1. 두께측정의 시험개소와 판정기준은 다음 표에 의할 것 2. 제1호의 규정에 따른 차기 정기점검시까지의 연수를 법정점검주기 미만으로 하는 경우에는 차기 정기점검을 당해 기간이 경과하기 전에 실시할 것 3. 불합격된 강판에 대한 재시험은 보수한 판(부분보수를 위하여 덧붙인 판을 포함한다)에 한하여 제1호의 규정을 적용하며, 보수한 부분의 전용접부에 대하여는 제4항제2호 및 제3호의 규정에 따른 비파괴시험을 실시할 것 ④ 용접부시험은 다음 각 호와 같다. 1. 탱크의 비파괴시험은 코팅되지 아니한 상태에서 자기탐상시험을 실시하고, 시험범위는 다음 표에 의할 것. 이 경우 구형탱크는 본체 전부를 밑판으로 보며, 지중탱크의 옆판 중 지반면 하에 매설된 부분은 밑판으로 본다.〈2006. 8. 3 개정〉 2. 비파괴시험의 방법 및 판정기준은 제32조 내지 제35조에 의할 것 3. 기타 육안으로 확인할 수 있는 용접누락ㆍ용접부족 등의 결함이 있는 경우에는 불합격으로 할 것 ⑤ 불합격된 밑판을 보수하는 경우에는 설계두께 이상의 판으로 교체하거나 다음 각 호에 의하여 덧붙임 또는 육성용접 등의 방법으로 보수하여야 한다. 1. 덧붙임판을 이용하여 보수하는 경우 가. 덧붙임판의 끝부분은 기존 판의 용접선 끝부분으로부터 판 두께의 5배 이상의 간격을 유지 할 것 나. 덧붙임판의 용접은 전두께 연속 필렛용접으로 할 것 2. 육성용접의 경우 가. 육성용접의 상호 간격은 50㎜ 이상으로 할 것 나. 재질이 연강인 육성용접의 경우에는 판 1매의 보수면적은 600㎠ 또는 판면적의 3% 중 작은 면적이어야 하며 1개소의 용접의 면적은 200㎠ 이하 일 것 다. 재질이 고장력강판 또는 저합금강인 육성용접의 경우에는 판 1매의 보수면적은 300㎠ 또는 판면적의 2% 중 작은 면적이어야 하며 1개소의 용접의 면적은 100㎠ 이하 일 것 3. 보수한 사항에 대하여 도면을 작성하고 보관할 것 제154조(정기검사의 방법 등) 규칙 제72조제4항의 규정에 따른 정기검사의 방법ㆍ판정기준 그 밖의 정기검사의 실시에 관하여 필요한 사항은 제155조 및 제156조의 규정에 따른다. 제9장 정기검사 제155조(정기검사의 준비 등) ① 정기검사를 받고자 하는 자는 시험항목별로 시험이 신속하게 이루어 질 수 있도록 다음 각 호에 정하는 시험준비를 하여야 한다 1. 수평도ㆍ수직도시험ㆍ두께측정시험ㆍ비파괴시험(방사선투과시험, 초음파탐상시험, 자기탐상시험, 침투탐상시험)ㆍ누설시험 등을 위한 표면처리 2. 사다리ㆍ비계 및 작업대의 설치 3. 기타 시험을 실시하기 위하여 필요한 사항 ② 규칙 제65조제1항의 규정에 따른 구조안전점검시에 규칙 제71조제4항의 규정에 따른 사항을 미리 점검한 후 기술원으로부터 정기검사를 받고자 하는 경우에는 당해 정기점검의 성적서를 기술원에 제출하여야 한다. ③ 재시험은 불합격판정을 받은 시험항목에 대하여 실시하되, 재시험 부위는 종전에 시험하지 아니한 부위 또는 부적합 되었던 부위에서 선정하여야 한다. 제156조(정기검사의 시험실시 등) ① 정기검사의 시험종류ㆍ시험방법 및 판정기준은 제2항 내지 제7항의 규정에 따른다 ② 기술원은 정기검사를 실시하는 과정에서 용이하게 수정이 가능한 경미한 결함을 발견한 때에는 불합격으로 판정하지 아니하고 보수후 재시험 할 수 있다. 다만, 탱크시험자가 실시한 두께측정시험 또는 비파괴시험의 결과를 검사하는 경우에는 그러하지 아니한다. ③ 수평도 및 수직도의 시험은 다음 각 호의 규정에 따른다.〈2009. 3. 17 개정〉 1. 수평도 측정 옆판 최하단의 외면을 원주길이방향으로 6m 내지 10m의 등 간격을 두어 원의 중심에 대칭되는 점에 스케일을 세우고 레벨측정기 등으로 수평도를 측정하여 수평도가 직경의 1/100을 초과하거나 300㎜를 초과할 경우에는 불합격으로 할 것 2. 수직도 측정 옆판 최상단의 외면을 원주길이방향으로 6m 내지 10m의 등간격을 두어 원의 중심에 대칭되는 옆판상부 또는 지붕판에 일정한 길이로 추를 매달아 늘어뜨려 옆판과의 간격을 측정하는 등의 방법으로 탱크의 수직도를 검사하여 기울어진 정도가 탱크 높이의 1/100을 초과하거나 127㎜를 초과하는 경우에는 불합격으로 할 것 3. 구형탱크에 대한 수평도측정 및 수직도측정 시험은 지주에 표시된 개소의 부등침하율을 측정하고 수평도 기준을 적용하여 적합여부를 판정할 것 ④ 두께측정시험은 시험개소의 표면 이물질을 제거한 이후에 초음파두께측정기를 사용하여 1/100㎜까지 측정하며, 그 시험개소ㆍ판정 및 보수 등에 관한 기준은 제153조제3항의 규정의 예에 의하되, 검사의 범위는 기술원의 원장이 정한다. 다만, 최근 1년 이내에 밑판 및 에뉼러판의 전부를 교체하거나 전부에 대하여 겹침보수공사를 한 경우에는 당해 밑판 및 에뉼러판에 대한 두께측정시험을 생략할 수 있다.〈2006. 8. 3 개정〉 ⑤ 비파괴시험의 시험개소ㆍ판정 및 보수 등에 관한 기준은 제153조제4항의 규정의 예에 의하되, 검사의 범위는 기술원의 원장이 정한다. 다만, 최근 1년 이내에 밑판 및 에뉼러판의 전부를 교체하거나 전부에 대하여 겹침보수공사를 한 경우에는 당해 밑판 및 에뉼러판에 대한 탱크안전성능검사 결과로써 대체할 수 있다.〈2009. 3. 17 단서 신설〉 ⑥ 누설시험은 다음 각 호의 규정에 따라 탱크와 연결된 지하매설배관에 대하여 실시한다. 1. 탱크내의 위험물을 완전히 비우고 개구부는 밸브 또는 막음판 등을 사용하여 완전히 폐쇄할 것 2. 비압력탱크의 시험압력은 20kPa, 압력탱크의 시험압력은 최대상용압력의 1.1배의 압력으로 할 것. 이 경우 가압가스는 불활성가스를 사용한다. 3. 가압중에 노출되어 있는 배관접속부등에 비눗물 등을 뿌려 누설여부를 확인할 것 4. 탱크와 연결된 지하매설배관과 지하탱크는 시험압력으로 가압한 후 10분 동안 유지시켜 안정된 시험압력을 확인하고 그 이후 50분 동안 압력변화를 측정하여 압력강하가 안정된 시험압력의 10%를 초과할 경우에는 불합격으로 할 것. 이 때 안정된 시험압력이란 가압 후 유지시간동안 압력강하가 시험압력의 15% 이하인 압력을 말한다. ⑦ 외관검사는 다음 각 호에 정한 사항을 확인하여 결함이 있는 경우에는 그 내용을 설치자에게 통보하여 시정을 권고하거나 정기검사필증에 기록하여야 한다. 1. 밑판(에뉼러판)에 관한 사항 가. 외부밑판의 부식상태 및 하부 가장자리의 방수구조 나. 코팅의 상태 다. 밑판의 부식상태 라. 도면과 밑판의 배열, 섬프 등의 일치 여부 2. 옆판에 관한 사항 가. 꺾임 및 뒤틀림의 정도 나. 보온재가 있을 경우의 방수 및 배수구조 다. 옆판에 계단을 용접한 부분의 부식상태(보온재가 없는 경우) 및 계단의 부착에 의한 변형 여부 라. 계단의 입구에 정전기 방지설비의 적정성 마. 외부도장의 상태(보온재가 없는 경우) 바. 옆판최하단의 부식상태 사. 도면과 개구부의 일치 여부 3. 지붕에 관한 사항 가. 부식상태 나. 외부도장의 상태 다. 통기관의 상태 라. 콘루프 또는 돔루프 (1) 칼럼의 상태(옆으로 움직임 등) (2) 라프터의 유무 및 상태 (3) 지붕의 뒤틀림 여부 마. 외부 부상지붕 (1) 실링상태 (2) 지붕의 뒤틀림 여부 (3) 폰튠 및 데크의 누설 여부 (4) 옆판의 긁힘 또는 충격상태 (5) 정치상태, 지지대의 부식 여부 및 베이스의 건전성 바. 내부 부상지붕 (1) 지붕의 뒤틀림 여부 (2) 정치상태, 지지대의 부식 여부 및 베이스의 건전성 4. 탱크 내부에 관한 사항 가. 루프 드레인 배관 및 지붕 물받이의 부식상태 나. 스팀라인, 기타 배관의 상태 다. 외부로 관통하는 부분의 유무(빛의 투과 여부) 5. 기초에 관한 사항 가. 콘크리이트링월 등 기초부위의 손상 여부 나. 방식장치의 관리 상태 다. 누설흔적의 유무 6. 소화설비의 작동 여부에 관한 사항〈2007. 12. 3 신설〉 7. 기타 기술원의 원장이 정하는 사항 ⑧ 검사실시 중 제조소등의 관계인 또는 탱크시험자가 실시한 비파괴시험 등이 부적합하다고 판단되는 경우에는 기술원은 검사신청인에게 재시험을 요구할 수 있다. 이 경우 기술원은 탱크시험자가 실시한 비파괴시험이 법 제16조제5항제5호의 규정에 해당된다고 판단하는 때에는 당해 탱크시험자를 등록한 시ㆍ도지사에게 그 사실을 통보하여야 한다. 제157조(검사수수료의 산정기준 등) ① 검사수수료의 산정과 관련하여 제158조 내지 제162조에서 사용하는 용어의 정의는 다음과 같다 1. "직접인건비"란 「엔지니어링산업 진흥법」제31조에 따른 엔지니어링사업대가기준 가운데 건설부문 및 기타부분의 노임단가에 실제공량을 곱하여 산출된 금액을 말한다. 2. "직접경비"란 당해 업무수행에 직접 필요한 여비ㆍ재료비ㆍ복사비 등을 포함한 실비용으로서 직접인건비의 20%를 적용한 금액을 말한다. 3. "제경비"라 함은 직접인건비와 직접경비에 포함되지 아니한 간접비로서 직접인건비의 110%를 적용한 금액을 말한다. 4. "기술료"란 기술사용의 대가로서 직접인건비와 제경비를 합한 금액의 20%를 적용한 금액을 말한다. 5. "실제공량"이란 탱크용량 등에 따라 수수료를 산정함에 있어서는 표준공량에 보정계수를 곱하여 산출한 공량을 말하며, 시험량에 따라 수수료를 산정함에 있어서는 표준공량에 시험량을 곱하여 산출한 공량을 말한다. 6. "표준공량"이란 수수료 산정시 기준이 되는 공량을 말한다 7. "보정계수"란 탱크용량 등에 따른 실제공량를 산출하기 위한 계수를 말한다. 8. "시험량"이란 시험을 실시하는 단위작업의 수를 말한다. ② 신청자가 기술원에 납부하여야 할 수수료는 해당 검사에 따른 직접인건비, 직접경비, 제경비, 기술료를 합한 금액으로 한다. ③ 수수료는 신청시에 현금으로 납부하여야 하며 납부한 수수료는 반환하지 아니한다. 다만, 과오납한 경우에는 그러하지 아니하다. ④ 검사에 필요한 보조가설물의 설치ㆍ전선가설ㆍ표면처리 및 세척 등의 시험준비 비용은 신청자가 부담한다. 제10장 수수료 제158조(탱크안전성능검사의 수수료 산정기준) ① 규칙 별표 25 제3호가목 및 나목의 규정에 따른 탱크안전성능검사 중 기초ㆍ지반검사의 수수료 산정기준은 다음 각 호와 같다 1. 기초ㆍ지반검사의 표준공량은 다음 각목에 의할 것 가. 기초ㆍ지반조사 및 평판재하시험의 표준공량 「엔지니어링산업 진흥법」제31조에 따른 엔지니어링사업대가의 기준 중 지반조사표준품셈과 토질 및 기초조사 표준품셈을 준용할 것 나. 동재하시험 및 정재하시험의 표준공량 2. 재시험 수수료는 최초시험 수수료에 최초시험개소 대비 재시험개소의 비율을 곱한 금액으로 할 것 3. 납부액의 1천원 미만은 절사할 것 ② 규칙 별표 25 제3호가목 및 나목의 규정에 따른 탱크안전성능검사 중 용접부검사의 수수료 산정기준은 다음 각 호와 같다.〈2015. 5. 6 개정〉 1. 표준공량 및 보정계수는 다음 각목에 의할 것 가. 표준공량 나. 보정계수(모재의 두께가 15㎜를 초과하는 용접부에 대하여방사선투과시험, 영상초음파탐상시험 또는 초음파탐상시험을 실시하는 경우에 적용한다) 2. 재시험 수수료는 최초시험 수수료의 50%를 적용 할 것 3. 납부액의 1천원 미만은 절사할 것 ③ 규칙 별표 25 제3호가목 및 나목의 규정에 따른 탱크안전성능검사 중 암반탱크검사의 수수료 산정기준은 다음 각 호와 같다. 1. 표준공량은 다음 표에 의할 것 2. 용접부에 대한 비파괴시험의 수수료산정 기준은 제2항의 예에 의할 것 3. 재시험 수수료는 최초시험 수수료의 50%를 적용 할 것 4. 납부액의 1천원 미만은 절사할 것 ④ 규칙 별표 25 제3호가목 및 나목의 규정에 따른 탱크안전성능검사 중 이중벽탱크검사의 수수료 산정기준은 다음 각 호와 같다. 1. 표준공량 및 보정계수는 다음 각목에 의할 것 가. 표준공량 나. 보정계수 2. 용접부에 대한 비파괴시험의 수수료산정 기준은 제2항의 예에 의할 것 3. 재시험 수수료는 최초시험 수수료의 50%를 적용 할 것 4. 납부액의 1천원 미만은 절사할 것 제159조(기술원이 확인하는 방법에 의한 탱크안전성능검사의 수수료 산정기준) ① 규칙 별표 25 제3호 가목의 규정에 따른 탱크안전성능검사 중 기초ㆍ지반검사, 이중벽탱크에 대한 수압검사, 용접부검사 및 암반탱크검사를 규칙 제12조제5항ㆍ제13조제2항ㆍ제14조제2항 또는 제15조제2항의 규정에 의하여 기술원이 확인하는 방법에 의하여 실시하는 경우의 수수료 산정기준은 다음 각 호와 같다.〈2015. 5. 6 개정 1. 표준공량 및 보정계수는 다음 각목에 의할 것 가. 기초ㆍ지반검사의 표준공량 나. 100만ℓ 이상인 탱크의 용접부검사의 표준공량 다. 기초ㆍ지반검사 및 100만ℓ 이상인 탱크의 용접부 검사의 보정계수 라. 암반탱크검사의 표준공량 마. 이중벽탱크의 수압검사 수수료는 규칙 별표 25 제3호의 규정에 따른 수수료의 50%를 적용하며, 규칙 별표 8 Ⅰ제6호 후단의 규정에 의하여 수압검사를 기밀시험과 비파괴시험으로 대신하는 경우에는 제158조제4항의 규정에 따른 기밀시험 수수료의 50%와 용접부에 대한 비파괴시험 수수료를 합한 금액으로 할 것. 이 경우 용접부에 대한 비파괴시험 수수료 산정에 있어서 표준공량은 0.208로 하고, 기술인력별 구분은 중급기술자로 하며, 보정계수는 제158조제4항제1호나목에 의한다. 2. 재시험 수수료는 다음 각목에 의할 것 가. 기초ㆍ지반검사의 재시험 수수료는 최초시험 수수료에 최초시험개소 대비 재시험개소의 비율을 곱한 금액으로 할 것 나. 100만ℓ 이상인 탱크 및 이중벽탱크의 용접부검사의 재시험 수수료는 다음 표에 정한 표준공량을 적용하여 산출한 직접인건비에 50%를 적용할 것 다. 암반탱크검사의 재시험 수수료는 최초시험 수수료의 50%를 적용할 것 3. 기초ㆍ지반검사 중 표준관입시험을 탱크안전성능검사 신청전에 기술원이 실시한 경우에는 전체 수수료의 70%를 적용할 것 4. 납부액의 1천원 미만은 절사할 것 ② 규칙 별표 25 제3호나목의 규정에 따른 탱크안전성능검사 중 기초ㆍ지반검사, 이중벽탱크에 대한 수압검사, 용접부검사 및 암반탱크검사를 규칙 제12조제5항ㆍ제13조제2항ㆍ제14조제2항 또는 제15조제2항의 규정에 의하여 기술원이 확인하는 방법에 의하여 실시하는 경우의 수수료 산정기준은 다음 각 호와 같다. 1. 기초ㆍ지반검사의 수수료는 최초시험 수수료에 최초시험개소 대비 변경허가에 따른 시험개소의 비율을 곱한 금액으로 할 것 2. 용접부검사의 수수료는 최초시험 수수료에 다음 각목의 규정에 따른 시험종류별 대비율(최초시험량 대비 변경허가에 따른 시험량의 비율을 말한다)의 평균치(이하 "평균대비율"이라 한다)를 곱하여 산출한 금액으로 할 것〈2006. 8. 3 개정〉 가. 평균대비율 = (0.5×자기탐상시험 대비율) + (0.35×방사선투과시험 또는 영상초음파탐상시험 대비율) + (0.15×침투탐상시험 대비율) 나. 대비율은 소수점 이하 셋째자리를 절사할 것 다. 평균대비율은 가목에 의하여 구한 수치가 0.05 이하의 경우에는 0.05로 하며, 0.05를 초과하는 경우 중 소수점 이하 둘째자리가 1을 초과하고 5 이하인 경우에는 소수점 이하 둘째자리에서 올림을 한 수치에서 0.05를 뺀 수치로 하며, 소수점 이하 둘째자리가 5를 초과하거나 0인 경우에는 소수점 이하 둘째자리에서 올림을 한 수치로 할 것〈2007. 12. 3 개정〉 3. 재시험 수수료는 다음 각목에 의할 것 가. 기초ㆍ지반검사의 재시험 수수료는 변경허가에 따른 최초시험 수수료에 변경허가에 따른 최초시험개소 대비 재시험개소의 비율을 곱한 금액으로 할 것 나. 용접부검사의 재시험 수수료는 제1항제1호나목의 표에 정한 표준공량을 적용하여 산출한 직접인건비에 50%를 곱하여 산정 할 것 4. 납부액의 1천원 미만은 절사할 것 5. 이중벽탱크에 대한 수압검사 및 암반탱크검사의 경우에는 제1항의 규정에 따른 설치허가에 따른 탱크성능검사 수수료의 예에 의할 것 제160조(기술원이 실시하는 완공검사의 수수료) ① 규칙 별표 25 제4호의 규정에 따른 기술원이 실시하는 완공검사 중 제조소 또는 일반취급소의 완공검사 수수료 산정기준은 다음 각 호와 같다. 1. 표준공량 및 보정계수는 다음 각목에 의할 것 가. 표준공량 (비고) 소화설비(소화기구를 제외한다)에 대한 검사가 포함될 경우에는 표준공량(현장검사작업에 한한다)에 1.25를 곱한 수치를 표준공량으로 한다. 나. 보정계수 (비고) 지정수량의 단위가 다른 2 이상의 위험물에 있어서는 1kg을 1ℓ로 본다. 2. 재검사 수수료는 최초시험 수수료의 50%를 적용 할 것 3. 납부액의 1천원 미만은 절사할 것 ② 규칙 별표 25 제4호의 규정에 따른 기술원이 실시하는 완공검사 중 옥외탱크저장소의 완공검사 수수료 산정기준은 다음 각 호와 같다. 〈2007. 12. 3 신설〉 1. 표준공량 및 보정계수는 다음 각목에 의할 것 가. 표준공량 (비고) 소화설비(소화기구를 제외한다)에 대한 검사가 포함될 경우에는 표준공량(현장검사작업에 한한다)에 1.25를 곱한 수치를 표준공량으로 한다. 나. 보정계수 2. 변경허가에 따른 완공검사 수수료는 최초시험 수수료의 50%를 적용 할 것 3. 재검사 수수료는 최초시험 수수료의 50%를 적용 할 것 4. 납부액의 1천원 미만은 절사할 것 ③ 규칙 별표 25 제4호의 규정에 따른 기술원이 실시하는 완공검사 중 암반탱크저장소의 완공검사 수수료 산정기준은 다음 각 호와 같다. 〈2007. 12. 3 신설〉 1. 표준공량 및 보정계수는 다음 각목에 의할 것 가. 표준공량 (비고) 소화설비(소화기구를 제외한다)에 대한 검사가 포함될 경우에는 표준공량(현장검사작업에 한한다)에 1.25를 곱한 수치를 표준공량으로 한다. 나. 보정계수 2. 변경허가에 따른 완공검사 수수료는 최초시험 수수료의 50%를 적용 할 것 3. 재검사 수수료는 최초시험 수수료의 50%를 적용 할 것 4. 납부액의 1천원 미만은 절사할 것 제161조(정기검사의 수수료) 규칙 별표 25 제8호의 정기검사의 수수료 산정기준은 다음 각 호와 같다. 1. 표준공량 및 보정계수는 다음 각목에 의할 것 가. 표준공량 〈2007. 12. 3 개정〉〈2009. 3. 17 개정〉 나. 보정계수(누설시험 및 수평도ㆍ수직도시험에 있어서는 검사작업에 한하여 보정계수를 적용한다) 2. 두께측정시험의 표준공량은 다음 표에 의할 것 3. 전체검사를 실시하는 용접부에 대한 비파괴시험의 수수료산정 기준은 제158조제2항의 예에 의할 것. 다만, 제156조제5항 단서의 규정에 따라 탱크의 밑판 및 에뉼러판에 대한 탱크안전성능검사 결과로써 비파괴시험을 대체하는 경우에는 비파괴시험의 수수료는 최초시험 수수료의 50%를 적용한다.〈2009. 3. 17 단서 신설〉 4. 재시험의 수수료는 재시험을 실시하는 항목에 대하여 제1호 및 제2호를 적용할 것. 다만, 전체검사를 실시하는 용접부에 대한 비파괴시험의 수수료는 최초시험 수수료의 50%를 적용한다. 5. 납부액의 1천원 미만은 절사할 것 제162조(운반용기검사의 수수료) 규칙 별표 25 제9호의 운반용기검사의 수수료 산정기준은 다음 각 호와 같다. 〈2005. 8. 22 개정〉 1. 기계에 의하여 하역하는 구조로 된 용기의 성능시험의 표준공량 2. 기계에 의하여 하역하는 구조 외의 용기의 성능시험의 표준공량 3. 보정계수 4. 재시험 수수료는 최초시험 수수료를 적용할 것 5. 납부액의 1천원 미만은 절사할 것. 다만, 내용적(또는 중량)이 250ℓ(또는 225㎏) 이하인 용기의 경우에는 10원 미만을 절사한다.〈2007. 12. 3 개정〉 6. 제3호에도 불구하고 동일장소 및 동일시기에 신청한 운반용기 시험의 수수료가「엔지니어링산업 진흥법」제31조의 규정에 따른 엔지니어링사업대가기준 중 건설 및 기타부문 중급기술자의 직접인건비(공량 1.0) 보다 적은 경우 공무원여비규정에 따른 5급공무원 상당의 여비를 추가하되, 수수료 총액이 중급기술자의 직접인건비(공량 1.0)를 초과하여서는 아니된다.〈2013. 12. 17 신설〉 제163조(안전교육의 수수료) 규칙 별표 25 제10호의 규정에 따른 안전관리자ㆍ위험물운송자ㆍ탱크시험자의 기술인력에 대한 실무교육 및 안전관리자ㆍ위험물운송자에 대한 강습교육의 수수료(교재대금을 제외한다)는 다음 표와 같다.〈2006. 8. 3 개정, 2013. 12. 17. 개정〉 제11장 제조소등의 위험물ㆍ유해물질 등의 공통표시의 방법 제164조(제조소등의 통합표시) 「기업활동 규제완화에 관한 특별조치법」제52조제2항에 따라 다음 각 호의 표시 중 제1호를 포함한 둘 이상의 표시를 하여야 하는 제조소ㆍ저장소(이동탱크저장소를 제외한다) 또는 취급소의 표지 및 게시판은 별표 3에 의한다.〈2016. 1. 22. 개정〉 1. 「위험물안전관리법」제5조제4항에 따른 제조소등의 표지 및 게시판 2. 「화학물질관리법」제16조에 따른 유해화학물질의 표시 3. 「산업안전보건법」제12조에 따른 안전ㆍ보건의 표지 제12장 보칙 제165조(세부사항) 이 고시의 시행에 관하여 필요한 세부사항은 소방청장이 이를 정할 수 있다. 제166조(재검토기한) 소방청장은「훈령ㆍ예규 등의 발령 및 관리에 관한 규정」에 따라 이 고시에 대하여 2016년 7월 1일 기준으로 매3년이 되는 시점(매3년째의 6월 30일까지를 말한다)마다 그 타당성을 검토하여 개선 등의 조치를 하여야 한다.〈2016. 1. 22. 개정〉
부칙 <제2018-5호, 2018. 3. 27.> 이 고시는 발령한 날부터 시행한다.
[ 출처: 법제처 ] |
|||||
|
|
|||||
|






























































































































